Transmission will not shift out of park

Tiny
NICKL
  • MEMBER
  • 1990 HONDA ACCORD
  • 2.0L
  • 4 CYL
  • 2WD
  • AUTOMATIC
  • 102,000 MILES
Solenoid in center console will not activate. Solenoid works when appropriate wire is grounded. Does anyone have the wiring diagram to the brake pedal switch? I'm assuming there is more to it than anytime brake is depressed.
Monday, January 20th, 2020 AT 10:28 AM

3 Replies

Tiny
CARADIODOC
  • MECHANIC
  • 34,491 POSTS
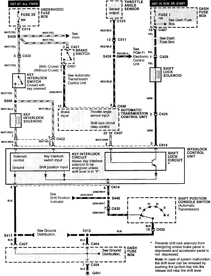
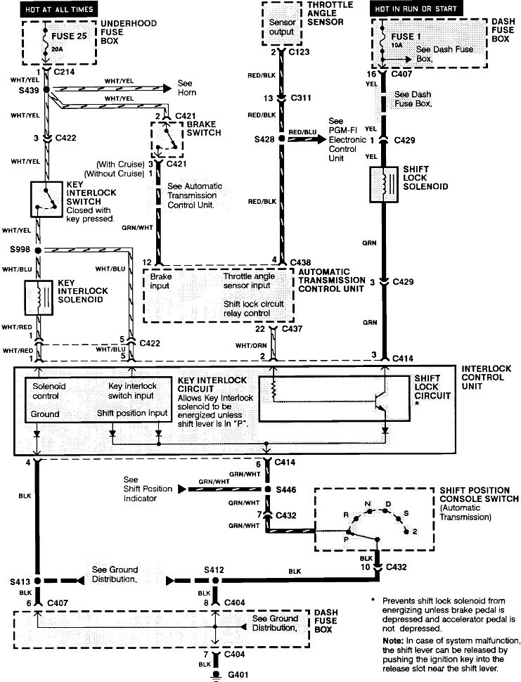
Here's the diagram. See how far you get, then let me know what you find.

Does the gear position indicator work correctly?
Was this
answer
helpful?
Yes
No
+3
Monday, January 20th, 2020 AT 7:29 PM
Tiny
NICKL
  • MEMBER
  • 38 POSTS
Yes, gear position works correctly, brake lights work correctly also. Thanks for the schematic. Let you know what I find.
Was this
answer
helpful?
Yes
No
Thursday, January 23rd, 2020 AT 9:08 AM
Tiny
TOUGHDIVER
  • MECHANIC
  • 224 POSTS
Hi,

In case of system malfunction, the shift lever can be released by pushing a key into the release slot near the shift lever.
Here is information on exactly how the system works it will help you in diagnosing the problem:

Shift Lock System

Voltage is provided at all times through fuse 25 to the key interlock switch. When you push the key in, voltage is provided to the key interlock solenoid, and the interlock control unit. You can then turn the key "off", and remove it. However, if the automatic transmission gear position switch is not in park, the interlock control unit will provide ground to the key interlock solenoid, energizing it so the key cannot be removed.

Key Interlock System

With the ignition switch in "run" or "start", voltage is provided to the shift lock solenoid through fuse 1. When the automatic transmission gear position switch is in park, the transmission control module (TCM) provides voltage to the shift lock circuit, provided the brake pedal is pushed and the throttle is not. Ground is provided to the shift lock solenoid through the automatic transmission gear position switch. The solenoid then energizes, releasing the automatic transmission gear lever.

Thank you
Joe T.
Was this
answer
helpful?
Yes
No
Sunday, January 26th, 2020 AT 10:01 AM

Please login or register to post a reply.