Tuesday, April 15th, 2014 AT 5:46 PM
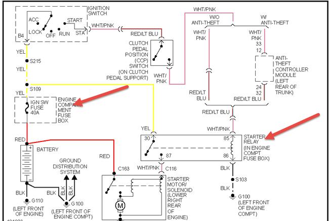
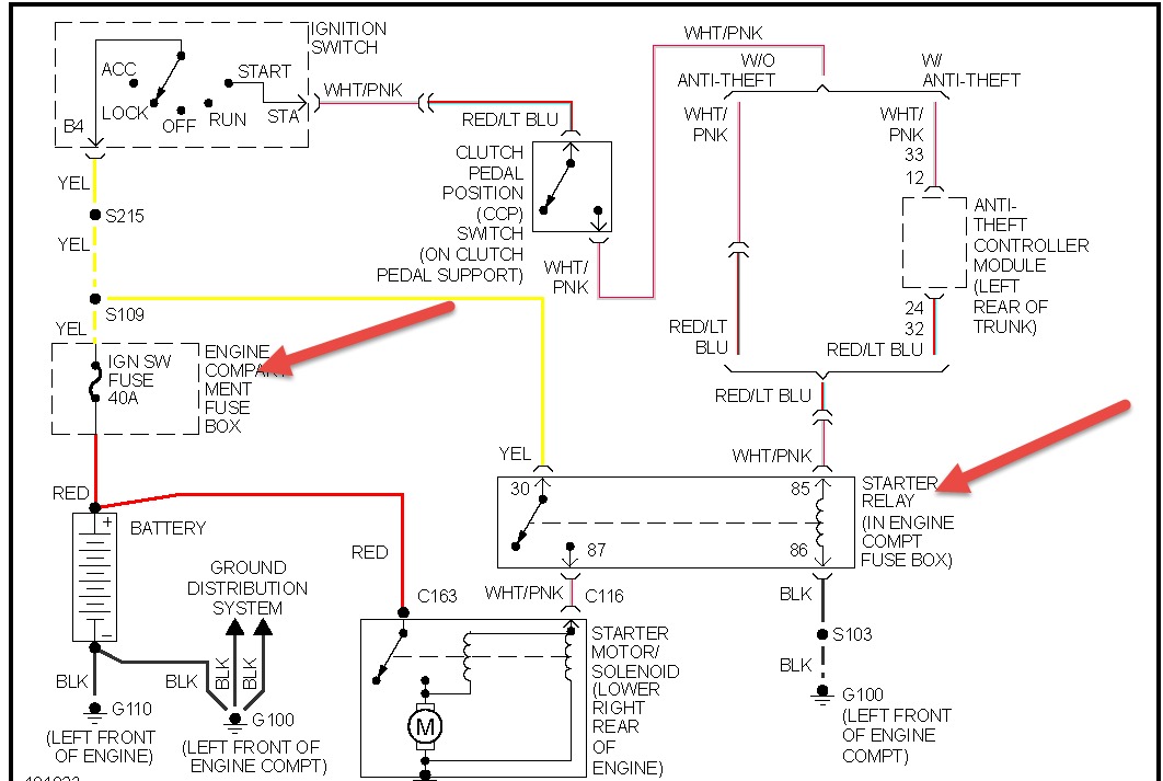
I have a 98 mustang v6 I recently replaced the clutch and put it all back together when I try to start it I hear the starter click but the engine doesn't turnover and then all the power just cuts out, my battery is fully charged my terminals are clean, also the ground and positive wire seem to get hot any ideas of what it could be?




