1988 Cadillac STS Starter

Tiny
KENDRICKDK
  • MEMBER
  • 1988 CADILLAC STS
  • V8
  • FWD
  • AUTOMATIC
  • 140,000 MILES
The car will turn over after it sits for a while, but only for one or two tries. The starter is working fine since I took it off and tested it. I don't think it's the parking switch either. I've replaced the steering column and switch. The battery is very good.

Any ideas? I take pride in the fact that I can fix almost anything but now I'm running out of ideas. I imagine it could be some kind of module or maybe even the computer itself.

Thank you for any advice,

Ken Keeton.
Wednesday, January 14th, 2009 AT 4:54 PM

1 Reply

Tiny
2CARPRO JACK
  • MECHANIC
  • 11,533 POSTS
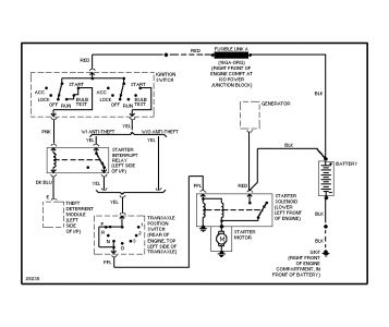
Here is a wiring diagram. There is a starter relay(left side of instrument panel) in the mix, so you will have to test through that as well.


https://www.2carpros.com/forum/automotive_pictures/1639_caddy_1.jpg

Was this
answer
helpful?
Yes
No
Wednesday, January 14th, 2009 AT 9:22 PM

Please login or register to post a reply.