1994 Cadillac Concours V8 Front Wheel Drive Automatic 236.67 miles
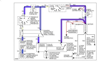
hi, the problem that im having is that my car just wont start when I turn the key to start the car all I hear is a click like a relay. I took the intake off and pulled the starter off and hooked the starter to the battery an touched the selinoid points and the gear kicked out but would not spin, so I replaced it with a new one and its doing the same thing. Could it be a starter relay? Or my ignition?
Thursday, February 11th, 2010 AT 4:13 PM


