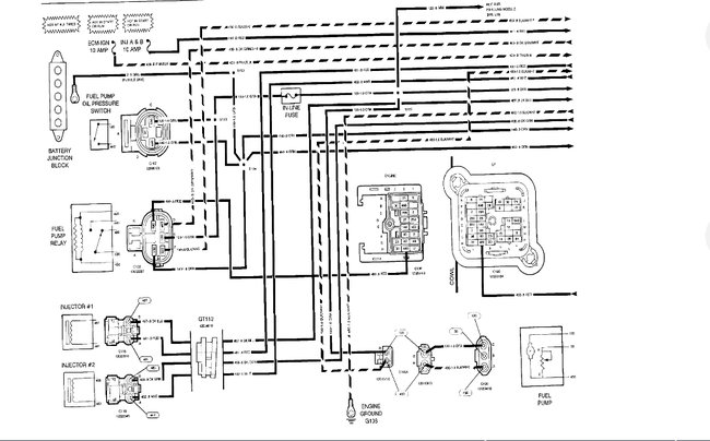
Sunday, August 25th, 2019 AT 7:23 PM
When the car is off there is a buzzing noise coming from underneath. Kinda by the fuel pump. It doesn't shut off unless the battery is unhooked. We don't want the battery to drain. Please help.






