Friday, December 15th, 2006 AT 12:29 PM
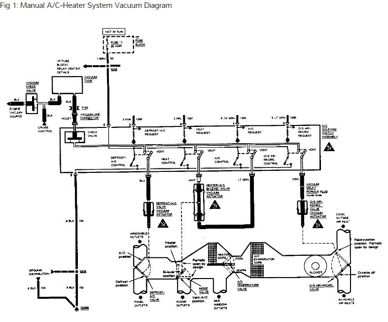
I am only getting heat out of one side of the car. The heat is coming out on the passenger side only when on defrost and heat settings. The car does not have climate control. I sometimes get no heat at all. I had to replace the water pump because it had a bad bearing. I also replaced heater hoses and thermostat. I had someone flush coolant system.



