Friday, June 14th, 2024 AT 10:32 AM
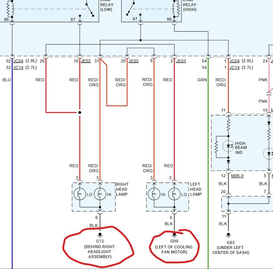
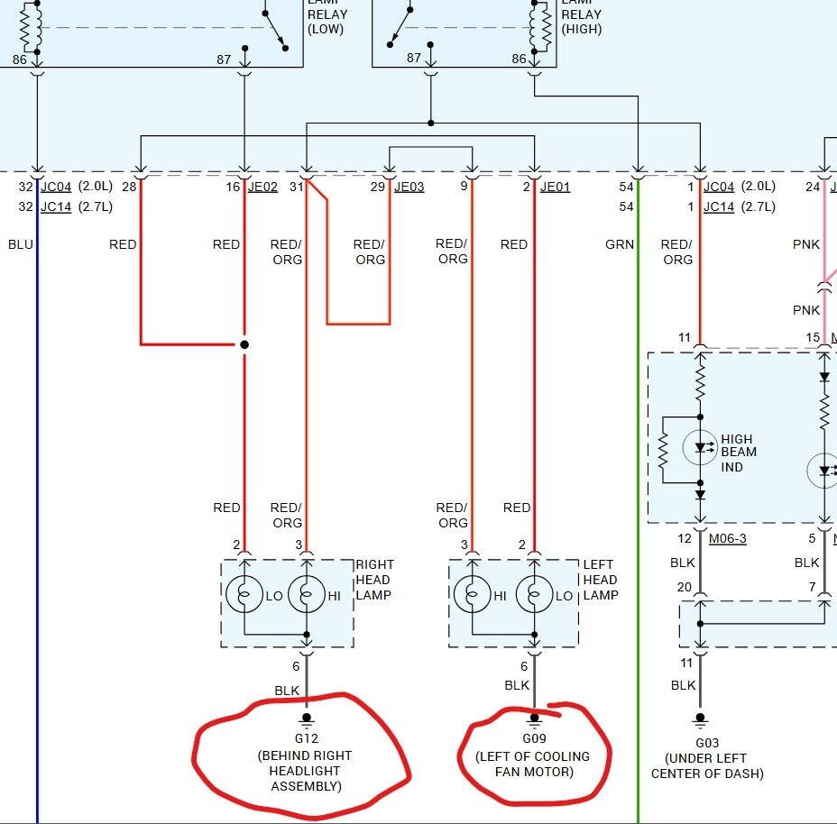
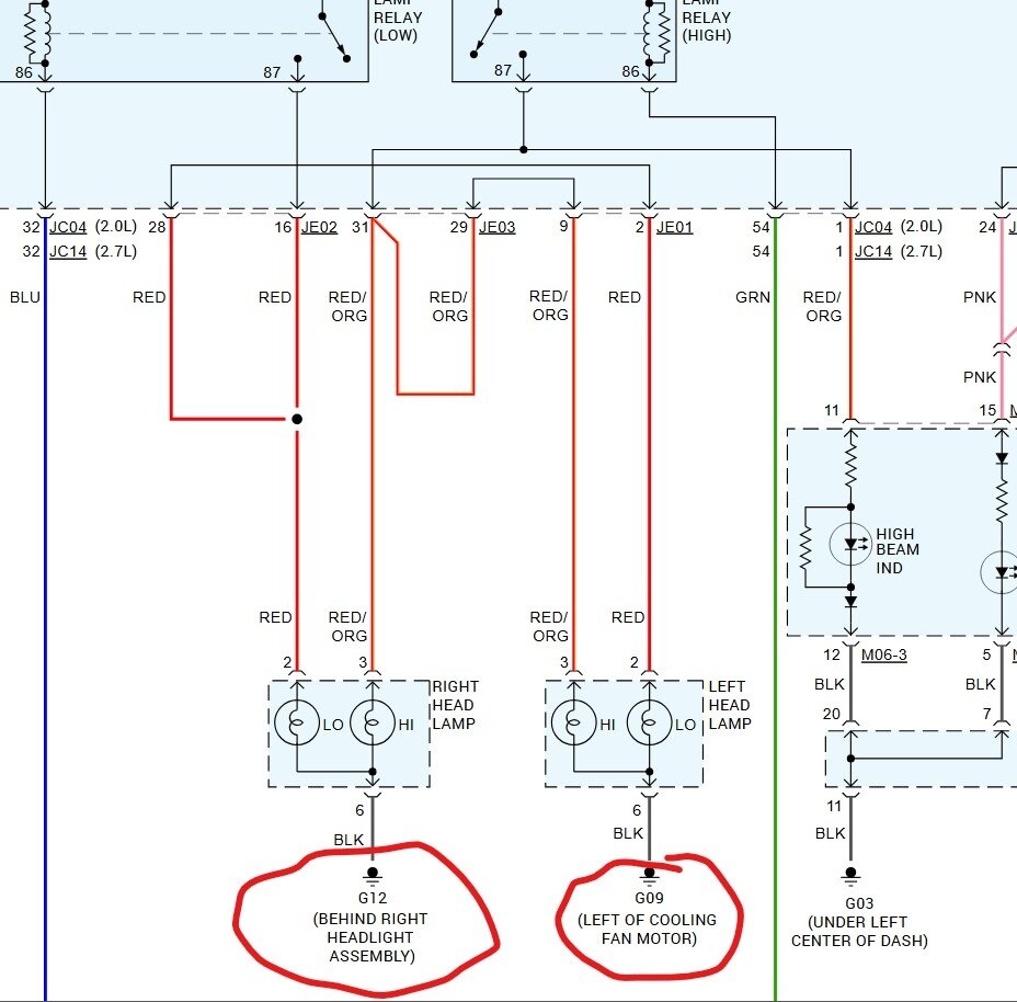
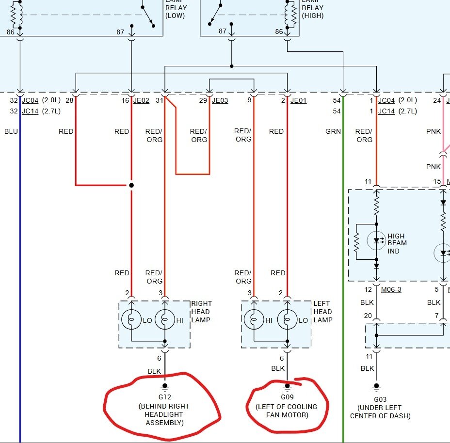
When driving with my normal headlights on, once in a while the bright light icon on my dashboard starts to appear automatically and causes my headlights to dim. Then I have to mess with the inside light switch to get it to go back to normal. What causes that?




