Friday, January 17th, 2025 AT 5:21 PM
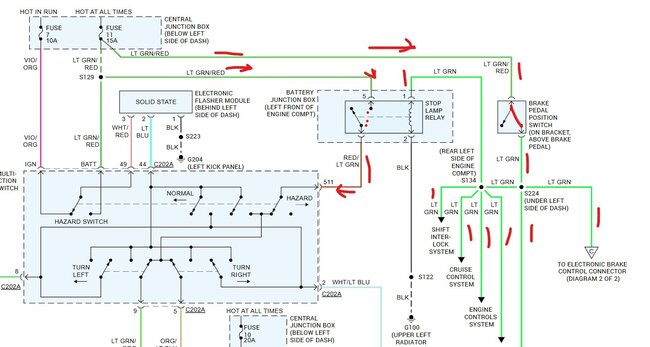
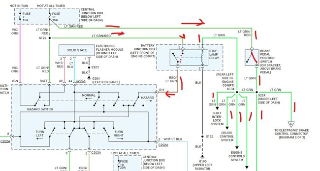
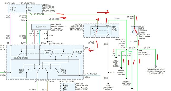
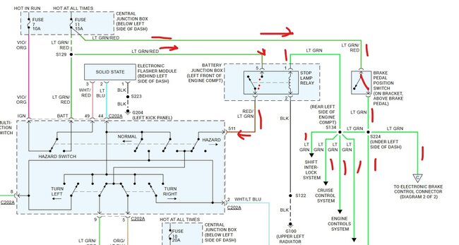
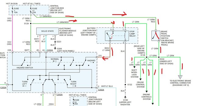
Okay, so I’ve got no brake lights, no cruise, and can’t take it out of park (I can with alil force/jimmyin while simultaneously turning key to on). Brake switch is good, replaced with new anyways. I’ve got 12v going to the switch, but at the relay I’ve only got one leg with 5-6v. 5 leg relay. I’ve hit a wall on what to do next. Any help is appreciated. No CEL.


