Brake light fuse blows as soon as you hit the brake

Tiny
CMAN63954
  • MEMBER
  • 1986 DODGE RAM
  • 5.2L
  • V8
  • 2WD
  • AUTOMATIC
  • 71,555 MILES
Brake light fuse blows as soon as you hit the brake and shuts off all interior lights, door buzzer, cargo, lamp as well as the cluster lights. Can't find any exposed wires.
Friday, March 19th, 2021 AT 6:18 PM

5 Replies

Tiny
JACOBANDNICKOLAS
  • MECHANIC
  • 110,194 POSTS
Hi,

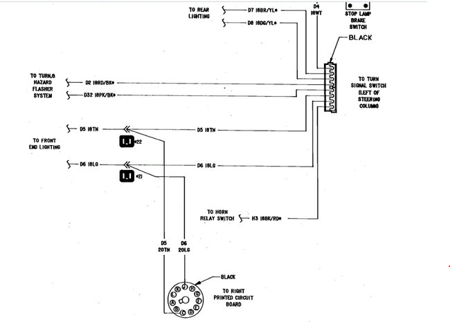
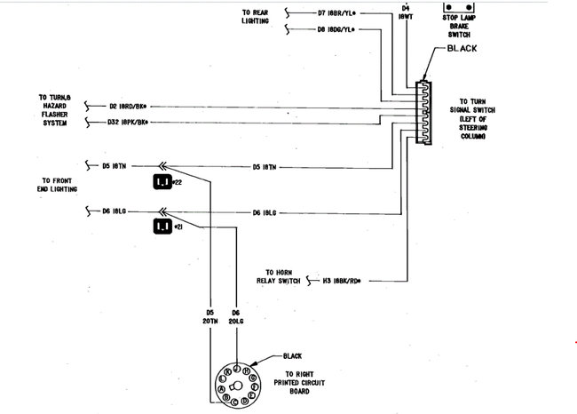
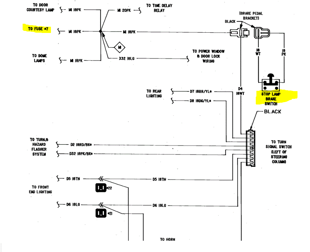
Because of the model year, my schematics are very limited. However, I did find a schematic that includes the brake light switch. According to what I am reading, it shows fuse 7 as the power supply to the switch. If you look at the two pics below, they include the schematic I found. I had to cut the schematic in half to make it readable for you. but, I did overlap them.

Here is what I want you to do: Disconnect the battery and then disconnect the brake light switch. There are two wires going to it. I want you to check for continuity to ground via both wires and let me know the results. Next, check the connector at the switch. Check continuity again via the switch. There should be none when the brake is not touched and then there should be continuity (power in/power out) when the switch is actuated.

Here is a link you may find helpful:

https://www.2carpros.com/articles/how-to-check-wiring

Do this and let me know the results.

Joe

See pics below for the schematic.

Was this
answer
helpful?
Yes
No
Friday, March 19th, 2021 AT 8:07 PM
Tiny
CMAN63954
  • MEMBER
  • 3 POSTS
I will try that and post the results here. I do not know if it is related but if you by chance have the turn signal and hazard lights on it will blow the fuse and the flasher seems to be bad/non-functional afterwards.
Was this
answer
helpful?
Yes
No
Friday, March 19th, 2021 AT 8:40 PM
Tiny
JACOBANDNICKOLAS
  • MECHANIC
  • 110,194 POSTS
Hi,

If I'm reading the schematics correctly, they get power from the same place. I have a feeling you have a bad light socket that is causing a short. Pull the bulbs related to the brake lights and signals and inspect them for damage or anything that would cause a short. Also, when all those bulbs are removed, install a good fuse and hit the brakes. If the fuse doesn't blow, it's one of the sockets. If it still blows, it's before the sockets.

Let me know.

Joe
Was this
answer
helpful?
Yes
No
Friday, March 19th, 2021 AT 9:39 PM
Tiny
CMAN63954
  • MEMBER
  • 3 POSTS
No continuity switch is cycling on when pedal is depressed and off when released.
Was this
answer
helpful?
Yes
No
Friday, March 26th, 2021 AT 12:59 PM
Tiny
JACOBANDNICKOLAS
  • MECHANIC
  • 110,194 POSTS
Hi,

Try removing the bulbs to see if it still blows the fuse. As far as the switch, I want you to try one more thing. Check for continuity through the switch but attaching your voltmeter leads both to the switch, one on each lead.

Joe
Was this
answer
helpful?
Yes
No
Friday, March 26th, 2021 AT 6:42 PM

Please login or register to post a reply.