Blinking airbag light?

Tiny
SHNGHID
  • MEMBER
  • 1994 FORD THUNDERBIRD
  • 3.8L
  • V6
  • 2WD
  • AUTOMATIC
  • 130,000 MILES
1. When I first start the car the airbag light came on and stays on for a few seconds.
2. Then 5 blinks plus 1 blink. That repeats several times.
3. And then the blinks change to 3 times plus 1 and that continues.
Thursday, June 20th, 2024 AT 11:50 AM

13 Replies

Tiny
STEVE W.
  • MECHANIC
  • 15,694 POSTS
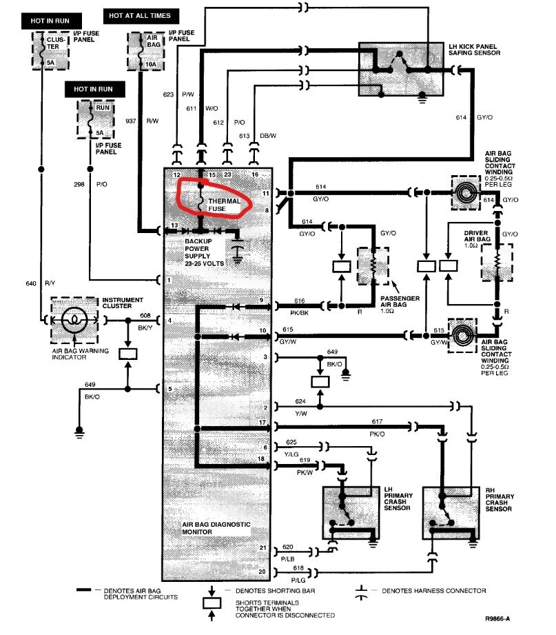
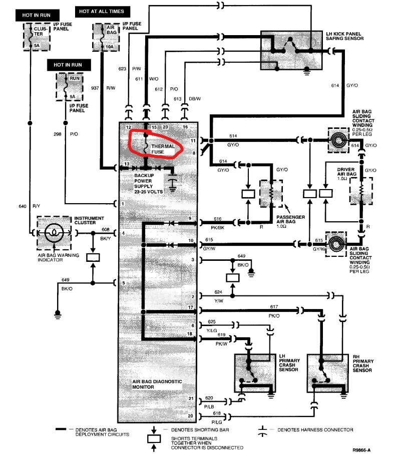
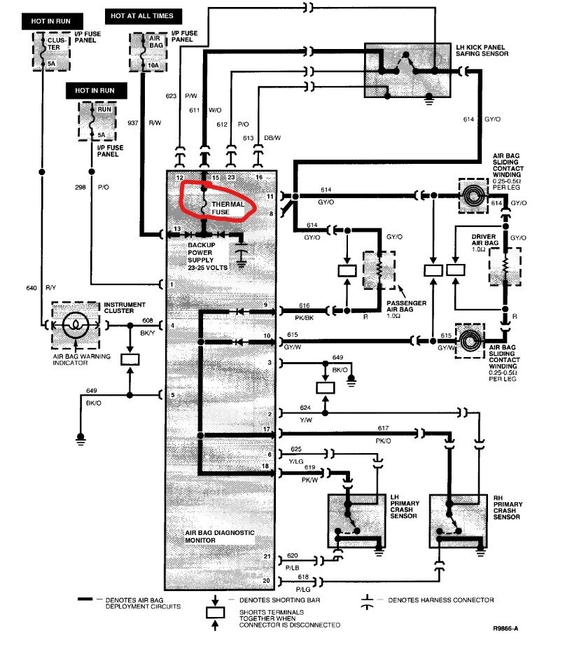
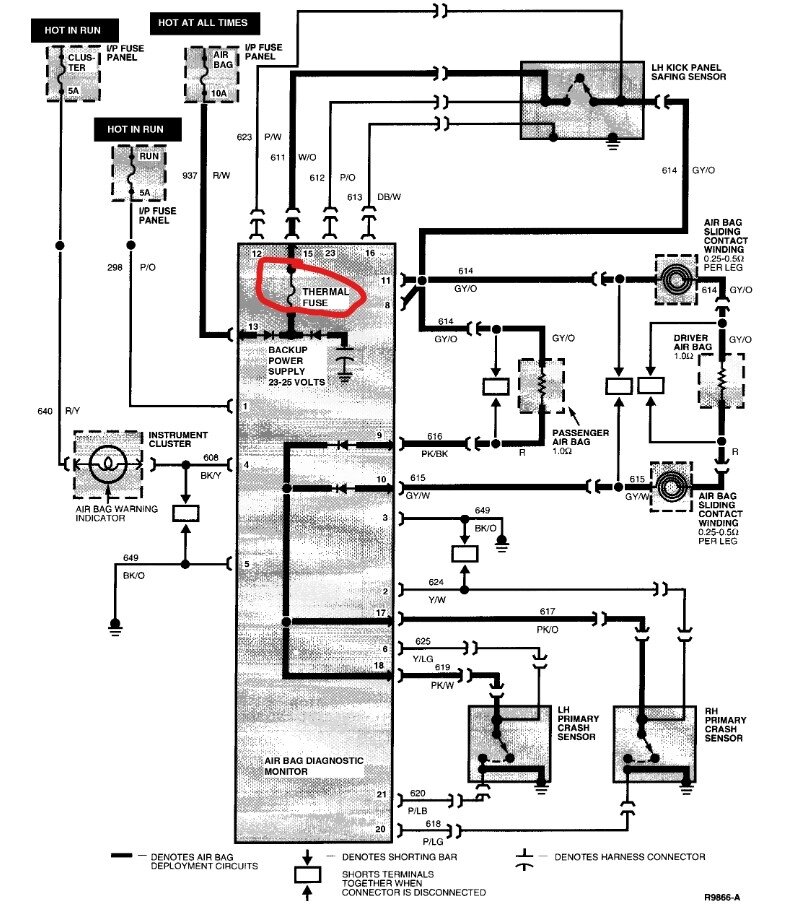
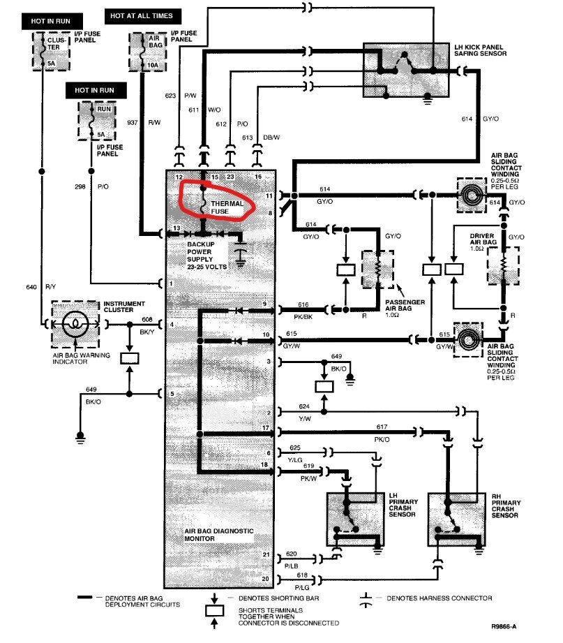
If you are sure of the 51 code, there is a short in the airbag system and it has blown the thermal fuse inside the air bag control module. The problem is that to do testing you need to have an air bag simulator that you connect in place of the air bags, then you use a scan tool to determine which circuit has the short. Without those tools you could discover the short, repair it and set off the air bags as soon as power is restored. Given it's a 1994 I would be very careful working on the SRS even with the correct tools.
Was this
answer
helpful?
Yes
No
Thursday, June 20th, 2024 AT 6:12 PM
Tiny
SHNGHID
  • MEMBER
  • 16 POSTS
Thank you and can I just replace the airbag control module?
Was this
answer
helpful?
Yes
No
Thursday, June 20th, 2024 AT 7:12 PM
Tiny
STEVE W.
  • MECHANIC
  • 15,694 POSTS
No, the short will just damage the replacement as soon as it is installed. There is no way to know where the short is without the testing process and tracking it down, when the module detected the short it blew the internal fuse to prevent the airbags from going off from the short. Once you find the short, then you can install a replacement SRS module and test that it works before you reconnect the air bags to the system. F2DZ14B056A is the module's part number, but it's likely that you will need to remove your module and send it out to be repaired (if possible, the failure is an internal fuse that is soldered to the circuit board) as Ford discontinued it many years ago. Not an easy repair I'm afraid.
Was this
answer
helpful?
Yes
No
Thursday, June 20th, 2024 AT 8:13 PM
Tiny
SHNGHID
  • MEMBER
  • 16 POSTS
I have access to an existing module from a 94 thunderbird, 76,000 mi, through a source that is connected with multiple junk yards. Sounds like I got to take the car to the dealer.
Was this
answer
helpful?
Yes
No
Thursday, June 20th, 2024 AT 8:41 PM
Tiny
STEVE W.
  • MECHANIC
  • 15,694 POSTS
Dealer or a shop that knows Fords from that era. There are ways to test but unless you know the process it's unfortunately easy to set the bags off if you test wrong. Plus being an OBD I car most modern scan tools don't work on it.
Was this
answer
helpful?
Yes
No
Thursday, June 20th, 2024 AT 9:48 PM
Tiny
SHNGHID
  • MEMBER
  • 16 POSTS
I have a Ford professional that will do the work. Thank you
Was this
answer
helpful?
Yes
No
Thursday, June 20th, 2024 AT 9:56 PM
Tiny
STEVE W.
  • MECHANIC
  • 15,694 POSTS
Great to hear. Let us know what they find please.
Was this
answer
helpful?
Yes
No
Thursday, June 20th, 2024 AT 10:31 PM
Tiny
SHNGHID
  • MEMBER
  • 16 POSTS
Yes, will do. There was a second code with the airbag flash and that was
3 flashes and then 1 flash which would be 31 and the 31 continued.
Was this
answer
helpful?
Yes
No
Thursday, June 20th, 2024 AT 10:40 PM
Tiny
STEVE W.
  • MECHANIC
  • 15,694 POSTS
31 indicates that there is a short, the 51 indicates the damage the short did to the module. Like if you plugged in a bad tool that smoked and then tripped the breaker. The 31 is the smoking tool, the 51 is the tripped breaker.
Was this
answer
helpful?
Yes
No
+1
Thursday, June 20th, 2024 AT 10:50 PM
Tiny
SHNGHID
  • MEMBER
  • 16 POSTS
I completely understand what you are saying makes perfect sense when you explain. Thank you very much for your help. I have bookmarked this website and I'm very glad I found it. Thanks again
Was this
answer
helpful?
Yes
No
Thursday, June 20th, 2024 AT 10:56 PM
Tiny
STEVE W.
  • MECHANIC
  • 15,694 POSTS
You are welcome. We are here if you need us.
Was this
answer
helpful?
Yes
No
+1
Friday, June 21st, 2024 AT 1:48 AM
Tiny
SHNGHID
  • MEMBER
  • 16 POSTS
Thank you so much. I am retired and ss is 95% of my income. My thunderbird is my only transportation. Electrical issues are bad but much worse when airbag. I will take to professional. Car has been restored but will have issues.
Was this
answer
helpful?
Yes
No
Friday, June 21st, 2024 AT 2:02 AM
Tiny
STEVE W.
  • MECHANIC
  • 15,694 POSTS
Yeah, electrical problems can be a bear. At least that car isn't as complicated as the newer ones are. However, it can make them a bit harder to diagnose if you don't have the correct "vintage" tools. I'm sure they will get you up and running again.
Was this
answer
helpful?
Yes
No
+1
Saturday, June 22nd, 2024 AT 6:45 AM

Please login or register to post a reply.