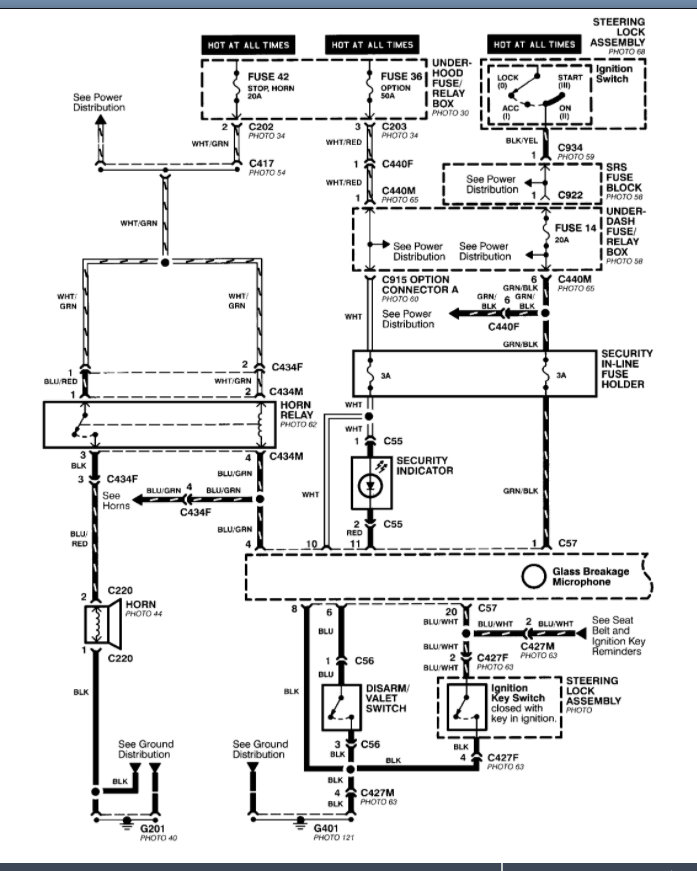
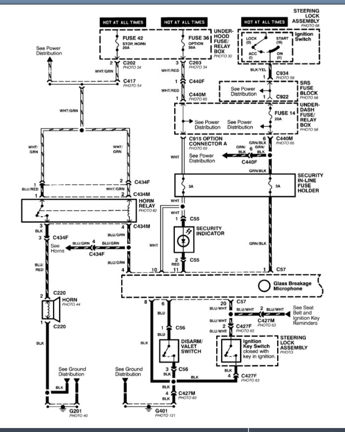
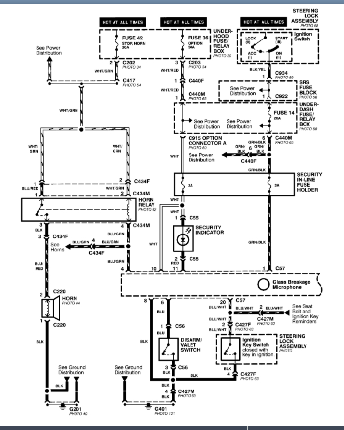
Thursday, October 15th, 2020 AT 5:46 PM
I recently changed the terminals on my car to the top battery style. When I go to reconnect the day lights come in and reverse lights but when you turn the key nothing. No lights no dash no nothing. What happened when I changed the terminal ends?





