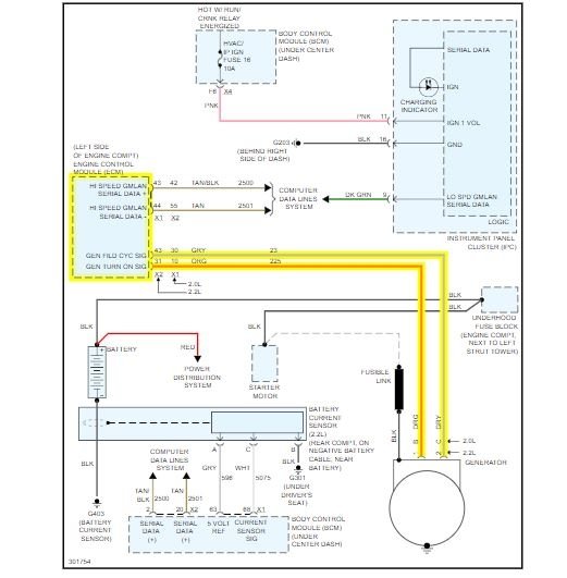
Saturday, December 14th, 2019 AT 3:17 PM
I recently changed my alternator. But the battery light still comes on and off occasionally while driving. I tested the volts at the battery and they range 14 to 19.



