Battery light on

Tiny
WILLIAM GRAF
  • MEMBER
  • 2007 SATURN VUE HYBRID
  • 2.4L
  • 4 CYL
  • 2WD
  • AUTOMATIC
  • 90,000 MILES
Battery light on generator tested good.
Sunday, September 16th, 2018 AT 8:56 AM

1 Reply

Tiny
KEN L
  • MASTER CERTIFIED MECHANIC
  • 55,281 POSTS
Hello,

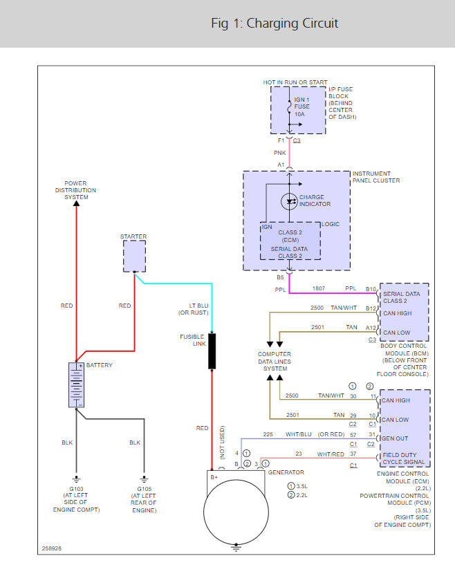
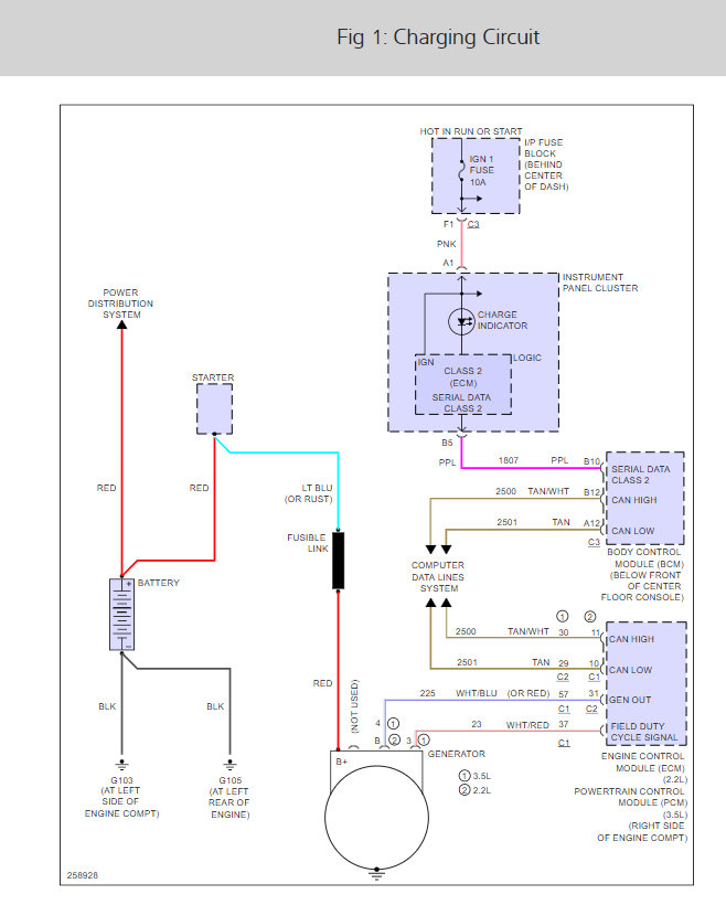
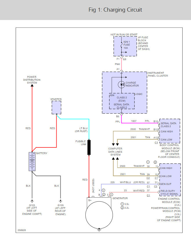
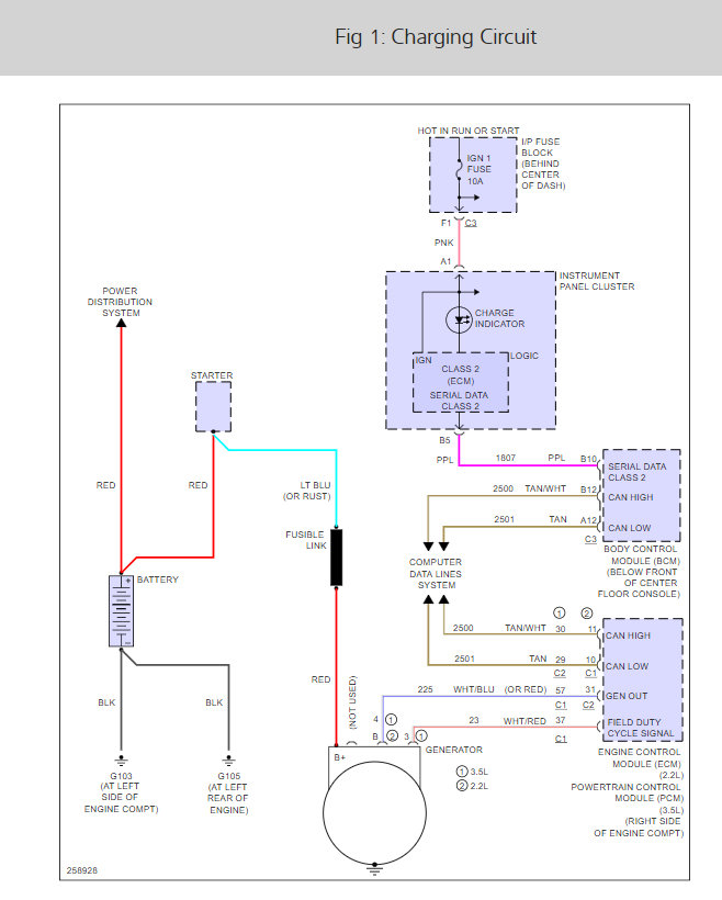
There is an Ignition 1 fuse that needs to be checked. Here is a guide to help us get started and the alternator wiring diagrams so you can see how the system works with the fuse locations as well:

https://www.2carpros.com/articles/how-to-check-a-car-fuse

Check out the diagrams (below). Please let us know what you find. We are interested to see what it is.

Cheers, Ken
Was this
answer
helpful?
Yes
No
-1
Monday, September 17th, 2018 AT 12:52 PM

Please login or register to post a reply.