Battery light on dash?

Tiny
MARTIN RUPPERT
  • MEMBER
  • 2008 FORD ESCAPE
  • 3.0L
  • V6
  • 4WD
  • AUTOMATIC
  • 103,000 MILES
The battery and alternator have been checked at two different service locations and both check fine. What else could it be? The fuse is also good.
Friday, October 25th, 2024 AT 6:45 AM

1 Reply

Tiny
KEN L
  • MASTER CERTIFIED MECHANIC
  • 55,522 POSTS
Is the alternator charging when the engine is running? Please go over this guide and let me know:

https://www.2carpros.com/articles/how-to-check-a-car-alternator

I know they tested good but was that in the car or out of the car? With the key on use this guide to check for power and to make sure the fuses #6 in the battery junction box and fuse #29 in the interior fuse panel are good and that they have power on both sides when the key is on. Please go over this guide and get back to us:

https://www.2carpros.com/articles/how-to-check-a-car-fuse

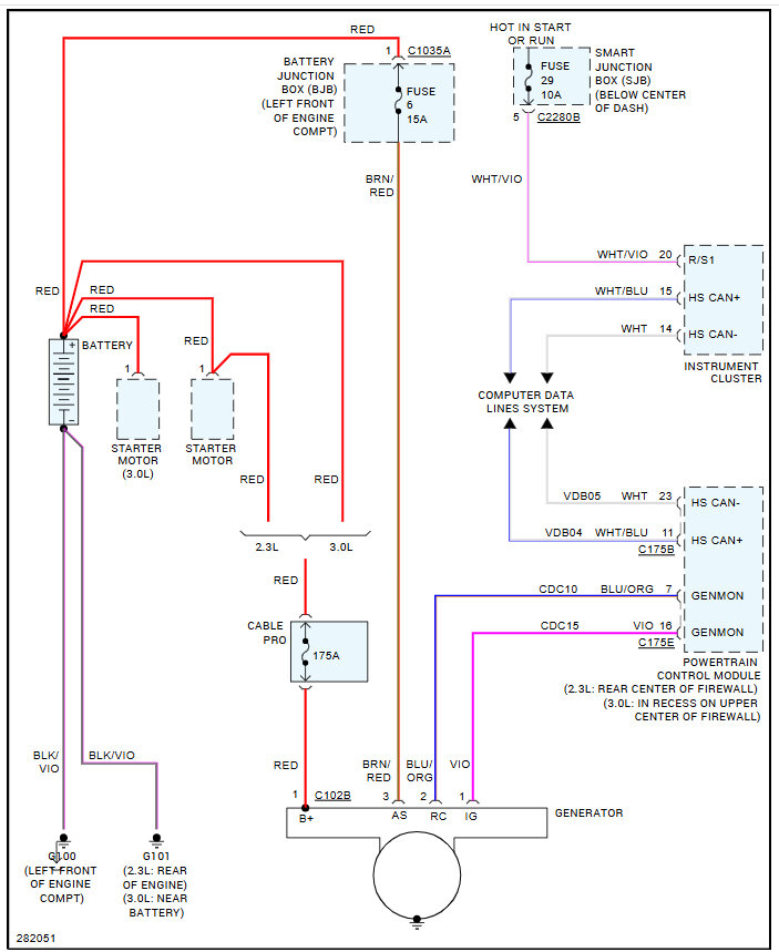
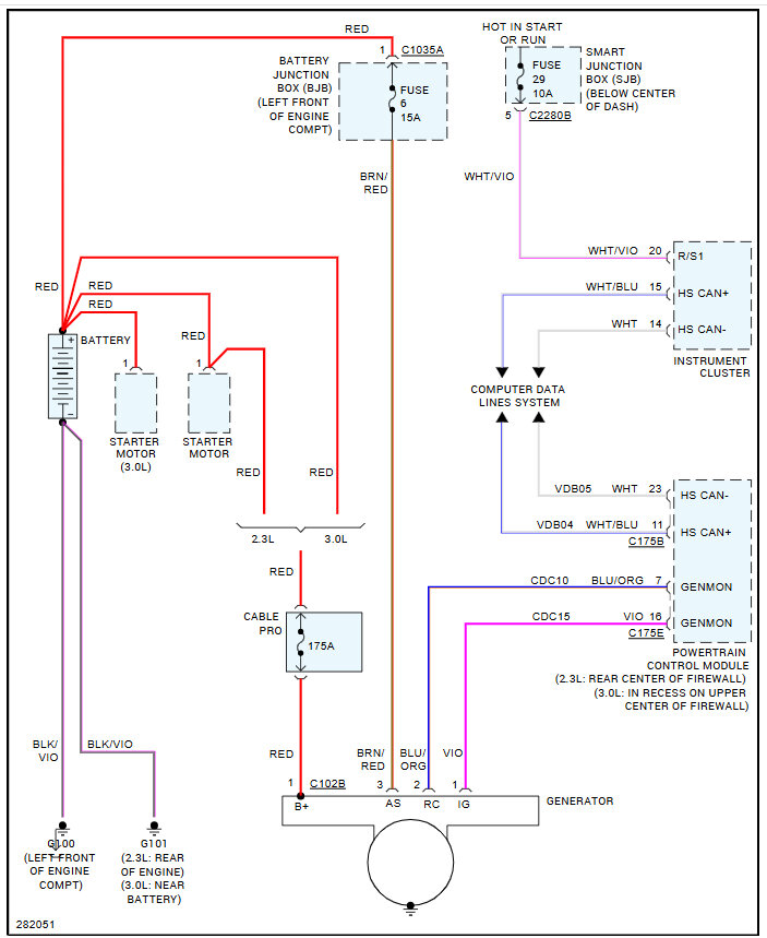
Here are the fuse locations and the charging system wiring diagrams so you can see how the system works, check out the images (below). Please let us know what happens.

Was this
answer
helpful?
Yes
No
Friday, October 25th, 2024 AT 11:58 AM

Please login or register to post a reply.