Battery Light on and wont go off (battery good and alternator good)

Tiny
BDDRAKE
  • MEMBER
  • 2007 LINCOLN NAVIGATOR
  • 66,100 MILES
So the battery light suddenly came on. I took it to 5 places including Lincoln and they said battery and alternator was fine. Then I was referred to an electrical place and they said although alternator seemed good it wasnt. So I replaced it. Light still on and car is jerking like it has hiccups. Suggested to me to get spark plugs replaced.
The battery light is still on! This is driving me insane. I must sell car father just died. Is there a way to get that battery light off? Does it have anything to do with spark plugs? HELP!
Monday, June 10th, 2013 AT 7:44 PM

2 Replies

Tiny
HMAC300
  • MECHANIC
  • 48,601 POSTS
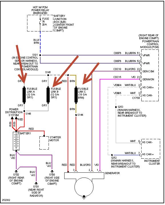
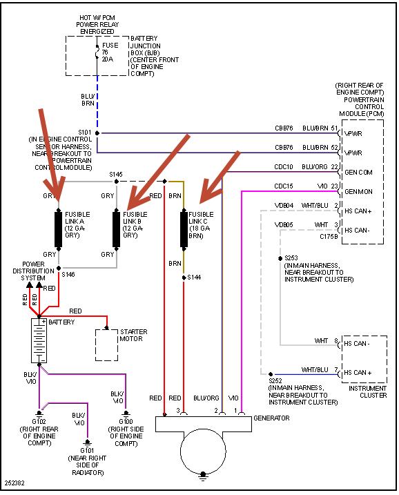
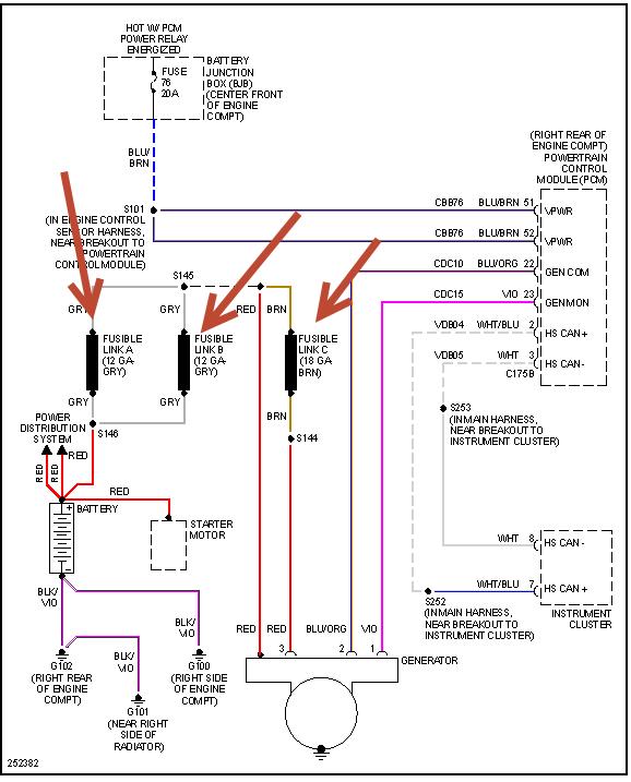
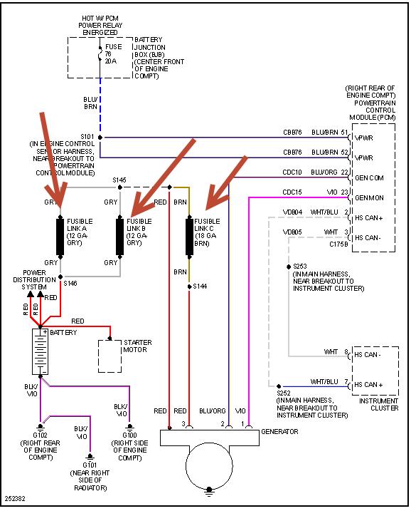
It sounds like fuse #76 is out but to be sure here is a guide to help us test the fuse and the alternator wiring diagram so you can see how the system works.

https://www.2carpros.com/articles/how-to-check-a-car-fuse

and

https://www.2carpros.com/articles/how-to-use-a-test-light-circuit-tester

Test the fuse and see where you are losing power.

Check out the diagrams (Below). Please let us know what you find.

Cheers
Was this
answer
helpful?
Yes
No
Tuesday, June 11th, 2013 AT 5:46 AM
Tiny
JAMIEJONES
  • MEMBER
  • 1 POST
I had this problem everything was good the dealer had to replace the PCM cost me $623.00 FYI
Was this
answer
helpful?
Yes
No
Sunday, August 26th, 2018 AT 2:36 PM

Please login or register to post a reply.