Monday, October 21st, 2024 AT 8:56 AM
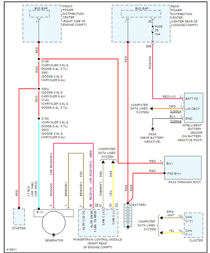
I’ve changed my alternator countless times and put a new belt on there. A couple times the connector on the back of the alternator would be chipped and my pig tail wouldn’t fit snug on the alternator which would cause bad connection. Fixed it, now the light is on again. I had a battery test done, the battery was good, but my voltage regulator said it didn’t pass. Fast forward to now had a new alternator put in checked the battery it’s good and voltage regulator is now passing. (Strange) Just yesterday I tried leaving but my battery light is on again! Please can someone explain to me this phenomenon?










