Battery drain over night

Tiny
TERRY L MENESES
  • MEMBER
  • 33 POSTS
There's 2 wires going to alternator, 1 has black and red wire going to back in a plug in plug style no nut. And 1 black plug going to right side back of alternator with plug on plug style too. Which one I unplug? Thanks
Was this
answer
helpful?
Yes
No
Saturday, April 11th, 2020 AT 12:14 PM
Tiny
ASEMASTER6371
  • MECHANIC
  • 52,796 POSTS
The black/red wire is the one to disconnect.

Do you have the hood or a door open during this testing?

Roy
Was this
answer
helpful?
Yes
No
Saturday, April 11th, 2020 AT 12:47 PM
Tiny
TERRY L MENESES
  • MEMBER
  • 33 POSTS
Yes, and I don't have hood light and look around and nothing.
Was this
answer
helpful?
Yes
No
Saturday, April 11th, 2020 AT 12:54 PM
Tiny
ASEMASTER6371
  • MECHANIC
  • 52,796 POSTS
If you door is open, it will cause a draw. Make sure it is closed.

Roy
Was this
answer
helpful?
Yes
No
Saturday, April 11th, 2020 AT 12:58 PM
Tiny
TERRY L MENESES
  • MEMBER
  • 33 POSTS
I can't get at alternator so going buy socket for it tomorrow. Could I just unhook 1 cable that is coming to positive on battery that runs to the alternator? Will that work?
Was this
answer
helpful?
Yes
No
Saturday, April 11th, 2020 AT 2:26 PM
Tiny
ASEMASTER6371
  • MECHANIC
  • 52,796 POSTS
No, that turns off the test.

You need to disconnect the alternator.

Roy
Was this
answer
helpful?
Yes
No
Saturday, April 11th, 2020 AT 2:28 PM
Tiny
TERRY L MENESES
  • MEMBER
  • 33 POSTS
I check again with alternator unplug and still at.44 and I have a actuator that clicks under dash board but I think that has nothing to do with anything.
Was this
answer
helpful?
Yes
No
Sunday, April 12th, 2020 AT 6:12 PM
Tiny
TERRY L MENESES
  • MEMBER
  • 33 POSTS
Only had truck for 2 weeks and suspension light is on in the dashboard and wondering if that doing anything drain power?
Was this
answer
helpful?
Yes
No
Sunday, April 12th, 2020 AT 6:30 PM
Tiny
JACOBANDNICKOLAS
  • MECHANIC
  • 110,192 POSTS
Terry,

I wrote this and then after submitting it, realized I had the sequence mixed up. There are three things I need you to try. I indicated order at the start of each check. Sorry about that.

Roy, I thought you had it with the alternator / diode thought. However, I want to try something with this. Since the suspension light is on, there is an air suspension module under the dash that may be drawing power. Also, the idea that a relay is being heard needs to be looked considered.

Do this 3rd --- I attached a pic of the module. With the battery disconnected, unplug the suspension module and then do the test. The air suspension control module is mounted to the lower left side of the dash above the parking brake. Make sure the battery is disconnected before disconnecting or reconnecting the module.

Do this 1st --- There should be an air ride on off switch in the rear left of the vehicle. Chances are it is hidden behind the trim. It is a toggle switch. See if that changes things.

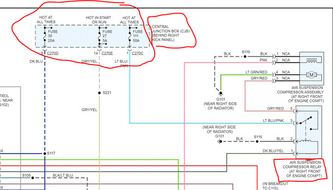
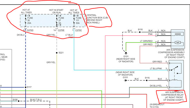
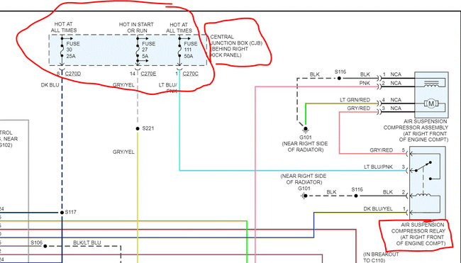
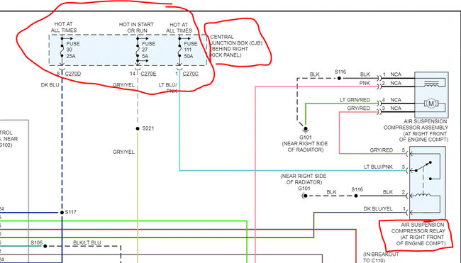
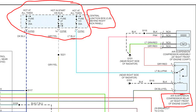
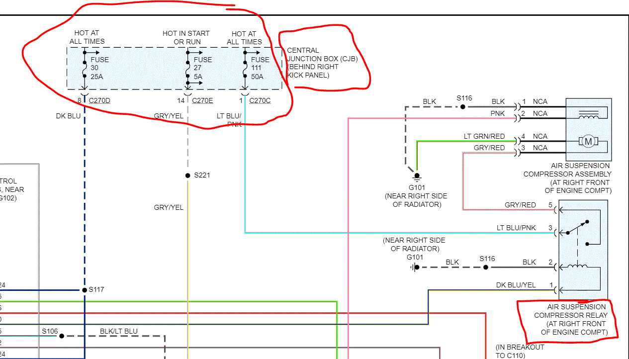
Do this 2nd --- If you haven't already, remove the fuses in the fuse box at the right side kick panel. That is the place you would rest your right foot if you were the passenger. See pic 2 for fuses I'm referring to. I have a feeling we found the issue, and it's related to the air ride. Note that the relay for the air ride is under the hood.

Let us know.

Joe
Was this
answer
helpful?
Yes
No
Sunday, April 12th, 2020 AT 8:34 PM
Tiny
TERRY L MENESES
  • MEMBER
  • 33 POSTS
Relay in front of washer fluid was on the right side, was that suspension relay? Also under dash I unplug both and that was air suspension control module? If so still at.44 but I started truck and charge system light is on now flashing and when I drove it, it was warning me about it every 10 secs
Was this
answer
helpful?
Yes
No
Monday, April 13th, 2020 AT 3:33 PM
Tiny
ASEMASTER6371
  • MECHANIC
  • 52,796 POSTS
Did you test it with the alternator unplugged?

Roy
Was this
answer
helpful?
Yes
No
Monday, April 13th, 2020 AT 4:36 PM
Tiny
TERRY L MENESES
  • MEMBER
  • 33 POSTS
Yep, yesterday and was still the same.44.
Was this
answer
helpful?
Yes
No
Monday, April 13th, 2020 AT 4:58 PM
Tiny
TERRY L MENESES
  • MEMBER
  • 33 POSTS
Going to do it again tomorrow because of the warning light got today.
Was this
answer
helpful?
Yes
No
Monday, April 13th, 2020 AT 4:58 PM
Tiny
ASEMASTER6371
  • MECHANIC
  • 52,796 POSTS
Keep us updated.

Roy
Was this
answer
helpful?
Yes
No
Monday, April 13th, 2020 AT 5:09 PM

Please login or register to post a reply.