Batt/ALT?

Tiny
OPHYLLIS977
  • MEMBER
  • 1999 FORD EXPEDITION
  • 0.5L
  • V8
  • 4WD
  • AUTOMATIC
  • 24,000 MILES
What do I check now Batt/alt reading good--on the display batt light come on and sometime stay on --but goes off before it can be check with tools.
Monday, June 6th, 2022 AT 9:51 AM

1 Reply

Tiny
KASEKENNY
  • MECHANIC
  • 18,907 POSTS
There are a couple things that we need to cover first.

When you say that the battery and alternator read good, are you load testing each?

Here are guides that help with this:

https://www.2carpros.com/articles/car-battery-load-test

https://www.2carpros.com/articles/how-to-check-a-car-alternator

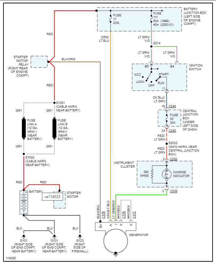
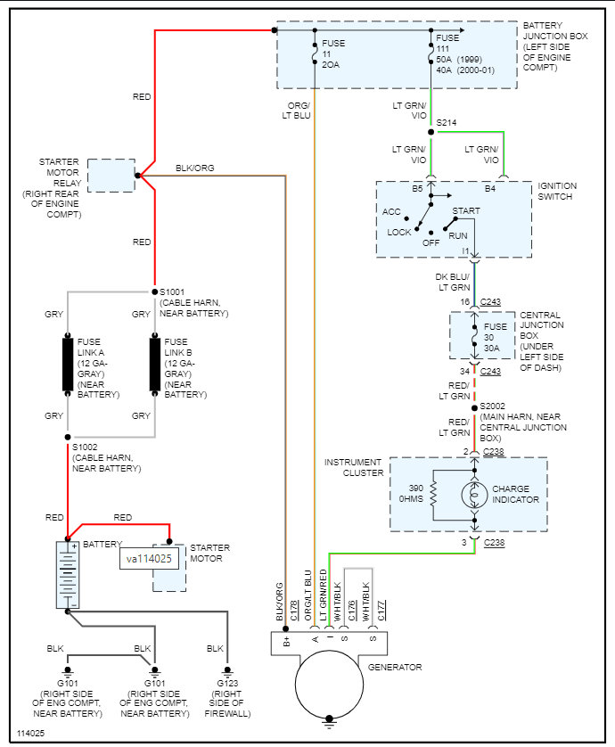
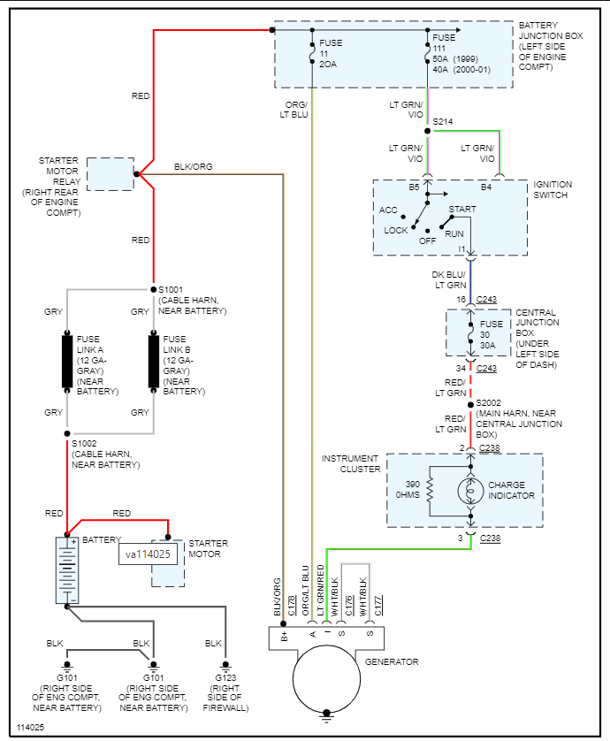
If they both check out ok using these tests, then we are going to need to catch this with the light on so that we can find out what the output voltage is of the alternator.

Plus, we are going to have to find out what the voltage is on the alternator at pin I. This is the charge indicator and there is a resistor in the cluster that may be causing the light to come on incorrectly.

Have you ever experienced a drained battery, or has it always operated correctly?
Was this
answer
helpful?
Yes
No
+1
Tuesday, June 7th, 2022 AT 7:57 AM

Please login or register to post a reply.