Anti-theft light will not blink

Tiny
TAT2SPIKE
  • MEMBER
  • 1999 CHEVROLET CAVALIER
  • 2.2L
  • 4 CYL
  • 2WD
  • AUTOMATIC
  • 180,000 MILES
I replaced the ignition and I go to reset anti-theft but the anti-theft light will not blink to start the reset process. What could be the problem that the light will not blink?
Friday, December 31st, 2021 AT 12:30 PM

2 Replies

Tiny
JACOBANDNICKOLAS
  • MECHANIC
  • 110,192 POSTS
Hi,

The first things to check are fuses. The cluster/PCM fuse and the cluster fuse are both located in the fuse block in the vehicle. Additionally, the alarm fuse is there as well.

Now, in addition to checking the fuses, confirm there is power both to and from them. Here is a link you may find helpful:

https://www.2carpros.com/articles/how-to-check-a-car-fuse

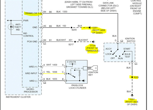
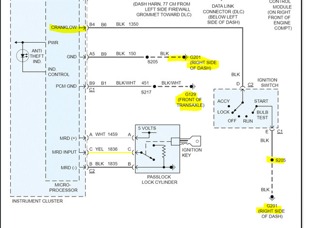
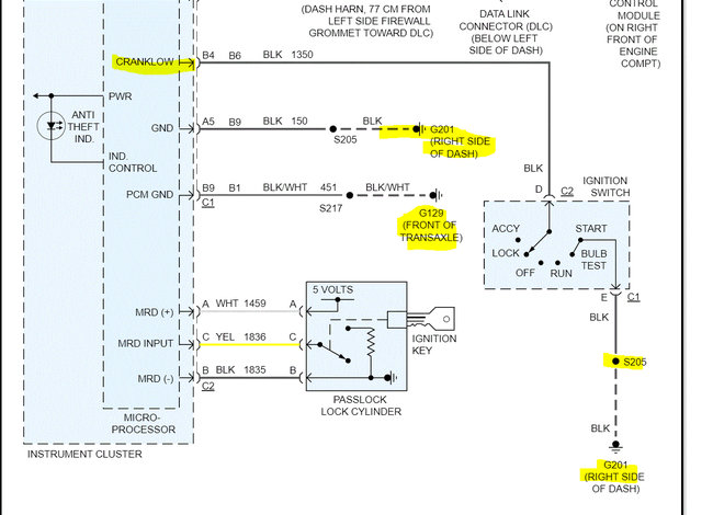
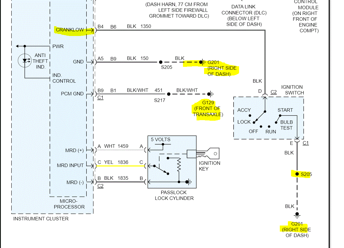
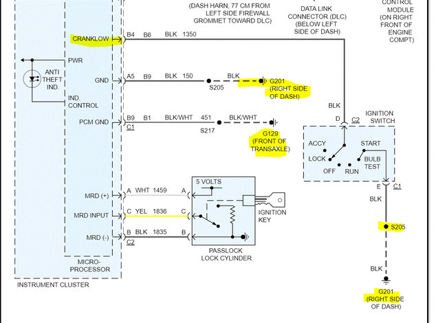
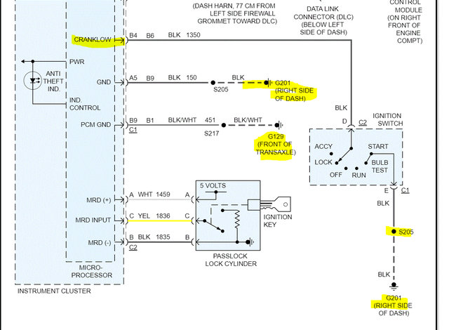
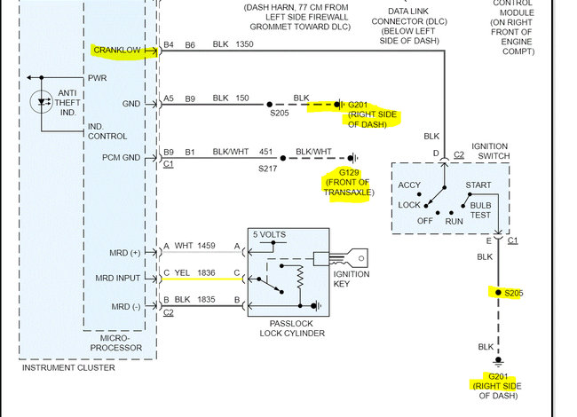
If you look below, I attached the wiring schematic for the antitheft system. Note since you were working on the switch, there is a ground between the switch and the right side of the dash. In addition, there is a splice in it. Make sure there is continuity to ground via that black wire. Additionally, if you look at pic 2 below, I highlighted other grounds to check as well.

Since the light isn't turning on, this is where I feel we should start. Let me know what you find. Also, let me know if it was the switch or the key lock cylinder that was replaced.

Take care and Happy New Year,

Joe

See pics below. Note: I had to cut the schematic in half to make it readable for you. I did overlap them so you can follow from one to the next. The last pic shows the fuse box and what fuses to check.
Was this
answer
helpful?
Yes
No
Saturday, January 1st, 2022 AT 12:21 AM
Tiny
TAT2SPIKE
  • MEMBER
  • 4 POSTS
The light does turn on, it just won't flash. When I go to do the reset for new ignition and I replaced the ignition switch and cylinder.
Was this
answer
helpful?
Yes
No
Saturday, January 1st, 2022 AT 9:11 AM

Please login or register to post a reply.