Thursday, April 6th, 2023 AT 7:00 PM
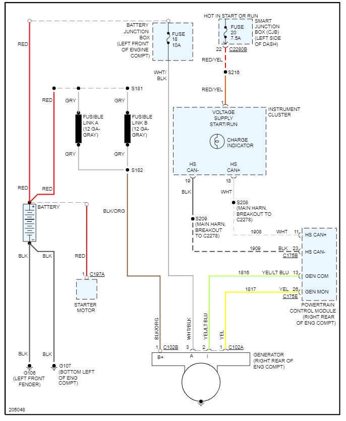
Hi again, I have the check charging system light stuck on voltage is good I can run it all day without the battery and all accessories running no dead battery nothing. I won't because I don't want to stress the alternator, but it shows 14 volts on OBD tool. Anyhow, can you tell me what wire it is that sends that signal where it comes from and where it goes along with all the wires to and from the alternator? I don't want to make any costly mistakes. Thank you in advance.







