Alternator not charging battery

Tiny
ERAYCRAYTON
  • MEMBER
  • 1998 VOLKSWAGEN JETTA
  • 2.0L
  • 4 CYL
  • 2WD
  • MANUAL
  • 166,000 MILES
Changed alternator and battery charge light still on.
Thursday, June 2nd, 2022 AT 2:17 PM

1 Reply

Tiny
JACOBANDNICKOLAS
  • MECHANIC
  • 110,192 POSTS
Hi,

First, I need you to confirm the alternator isn't charging. All you will need is a voltmeter or a multimeter. Do this so we can eliminate any issues with the instrument cluster display module. Follow the directions in this link and let me know the results:

https://www.2carpros.com/articles/how-to-check-a-car-alternator

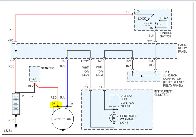
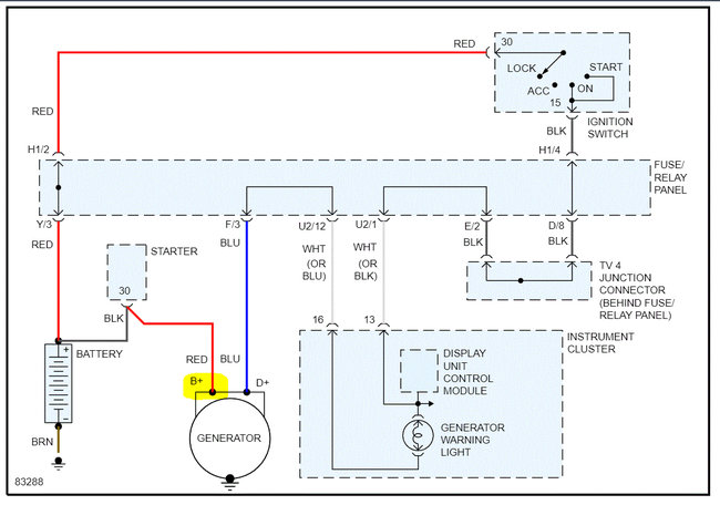
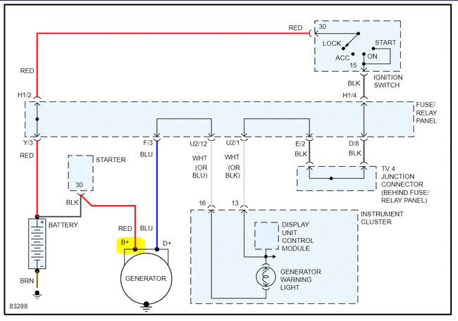
If the alternator proves not to be charging, I next need you to locate the red wire on the alternator connector. That wire should have 12v at all times. Check that to confirm.

I attached the charging system wiring schematic below, so you have a reference. Also, here is a link you may find helpful:

https://www.2carpros.com/articles/how-to-check-wiring

Let me know what you find.

Take care,

Joe

See pic below.
Was this
answer
helpful?
Yes
No
Thursday, June 2nd, 2022 AT 7:36 PM

Please login or register to post a reply.