Alternator not changing?

Tiny
BRODYWINTERS1005
  • MEMBER
  • 2003 CHEVROLET MALIBU
  • 3.1L
  • V6
  • 2WD
  • AUTOMATIC
  • 140,000 MILES
Alternator not changing battery has 2 pin connector and alternator is 4 pin.
Sunday, June 22nd, 2025 AT 6:13 PM

20 Replies

Tiny
STEVE W.
  • MECHANIC
  • 15,111 POSTS
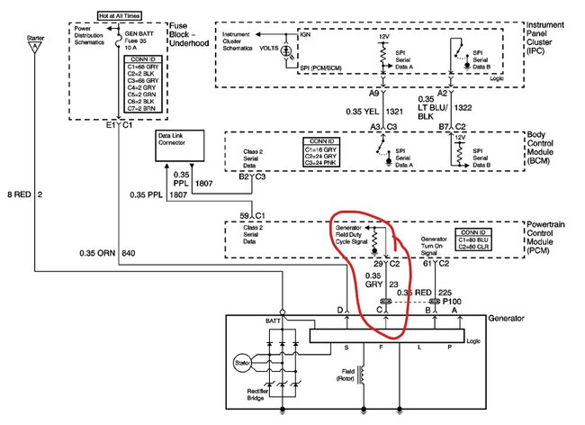
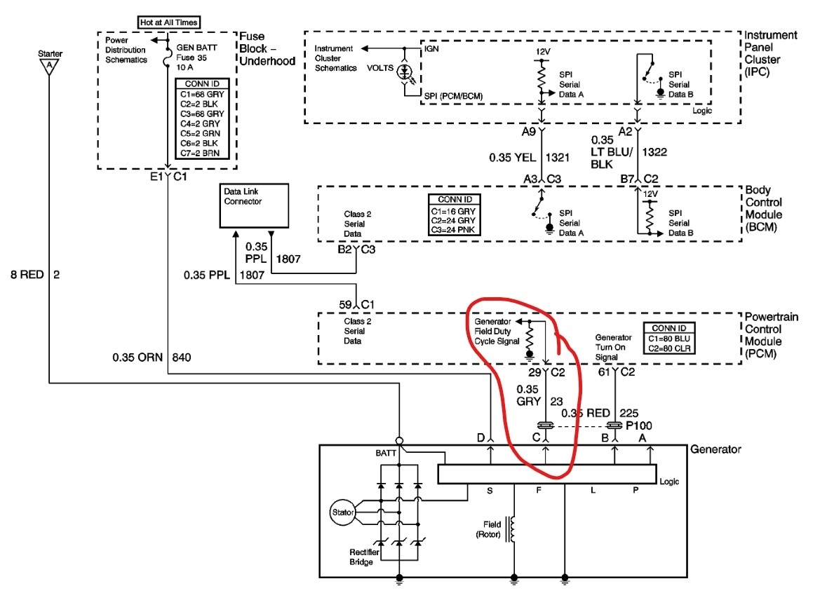
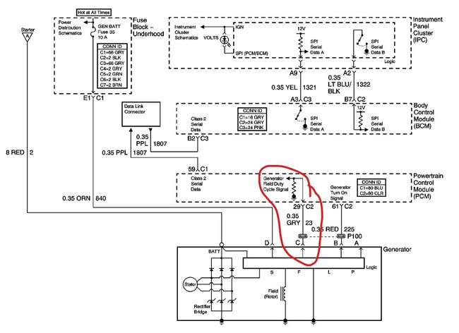
There should be a large red cable that connects to the battery stud. Then orange, gray and red wires that go into the connector for the alternator. The D wire is a feed to the alternator that tells it the system voltage at the fuse box. The gray wire is the Field control wire, it tells the alternator when to charge. The L wire is the circuit that tells the PCM if the alternator is charging and turns on the light in the dash if it isn't. There are 4 pins in the alternator but only 3 are used. The first thing would be to have the alternator tested. Then if it is the issue, replace it.
Was this
answer
helpful?
Yes
No
+1
Sunday, June 22nd, 2025 AT 8:27 PM
Tiny
BRODYWINTERS1005
  • MEMBER
  • 11 POSTS
Okay, I have an org and red wire but no gray. Where would I locate the gray wire to find it?
Was this
answer
helpful?
Yes
No
Monday, June 23rd, 2025 AT 9:59 AM
Tiny
STEVE W.
  • MECHANIC
  • 15,111 POSTS
It should be in the same harness as the red and orange if they are bundled.
Was this
answer
helpful?
Yes
No
Monday, June 23rd, 2025 AT 12:52 PM
Tiny
BRODYWINTERS1005
  • MEMBER
  • 11 POSTS
So, I should be able to follow the org and red wire and find the gray, correct?
Was this
answer
helpful?
Yes
No
Monday, June 23rd, 2025 AT 12:59 PM
Tiny
STEVE W.
  • MECHANIC
  • 15,111 POSTS
It should be taped in with them if it broke off or was a rodent snack. Or if you want to find it faster just go to the PCM under the dash and look at pin 29 on connector 1.
Was this
answer
helpful?
Yes
No
Monday, June 23rd, 2025 AT 6:27 PM
Tiny
BRODYWINTERS1005
  • MEMBER
  • 11 POSTS
Okay thanks, I will try in the morning.
Was this
answer
helpful?
Yes
No
Monday, June 23rd, 2025 AT 6:33 PM
Tiny
STEVE W.
  • MECHANIC
  • 15,111 POSTS
Let us know what you find and we can go from there.
Was this
answer
helpful?
Yes
No
Wednesday, June 25th, 2025 AT 4:57 PM
Tiny
BRODYWINTERS1005
  • MEMBER
  • 11 POSTS
I looked under the dash and found a grayish black wire on 29, would that be correct?
Was this
answer
helpful?
Yes
No
Wednesday, June 25th, 2025 AT 5:02 PM
Tiny
STEVE W.
  • MECHANIC
  • 15,111 POSTS
Yes, should be a dark gray wire. Now you just need to find the same wire under the hood. They don't show any connectors so it should have been a solid wire from pin 20 out to the connector.
Was this
answer
helpful?
Yes
No
Thursday, June 26th, 2025 AT 7:52 PM
Tiny
BRODYWINTERS1005
  • MEMBER
  • 11 POSTS
I never found the end of the wire but could I make a split in the wire and hook a another wire to it and then attach it to the alternator or how would I test the voltage to make sure it's the right wire so I don't mess anything up.
Was this
answer
helpful?
Yes
No
Thursday, July 3rd, 2025 AT 8:48 PM
Tiny
STEVE W.
  • MECHANIC
  • 15,111 POSTS
Yes you could splice a wire in for testing. Just be sure it is the gray wire in pin 29 in connector 2 on the ECM. Splice into it and just touch it to the field terminal. Put a meter on the battery and watch as you touch it, if the voltage jumps up and shows it is charging you have the repair, just make it more permanent.
Was this
answer
helpful?
Yes
No
Friday, July 4th, 2025 AT 7:56 AM
Tiny
BRODYWINTERS1005
  • MEMBER
  • 11 POSTS
Okay thank you.
Was this
answer
helpful?
Yes
No
Friday, July 4th, 2025 AT 11:16 AM
Tiny
BRODYWINTERS1005
  • MEMBER
  • 11 POSTS
Can I attach a picture of the connector and the numbers on the alternator, so I know where I need to attach the wires to the alternator?
Was this
answer
helpful?
Yes
No
Friday, July 4th, 2025 AT 11:24 AM
Tiny
STEVE W.
  • MECHANIC
  • 15,111 POSTS
Look in the first reply and you will see the connector you have and which wire goes to which pin. Now hold the plug up against the alternator and look at the wiring diagram for which color goes to which terminal.
Was this
answer
helpful?
Yes
No
Friday, July 4th, 2025 AT 5:52 PM
Tiny
BRODYWINTERS1005
  • MEMBER
  • 11 POSTS
I looked at it my plug wires are the other way around mine starts at a, b, c the diagram starts at b, c, d
Was this
answer
helpful?
Yes
No
Friday, July 4th, 2025 AT 6:14 PM
Tiny
STEVE W.
  • MECHANIC
  • 15,111 POSTS
It can be re-pinned. Use a thin needle to release the retainer that is inside the connector and just move the pin to the other location. Then look on the alt. And you can see the letters on the socket. P - L - F - S Yours doesn't use the P terminal. But L=B and Red wire, Then F=C and Gray wire and S=D and Orange wire. Usually those pigtails come with 4 connections and you just use the ones you need, not sure why yours only has the three, but you can just move the one to the other spot and make it work.
Was this
answer
helpful?
Yes
No
Saturday, July 5th, 2025 AT 12:56 AM
Tiny
BRODYWINTERS1005
  • MEMBER
  • 11 POSTS
It still didn't work I don't know what else to do.
Was this
answer
helpful?
Yes
No
Sunday, July 6th, 2025 AT 6:22 PM
Tiny
STEVE W.
  • MECHANIC
  • 15,111 POSTS
Are you sure the alternator is good? I've had more than one new one bad right out of the box.
Was this
answer
helpful?
Yes
No
Sunday, July 6th, 2025 AT 6:27 PM
Tiny
BRODYWINTERS1005
  • MEMBER
  • 11 POSTS
I just got it not that long ago, how do I test it?
Was this
answer
helpful?
Yes
No
Sunday, July 6th, 2025 AT 6:59 PM
Tiny
STEVE W.
  • MECHANIC
  • 15,111 POSTS
I would take it to a store or shop and have them test it. They will have a machine that can cycle it to test it. There are no real tests other than voltage output with it working on the car, you already know it doesn't charge on your car, if it works on the bench then you would know to dig into your car more.
Was this
answer
helpful?
Yes
No
Sunday, July 6th, 2025 AT 8:28 PM

Please login or register to post a reply.

Related Alternator Replace/Remove Content