Alternator not always engaging?

Tiny
SHAWN2250
  • MEMBER
  • 2008 FORD EDGE
  • 3.5L
  • V6
  • 2WD
  • AUTOMATIC
  • 172,000 MILES
Replaced alternator (twice), battery, checked wiring. Recently bought this vehicle. My Edge starts fine, the battery light comes on at the start of the day. I checked output voltage, and it is not engaged (12v at battery). I drive for a couple of miles and typically at my first stop (light or parking lot) when the engine slows to idle rpm, the alternator kicks in and test after that is between 13.8 and 14.3. Once this happens it does not do it for the rest of the day.

I’ve checked the 3-wire plug and I have reference signal on the first wire. My question is on the 2 wires that loop to the PCM. What signal should I be looking for there? Does it complete a ground? Or heat? Wires in picture attached. (The 2 to GENCOM)

I suspect PCM may be the issue. I’ve checked both wires for continuity to and from the PCM. All good there.

Any other ideas would be appreciated.

Thanks.
Wednesday, February 21st, 2024 AT 12:48 PM

9 Replies

Tiny
KEN L
  • MASTER CERTIFIED MECHANIC
  • 55,302 POSTS
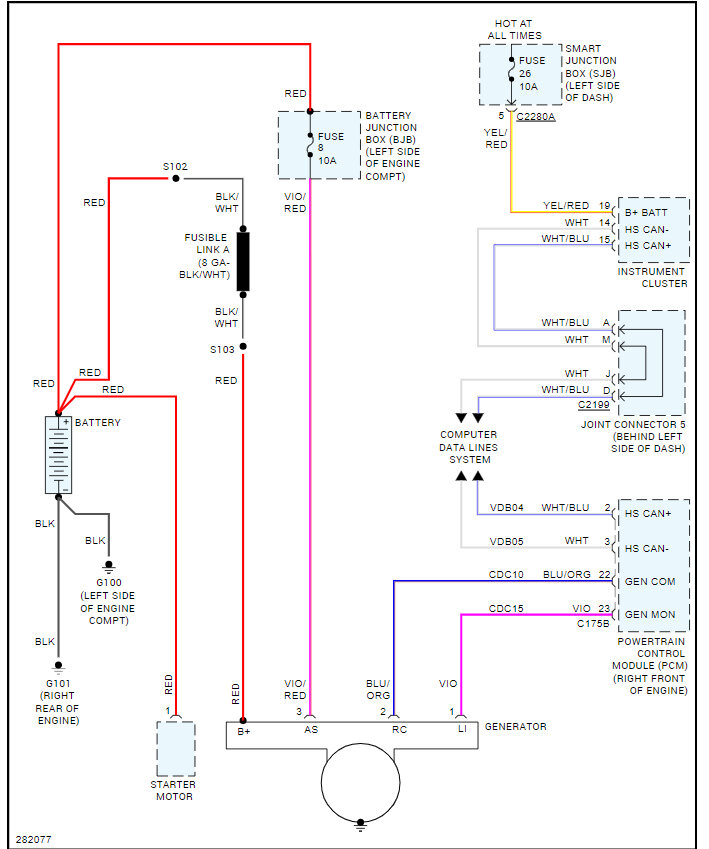
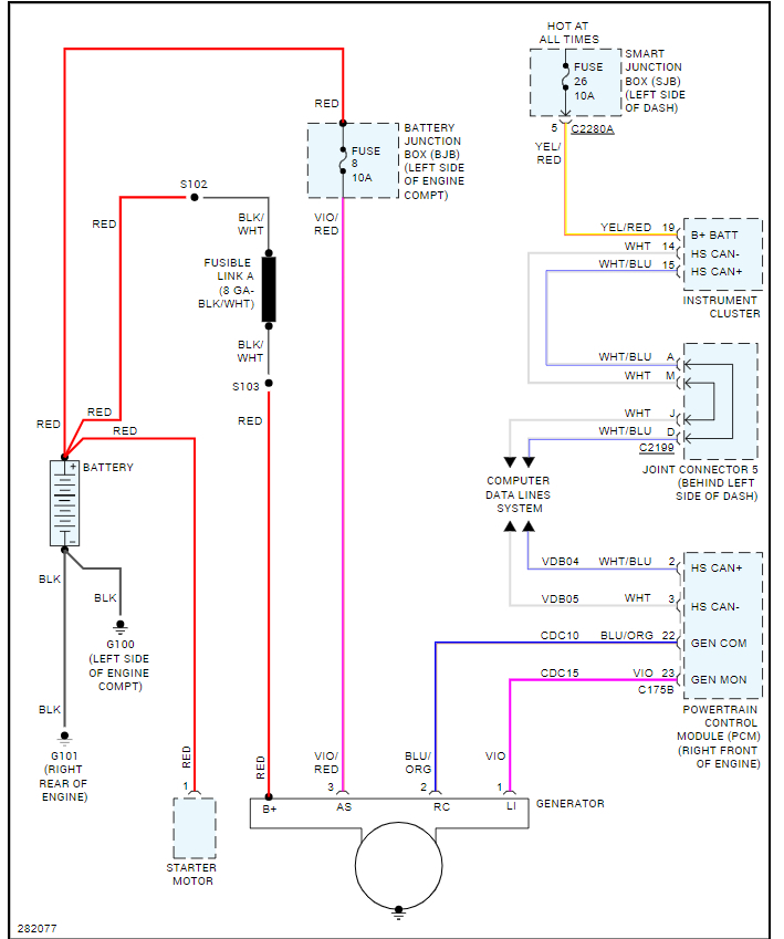
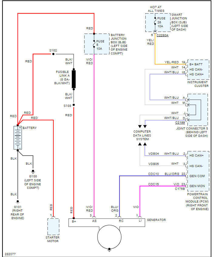
I don't see the image. It sounds like the SJB could be going out, when the system is not charging can you see if there is power at the fuse #26 at the fuse panel on the left side of the dash? Here is a guide to help and the fuse location in the images below:

https://www.2carpros.com/articles/how-to-check-a-car-fuse

I have also included the wiring diagrams for the alternator as well so you can see how the system works. Check out the images (below). Please let us know what happens.
Was this
answer
helpful?
Yes
No
Thursday, February 22nd, 2024 AT 12:10 PM
Tiny
SHAWN2250
  • MEMBER
  • 6 POSTS
Thanks for the reply. I will check fuse #26 in the morning. It’s the oddest thing. It starts fine in the morning. The battery light doesn’t illuminate until I put it in gear. It goes off after a couple minutes when the car idles down (stop light, etc, ). But it only does it at the first start of the day. Fully functional for the rest of the day.
Was this
answer
helpful?
Yes
No
Thursday, February 22nd, 2024 AT 12:54 PM
Tiny
KEN L
  • MASTER CERTIFIED MECHANIC
  • 55,302 POSTS
Yep, it could be the PCM, but I want to eliminate the SJB, so when the light is on, please check for power at fuse #26 if it has power at 26 I would say it is the PCM, but we should run a CAN scan to see if any codes are stored. You can get a CAN scanner (Controller Area Network) which will work on most cars from Amazon.

Here is a video to show you how:

https://youtu.be/u-4syLc-ifQ

Please go over these guides and get back to us.
Was this
answer
helpful?
Yes
No
Friday, February 23rd, 2024 AT 9:06 AM
Tiny
SHAWN2250
  • MEMBER
  • 6 POSTS
Good morning. Fuse #26 has power when battery light is on. No stored codes. Still very predictable... Only first start of the day until it idles down after being driven. Not sure if temperature affects it, but battery never has an issue. It’s almost as if battery starts at 12.3- 12.5v and alternator does not engage until battery pulls down to 11.9 (which would make sense with the first bit of driving and idle down). Alternator lag time (time from battery light to alternator engage) is shorter if I turn everything on (lights, a/c, etc).
Was this
answer
helpful?
Yes
No
Saturday, February 24th, 2024 AT 8:18 AM
Tiny
SHAWN2250
  • MEMBER
  • 6 POSTS
But it has never happened after the first drive of the day. It can sit for hours, and if I jump in it’s fine. It needs an 8 hour or more off time.
Was this
answer
helpful?
Yes
No
Saturday, February 24th, 2024 AT 8:19 AM
Tiny
KEN L
  • MASTER CERTIFIED MECHANIC
  • 55,302 POSTS
This just leaves the instrument cluster or the PCM. It may need an update to the operation system which could fix it, (reflash) but I would run the CAN scan to see if any codes are stored. The PCM may be bad.
Was this
answer
helpful?
Yes
No
Saturday, February 24th, 2024 AT 9:47 AM
Tiny
KEN L
  • MASTER CERTIFIED MECHANIC
  • 55,302 POSTS
Anything?
Was this
answer
helpful?
Yes
No
Saturday, May 11th, 2024 AT 11:33 AM
Tiny
SHAWN2250
  • MEMBER
  • 6 POSTS
Ken, thanks for the follow up. Replaced PCM. Cured my intermittent alternator issue and as a nice side effect, my random ABS issue went away as well.
Was this
answer
helpful?
Yes
No
Saturday, May 11th, 2024 AT 11:55 AM
Tiny
KEN L
  • MASTER CERTIFIED MECHANIC
  • 55,302 POSTS
Thanks for letting us know, we are here to help, please use 2CarPros anytime.
Was this
answer
helpful?
Yes
No
Saturday, May 11th, 2024 AT 1:10 PM

Please login or register to post a reply.