Alternator fuse blows?

Tiny
DILLKONG04
  • MEMBER
  • 2002 HONDA CIVIC
  • 2.0L
  • 4 CYL
  • 2WD
  • MANUAL
  • 70,000 MILES
So, my alternator fuse 10A under the dash blows when my car gets a move on, it's only a couple minutes than the fuse blows, un-drivable. I have a new alternator, battery, engine harness, and charge harness.
I looked at the wires below and near the dash it's all insulated and plastic protected. I don’t know where else to start from or diagnose the car in the right way. My voltage will stay at 14.1 turning on the lights it drops to 13.6 around there it's really effectively and sensitively bouncing my voltages reader back and forth on my hondata app.
Wednesday, May 10th, 2023 AT 4:42 PM

3 Replies

Tiny
JACOBANDNICKOLAS
  • MECHANIC
  • 110,194 POSTS
Hi,

For some reason, there is a difference between a hatchback and a sedan. So, I went with the sedan. If that is wrong, let me know. (See pic 1 below)

The fuse you are referring to powers several different things. (See pic 2 below) You indicated the wiring harness was replaced. Was it the harness for the alternator only?

Let me know. Also, let me know exactly when it fails. Is it as soon as you start the vehicle or at a different point?

Take care,

Joe

See pics below.
Was this
answer
helpful?
Yes
No
Wednesday, May 10th, 2023 AT 8:44 PM
Tiny
DILLKONG04
  • MEMBER
  • 2 POSTS
It’s for the hatchback, changed starting circuit and charge circuit, so a couple weeks ago the car started, and voltage went from 12.6 to 14.1 and then in 4 minutes it’ll drop to 11.6 meaning it isn’t letting the alternator do its thing. As of May 10, 2023, it started staying at 14.1 for a good amount of 10-15 minutes. When I then decided to drive the car down the block it blew the fuse, the car also bogs. So, it stutters to drive due to low voltage.
Was this
answer
helpful?
Yes
No
Wednesday, May 10th, 2023 AT 8:51 PM
Tiny
KEN L
  • MASTER CERTIFIED MECHANIC
  • 55,499 POSTS
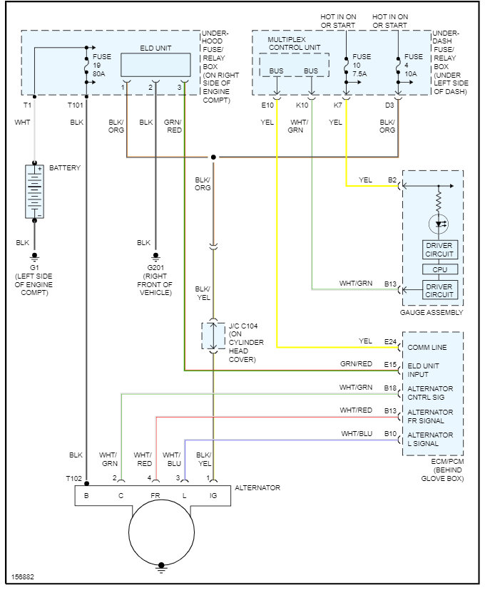
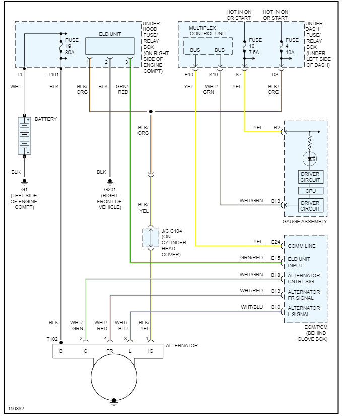
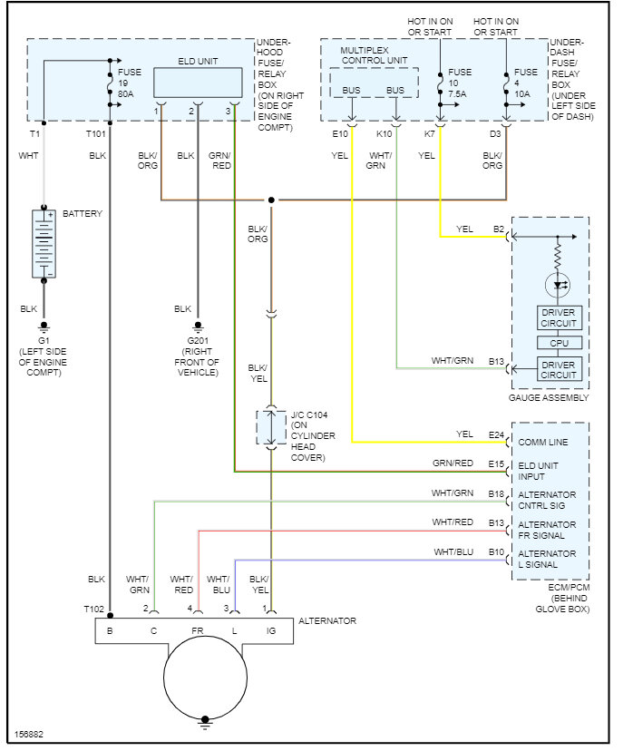
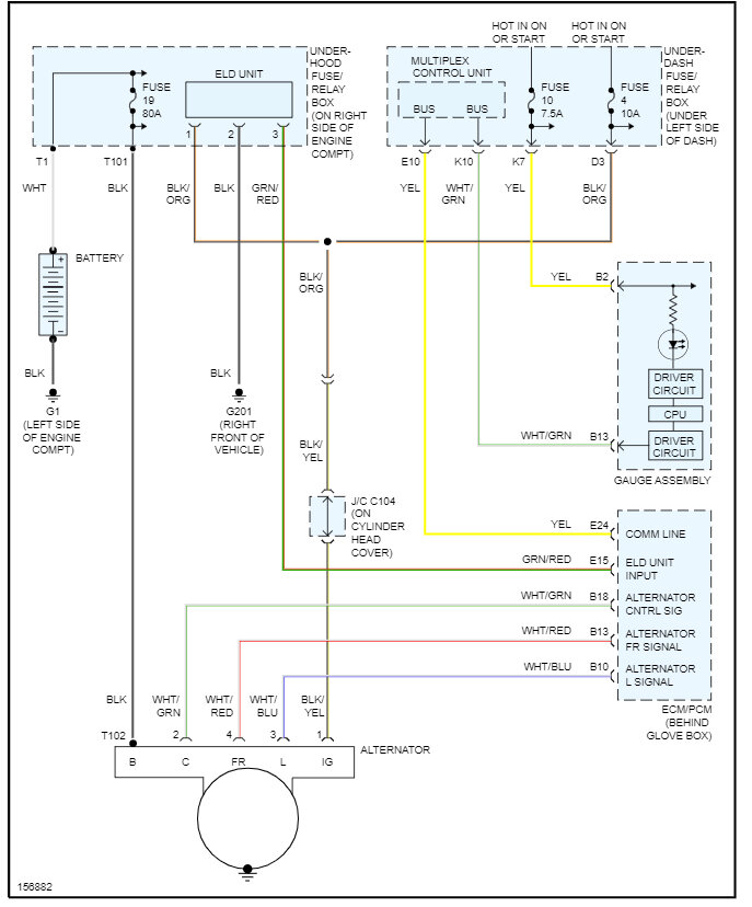
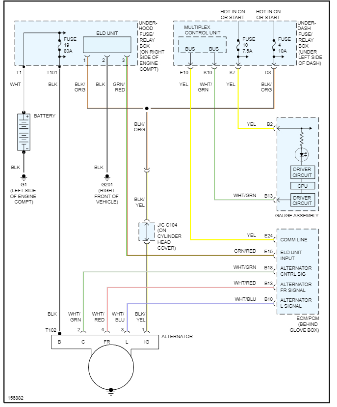
The number 4 fuse 10 amp feed the ELD unit in the fuse panel and the alternator so there is a chance the alternator is defective or the wire from the fuse panel it is touching ground or the ELD unit is going bad. here is the alternator wiring diagrams and a guide to help you test the circuit in the images below.

https://www.2carpros.com/articles/how-to-check-wiring

The ELD in a 2002 Honda Civic stands for Electronic Load Detector. This component is part of the vehicle's electrical system and is responsible for monitoring the load on the vehicle's charging system.

The ELD sends information to the engine control module (ECM) or engine control unit (ECU) about the electrical load demand of the vehicle. The ECU then uses this information to control the output of the alternator. The goal is to produce just enough electrical power to run the vehicle's electrical components efficiently without overworking the alternator or wasting engine power.

If the ELD malfunctions, it can cause a variety of problems, including issues with the battery, headlights, and other electrical systems. An ELD failure might trigger the "Check Engine" light and generate diagnostic trouble codes (DTCs) that a mechanic can read using a diagnostic tool.

Check out the images (below). Please let us know what happens.
Was this
answer
helpful?
Yes
No
Thursday, May 11th, 2023 AT 5:21 PM

Please login or register to post a reply.