Battery will not charge

Tiny
FRANK BRUCKER
  • MEMBER
  • 1997 FORD F-150
  • 4.6L
  • V8
  • 4WD
  • AUTOMATIC
  • 130,000 MILES
Battery will not charge even with new alternator.
Tuesday, July 16th, 2019 AT 4:54 AM

34 Replies

Tiny
SCGRANTURISMO
  • MECHANIC
  • 4,897 POSTS
Hello,

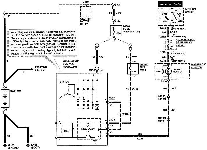
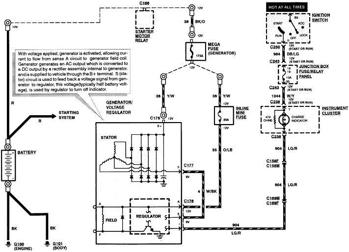
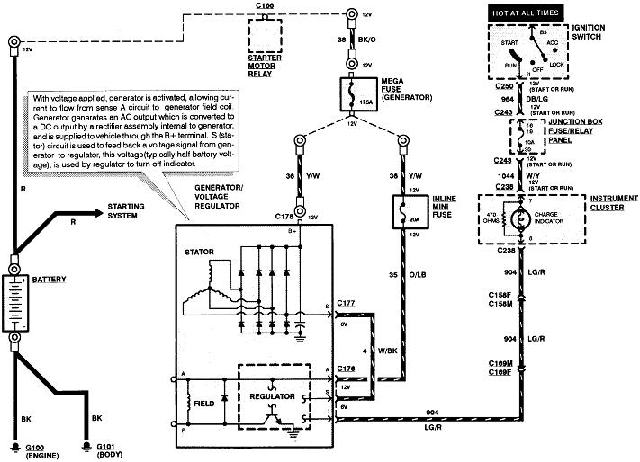
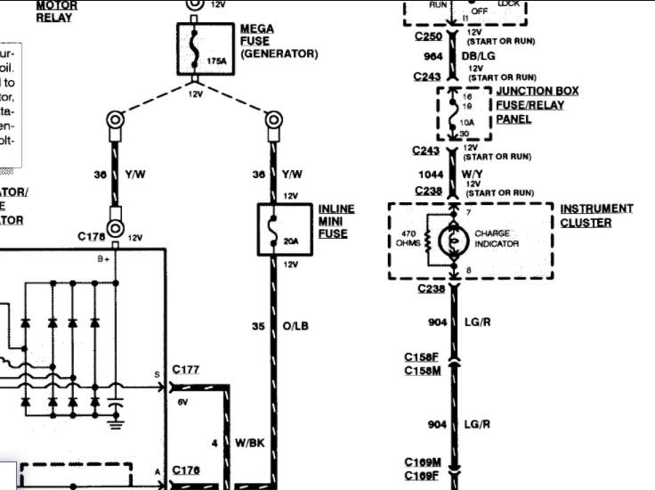
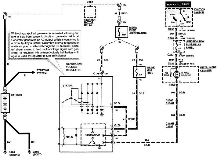
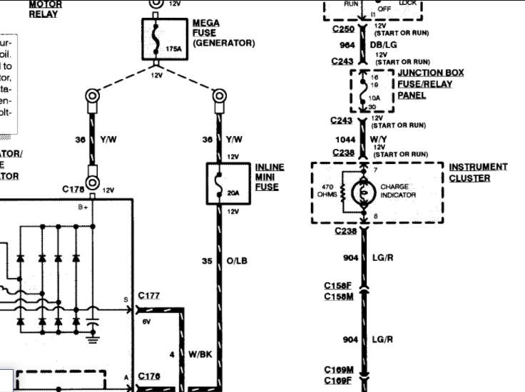
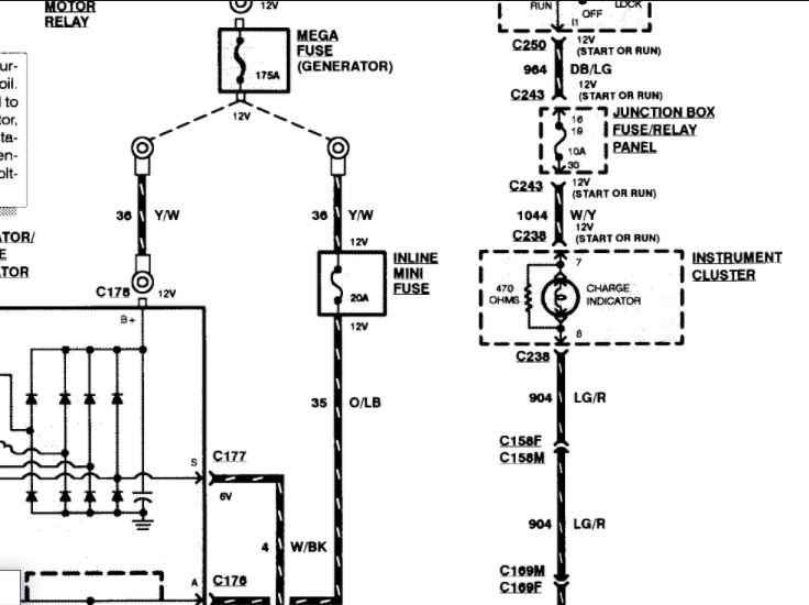
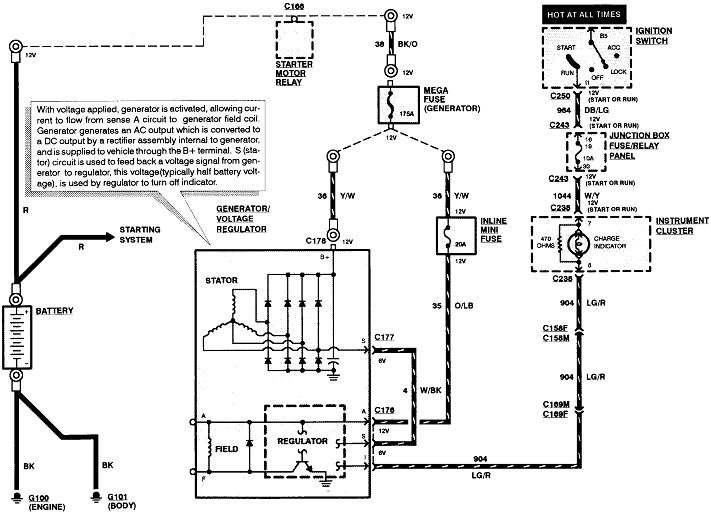
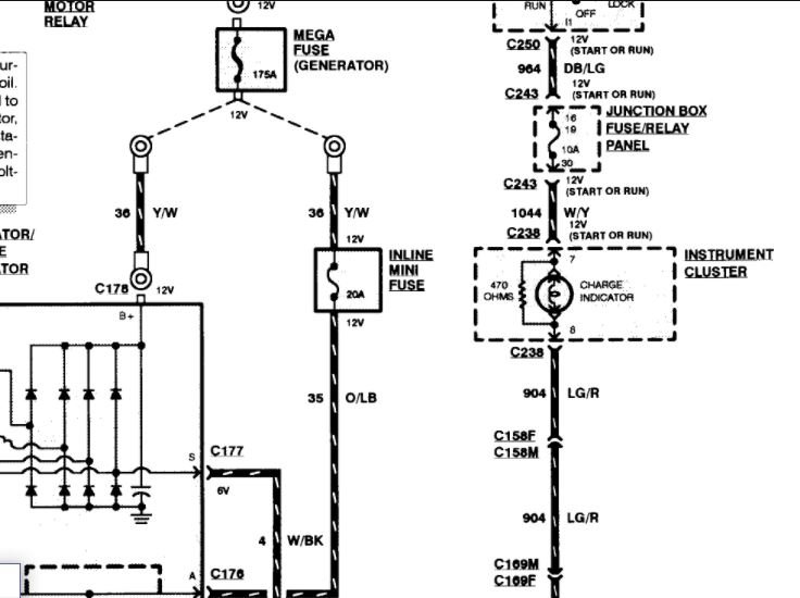
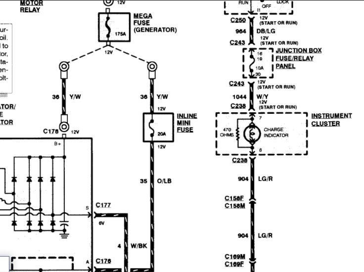
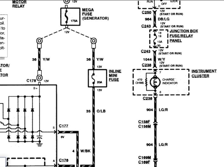
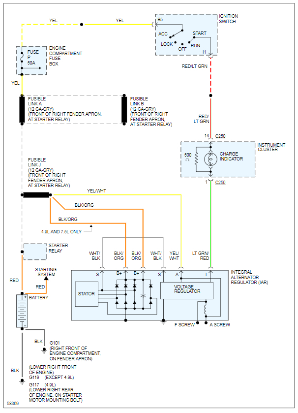
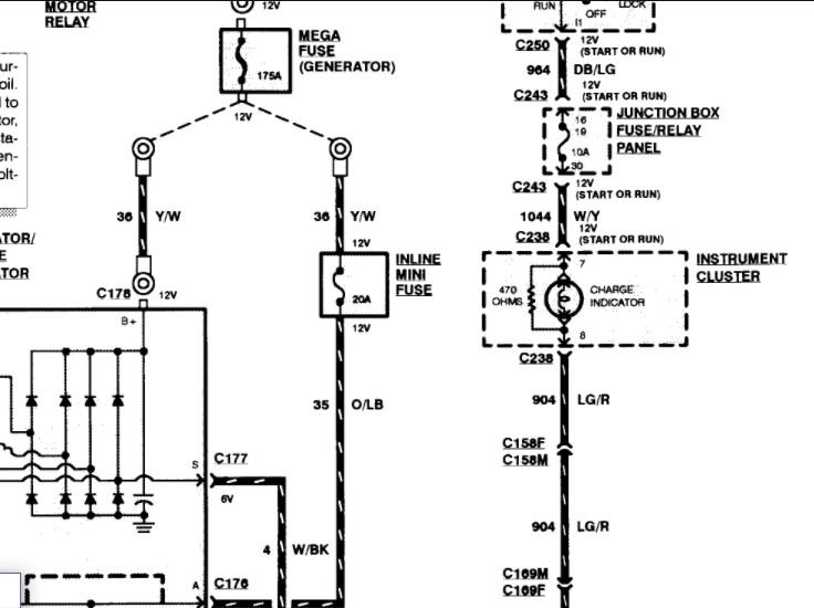
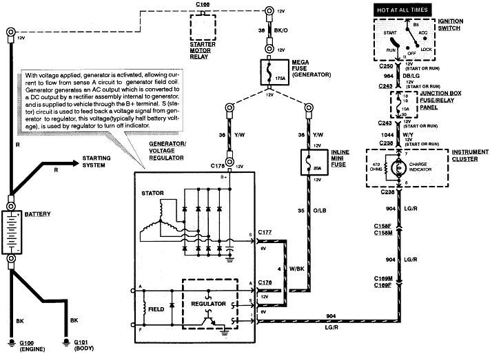
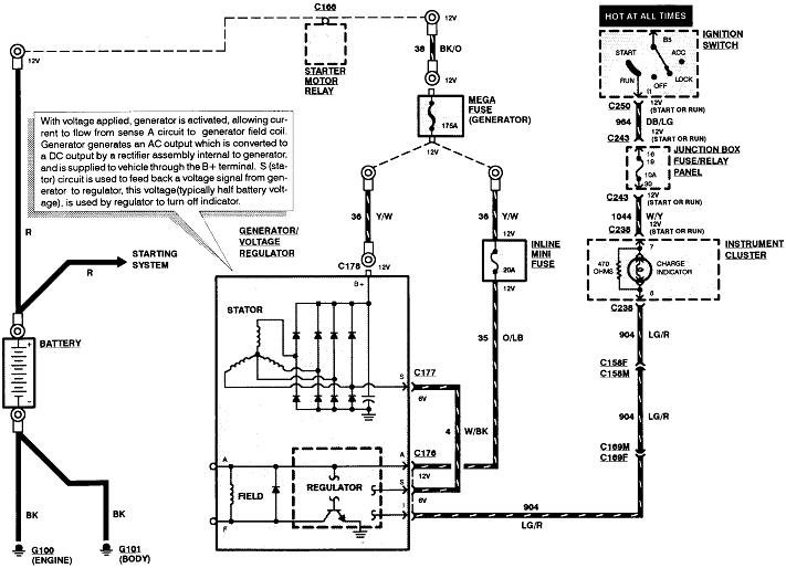
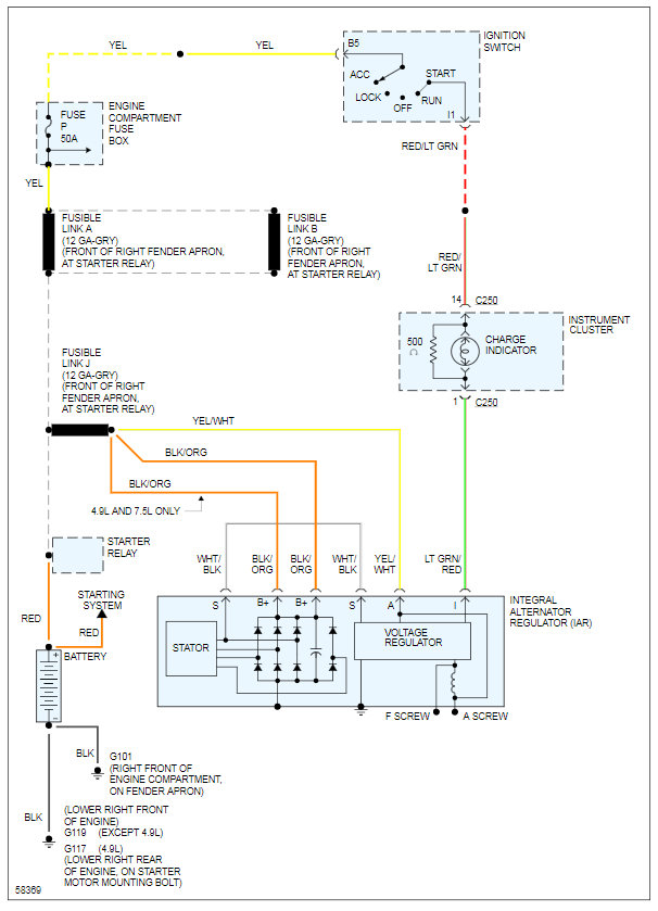
This could be a problem with the wiring going from the alternator to the battery. In the diagrams down below I have included a wiring diagram of your vehicle's charging system. Please double check that all the wires are tight and connected securely, as well as the electrical connectors from the alternator to the battery. I have them highlighted on the wiring diagram for you. Please get back to us with what you are able to find.

Thanks,
Alex
2CarPros
Was this
answer
helpful?
Yes
No
Tuesday, July 16th, 2019 AT 6:27 AM
Tiny
SOUTHERNM2004
  • MEMBER
  • 3 POSTS
  • 1997 FORD F-150
Where is the voltage regular located on this vehicle? I am having problem keeping the battery charged
Was this
answer
helpful?
Yes
No
Friday, January 22nd, 2021 AT 11:37 AM (Merged)
Tiny
MERLIN2021
  • MECHANIC
  • 17,250 POSTS
It's an integral regulator, meaning it's bolted to the back of your alternator. Use a voltmeter at the battery terminals, see what the alt is putting out, you want 13.8-15 volts with all lights and accessories on. If OK replace battery, if weak replace both battery and alt! You want a fully charged battery in place with a new alternator, or you can damage the new alternator!
Was this
answer
helpful?
Yes
No
Friday, January 22nd, 2021 AT 11:37 AM (Merged)
Tiny
STITCHER1
  • MEMBER
  • 1 POST
  • 1997 FORD F-150
  • 4.6L
  • V8
  • 4WD
  • AUTOMATIC
  • 200,000 MILES
The alternator is not charging. Yes, it has been replaced as well as the battery. The charge light in the dash does not illuminate. I have checked the bulb in the cluster and it is good. I have no voltage reaching alternator through that circuit. Can the charge light in cluster create the open in charge circuit that is preventing the alternator field circuit from "turning on the alternator"? And does that charge circuit from battery light run at all through the G.E.M module?
Was this
answer
helpful?
Yes
No
Friday, January 22nd, 2021 AT 11:37 AM (Merged)
Tiny
ASEMASTER6371
  • MECHANIC
  • 52,796 POSTS
Good morning.

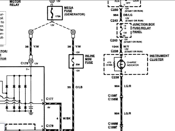
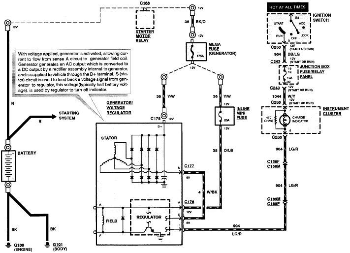
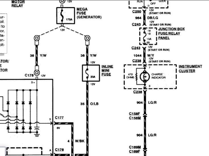
Attached is a diagram for the charging system. The light is controlled by a fuse in the junction box. That is what powers the light.
Check for power on both sides of the fuse and then check for power at the connector for the cluster. It could be the cluster or it may be just the fuse.

Roy
Was this
answer
helpful?
Yes
No
Friday, January 22nd, 2021 AT 11:37 AM (Merged)
Tiny
JBNY
  • MEMBER
  • 6 POSTS
  • 1997 FORD F-150
  • 6 CYL
  • 2WD
  • MANUAL
  • 137,000 MILES
New battery will not charge. New alt/reg did not solve problem. During testing, grounding the regulator proved 18 volts from alternator. New regulator and known good regulator all act the same.
At one point, grounding the regulator would make the system work properly until engine was shut down. This no longer happens.
Followed testing procedures laid out in Haynes manual and everything says replace regulator. Does not fix problem
Was this
answer
helpful?
Yes
No
Friday, January 22nd, 2021 AT 11:38 AM (Merged)
Tiny
WRENCHTECH
  • MECHANIC
  • 20,761 POSTS
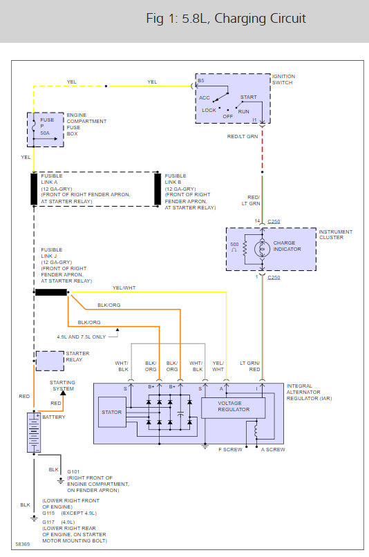
Follow the orange with lt. Blue wire from the alternator and look for a 20amp inline fuse and check that.
Also check all the fuses in the under dash fuse box. There is a 10amp fuse there associated with the alternator but I don't know what it's labeled. Use a test light to check them all for power at both ends with the key on.
Was this
answer
helpful?
Yes
No
+2
Friday, January 22nd, 2021 AT 11:38 AM (Merged)
Tiny
JBNY
  • MEMBER
  • 6 POSTS
The mini fuse is intact as well as all the fuses in the circuit. Power is where it's supposed to be and grounds are intact. The alternator puts out 18 volts when the IAR is grounded at the test point.

Wiggle tests showed no irregularities and I'd rather not be opening the harness unless I have to. The circuit is fairly simple with only a clutch interrupt switch and ignition switch involved. I get the feeling this is a unique problem and am totally stumped as to how to proceed.

Being able to ground the IAR and have the system work properly is really throwing me, especially since now it no longer does that. This is making absolutely no sense.

BTW-thanks for responding. I was an ASE certified Ford wrench for ten years specializing in EECIV systems and driveability. I've never run across this.
Was this
answer
helpful?
Yes
No
Friday, January 22nd, 2021 AT 11:38 AM (Merged)
Tiny
WRENCHTECH
  • MECHANIC
  • 20,761 POSTS
If you don't want to listen I'll just go help someone else. Good luck.
Was this
answer
helpful?
Yes
No
Friday, January 22nd, 2021 AT 11:38 AM (Merged)
Tiny
JBNY
  • MEMBER
  • 6 POSTS
Did I miss something about what you said? The org/lt blue wire runs to the fuse you mentioned and turns into a yel/wht wire. Continuity checks and voltage drop checks all show normal. All fuses were checked after your advice with no irregularities, including those in the power distribution box.
Was this
answer
helpful?
Yes
No
Friday, January 22nd, 2021 AT 11:38 AM (Merged)
Tiny
WRENCHTECH
  • MECHANIC
  • 20,761 POSTS
I'm sorry. I got the impression you disagreed and blew off the checks.

The alternator is a self contained unit so if all the inputs and outputs are correct, then it has to charge, assuming the alternator is good.

Verify power coming in on the orange/lt blue and the lg/red with the key one. Verify there power at the main terminal with the key off and that the alternator is grounded.
Was this
answer
helpful?
Yes
No
+1
Friday, January 22nd, 2021 AT 11:38 AM (Merged)
Tiny
JBNY
  • MEMBER
  • 6 POSTS
No it's my turn to apologize for the negative feedback I gave after your snarky response.

There is no power on the lt grn/red wire with KOEO. A test vehicle right beside this one confirms there should be. This line comes from the instrument panel charge indicator so I believe you've given me a direction to go in. I will be back after I trace the wire backwards from the alternator.

What is your experience with where I might find the problem in the circuit?

TY again.
Was this
answer
helpful?
Yes
No
+1
Friday, January 22nd, 2021 AT 11:38 AM (Merged)
Tiny
WRENCHTECH
  • MECHANIC
  • 20,761 POSTS
Green red comes from the fuse in the dash box through the charge light in the dash so it could be interrupted at the back of the cluster. It's white/yellow from the fuse to the light.
Was this
answer
helpful?
Yes
No
+1
Friday, January 22nd, 2021 AT 11:38 AM (Merged)
Tiny
JBNY
  • MEMBER
  • 6 POSTS
It's even simpler than that. You'll get a kick out of this. When I checked the fuses in the fuse box earlier today I physically took each one out and looked at it. Then your advice got me back there checking again with the same results-everything's OK.

Rather than yank the cluster out I went to the fuse box again and was going to work up from there. Well, the 5 amp mini fuse in the circuit (#19)was still OK BUT when I put it back earlier I put it in the slot above where it was supposed to go. DOH!-I boned myself. Your check at the IAR connector is what got me there and I can't thank you enough.

How do I get you $ for this-you certainly earned it?
Was this
answer
helpful?
Yes
No
+3
Friday, January 22nd, 2021 AT 11:38 AM (Merged)
Tiny
WRENCHTECH
  • MECHANIC
  • 20,761 POSTS
Glad you found it.

I don't need money but if you can leave another positive or fix the feedback it would be nice. I don't even know if that is possible.
Was this
answer
helpful?
Yes
No
+3
Friday, January 22nd, 2021 AT 11:38 AM (Merged)
Tiny
JBNY
  • MEMBER
  • 6 POSTS
Unfortunately I get a message about "spreading it around" when I try to give you points and I don't see a way to retract it. I will try tomorrow (maybe it resets the points thing.)

Thank you again.
Was this
answer
helpful?
Yes
No
Friday, January 22nd, 2021 AT 11:38 AM (Merged)
Tiny
TBRWOLF
  • MEMBER
  • 3 POSTS
Question have done all the things you have listed no charge?
I can hook up to other vehicle with jumpers and shows charge? Where should I look oh by the way new alt and bat
Was this
answer
helpful?
Yes
No
+1
Friday, January 22nd, 2021 AT 11:38 AM (Merged)
Tiny
TBRWOLF
  • MEMBER
  • 3 POSTS
Sorry ment this for Wrenchtech
Was this
answer
helpful?
Yes
No
Friday, January 22nd, 2021 AT 11:38 AM (Merged)
Tiny
HERMAN DENNIS
  • MEMBER
  • 2 POSTS
  • 1997 FORD F-150
  • 4.6L
  • V8
  • 4WD
  • AUTOMATIC
  • 150,000 MILES
I had the alternator checked it is okay, the battery is good. I have checked all the fusses they are okay. Checked the charge relay it is okay. I need to know does the GEM module have any thing to do with the charge system?
Was this
answer
helpful?
Yes
No
Friday, January 22nd, 2021 AT 11:38 AM (Merged)
Tiny
CARADIODOC
  • MECHANIC
  • 34,463 POSTS
Does the "Battery" warning light turn on when you turn on the ignition switch? Does it turn off once the engine is running? How was the generator tested and what were the results?

Go the voltage regulator's plug and check for 12 volts on the yellow / white wire by back-probing through the rubber weather seal. If that's missing, the 20-amp fuse is blown.

Check for 12 volts on the generator's large output terminal. If that's missing, it will be missing on the yellow / white wire too. Check the 175-amp fuse and be sure its nuts are tight.

If you have both of those, check for voltage on the light green / red wire when the ignition switch is in the "run" position. You should find around 2.0 volts. If you find it's near 12 volts and the dash warning light is not on, there's a bad connection between the mating terminals in that plug.

If all those voltages are okay, run the engine, then measure the battery voltage. You should find between 13.75 and 14.75 volts. If it stays near 12.6 volts or less, ground the "F" terminal on the back of the voltage regulator. If charging voltage goes way up, the regulator is defective.
Was this
answer
helpful?
Yes
No
+1
Friday, January 22nd, 2021 AT 11:38 AM (Merged)

Please login or register to post a reply.