Internal voltage regulator what does the " I " and " A " pins connect to?

Tiny
CUSTOMER
  • MEMBER
  • 2005 FORD EXPEDITION
  • 3.8L
  • V8
  • 4WD
  • AUTOMATIC
  • 200,000 MILES
Internal voltage regulator.
Wednesday, September 15th, 2021 AT 1:32 PM

5 Replies

Tiny
SQM
  • MECHANIC
  • 6,383 POSTS
Hello,

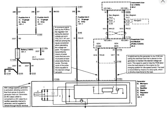
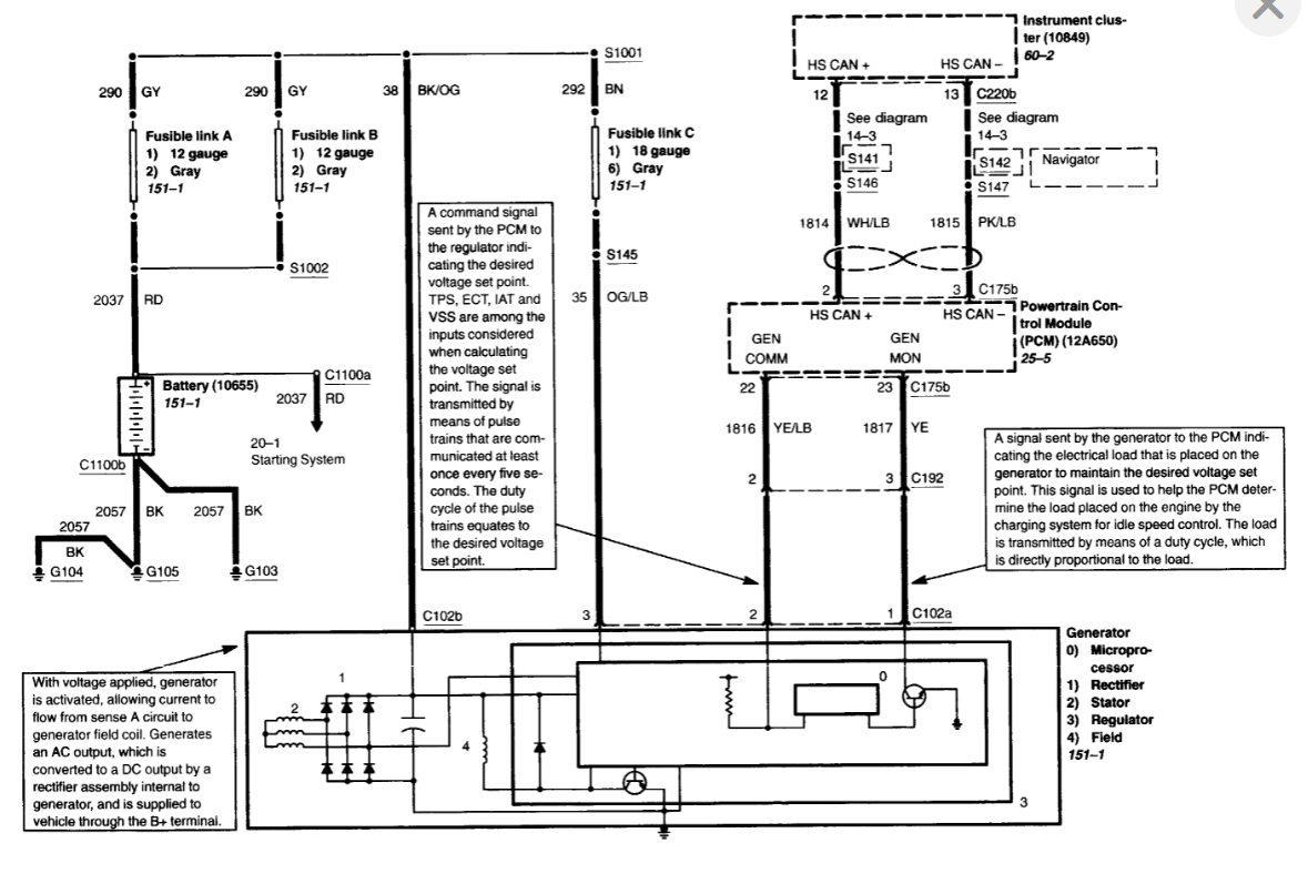
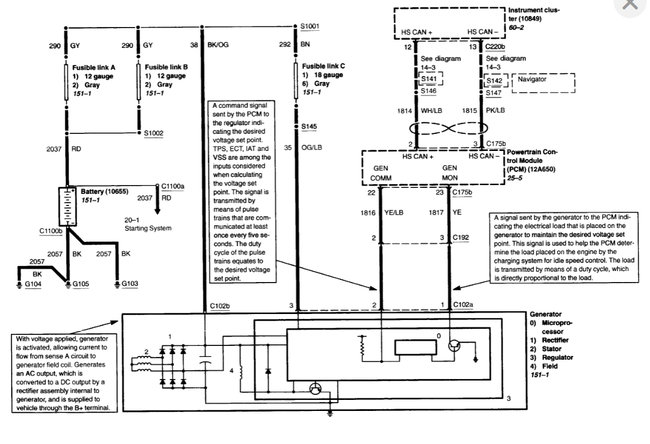
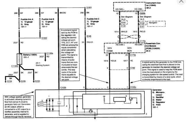
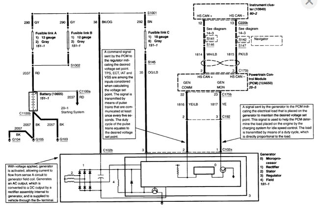
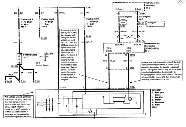
The 'I' pin is the alternator sense circuit, voltage supply at all times, and the 'A' pin is alternator monitor.

Couple of helpful articles on wiring:

https://www.2carpros.com/articles/how-to-check-wiring

https://www.2carpros.com/articles/how-to-use-a-voltmeter

I have attached the wiring schematics of the charting system as well as the alternator replacement procedure your reference.

Please let me know of any questions.
Thank you.
Was this
answer
helpful?
Yes
No
+1
Wednesday, September 15th, 2021 AT 10:34 PM
Tiny
CUSTOMER
  • MEMBER
  • 3 POSTS
Sir/ Madam,

Based on your response, The "I" pin connects to positive power on the battery and the "A" pin would connect to Negative ground through a gage or light or a diode.
Is that correct?
Was this
answer
helpful?
Yes
No
Thursday, September 16th, 2021 AT 6:28 AM
Tiny
CUSTOMER
  • MEMBER
  • 3 POSTS
  • 2005 LINCOLN NAVIGATOR
  • 200,000 MILES
I only have 2 wire "A " and " I " (marking on connector).
Was this
answer
helpful?
Yes
No
Thursday, September 16th, 2021 AT 12:03 PM (Merged)
Tiny
ASEMASTER6371
  • MECHANIC
  • 52,796 POSTS
Good evening,

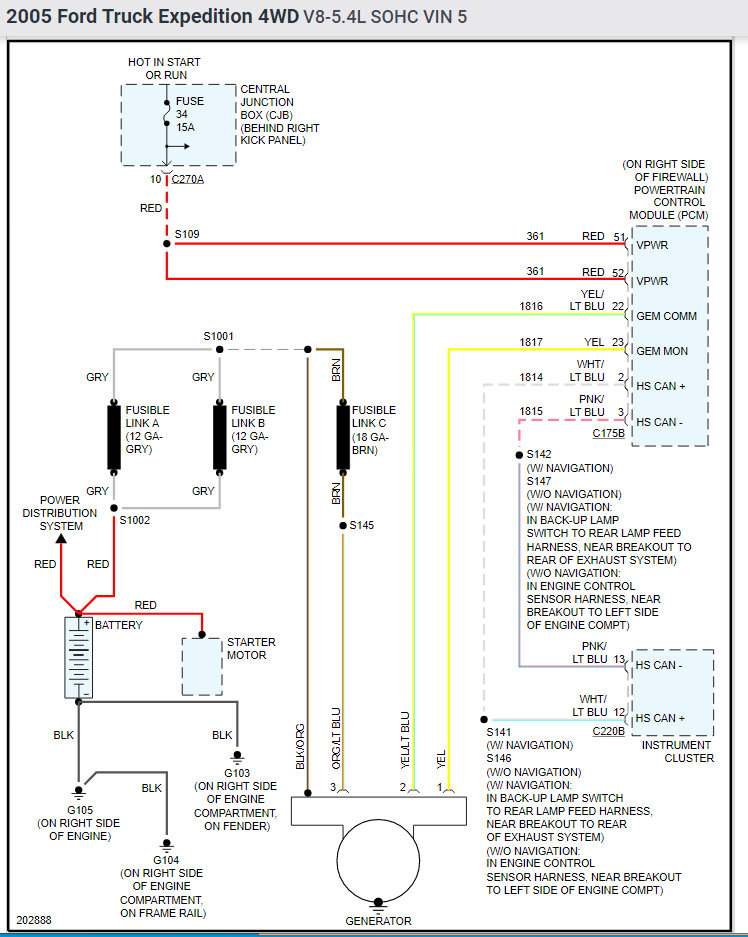
I attached the wiring diagram of the charging system for you as well as the connector diagram with the location of the wires for you.

https://www.2carpros.com/articles/how-to-check-wiring

https://www.2carpros.com/articles/how-to-use-a-voltmeter

Let me know if you have any other questions.

Roy
Was this
answer
helpful?
Yes
No
-1
Thursday, September 16th, 2021 AT 12:03 PM (Merged)
Tiny
SQM
  • MECHANIC
  • 6,383 POSTS
Yes, that is correct.
Was this
answer
helpful?
Yes
No
Saturday, September 18th, 2021 AT 9:33 PM

Please login or register to post a reply.