All 4 widows and sunroof quit at once

Tiny
TIM DAVIS2
  • MEMBER
  • 1997 CADILLAC DEVILLE
  • 69,000 MILES
All 4 windows and the sunroof quit working at the same time. I am thinking some kind of fuse? But where and which one?
Thursday, July 27th, 2017 AT 6:57 AM

5 Replies

Tiny
STEVE W.
  • MECHANIC
  • 15,697 POSTS
Check the windows circuit breaker in the left hand fuse center under the hood.
If it checks out OK then look at the accessory time delay relay in the relay center.
Both share those two items.
Was this
answer
helpful?
Yes
No
Thursday, July 27th, 2017 AT 7:54 AM
Tiny
TIM DAVIS2
  • MEMBER
  • 3 POSTS
Where is the relay center?
Was this
answer
helpful?
Yes
No
Monday, July 31st, 2017 AT 5:40 AM
Tiny
STEVE W.
  • MECHANIC
  • 15,697 POSTS
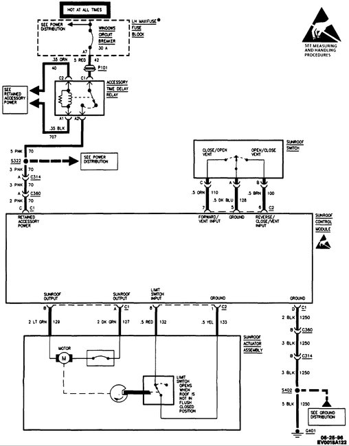
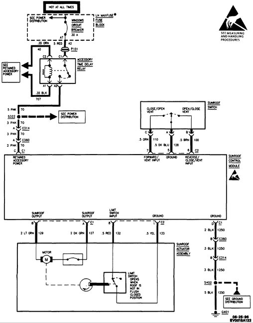
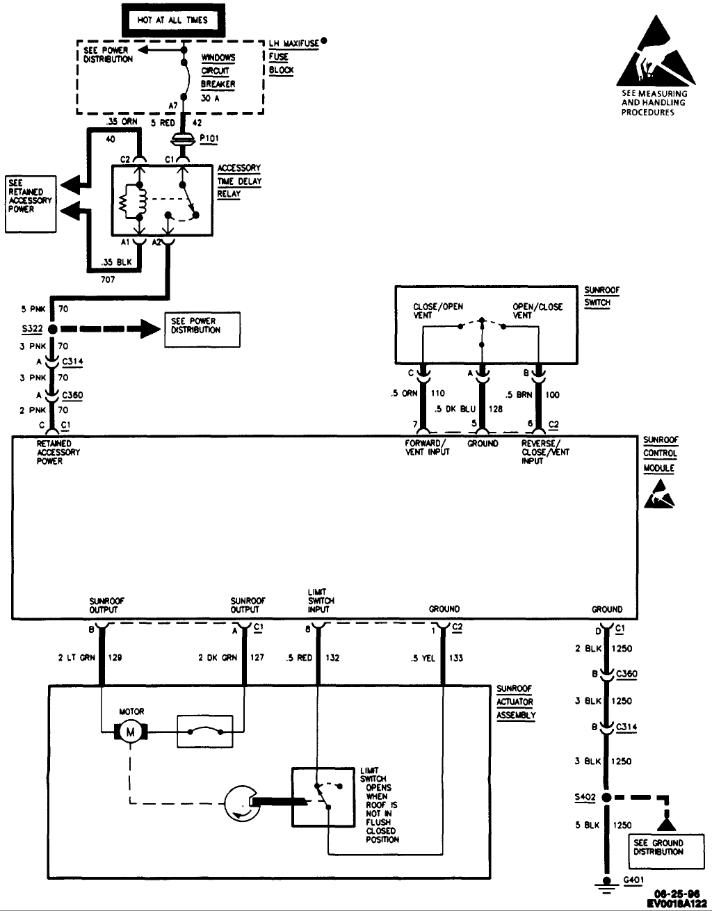
For the time delay relay it's under the floor trim panel just inside the driver side door opening. See the second picture. The first shows it's location in providing power to the various systems.
Was this
answer
helpful?
Yes
No
Monday, July 31st, 2017 AT 1:02 PM
Tiny
TIM DAVIS2
  • MEMBER
  • 3 POSTS
Ok dumb question I found where you are talking about but is it a box or what does it look like and I can replace it?
Was this
answer
helpful?
Yes
No
Wednesday, August 2nd, 2017 AT 6:26 AM
Tiny
STEVE W.
  • MECHANIC
  • 15,697 POSTS
The relay will be under a cover and look like the image. You may want to check all the powers and grounds first. It's possible that it's a broken wire or bad connector at/near the relay.
Was this
answer
helpful?
Yes
No
Wednesday, August 2nd, 2017 AT 6:46 AM

Please login or register to post a reply.