While making a sharp left-hand turn heard a pop in the steering wheel and immediately the airbag lights turned on?

Tiny
RLPETERSON78
  • MEMBER
  • 2001 CHEVROLET SILVERADO
  • 6.0L
  • V8
  • 2WD
  • AUTOMATIC
  • 160,000 MILES
I was driving my truck, and I was making a sharp left hand turn and I heard a pop in the steering wheel and immediately the airbag lights came on. I got the airbag off of the steering wheel and I don't see any broken wires. What would cause the sound and the light to come on?
Saturday, November 9th, 2024 AT 11:41 AM

15 Replies

Tiny
KEN L
  • MASTER CERTIFIED MECHANIC
  • 55,428 POSTS
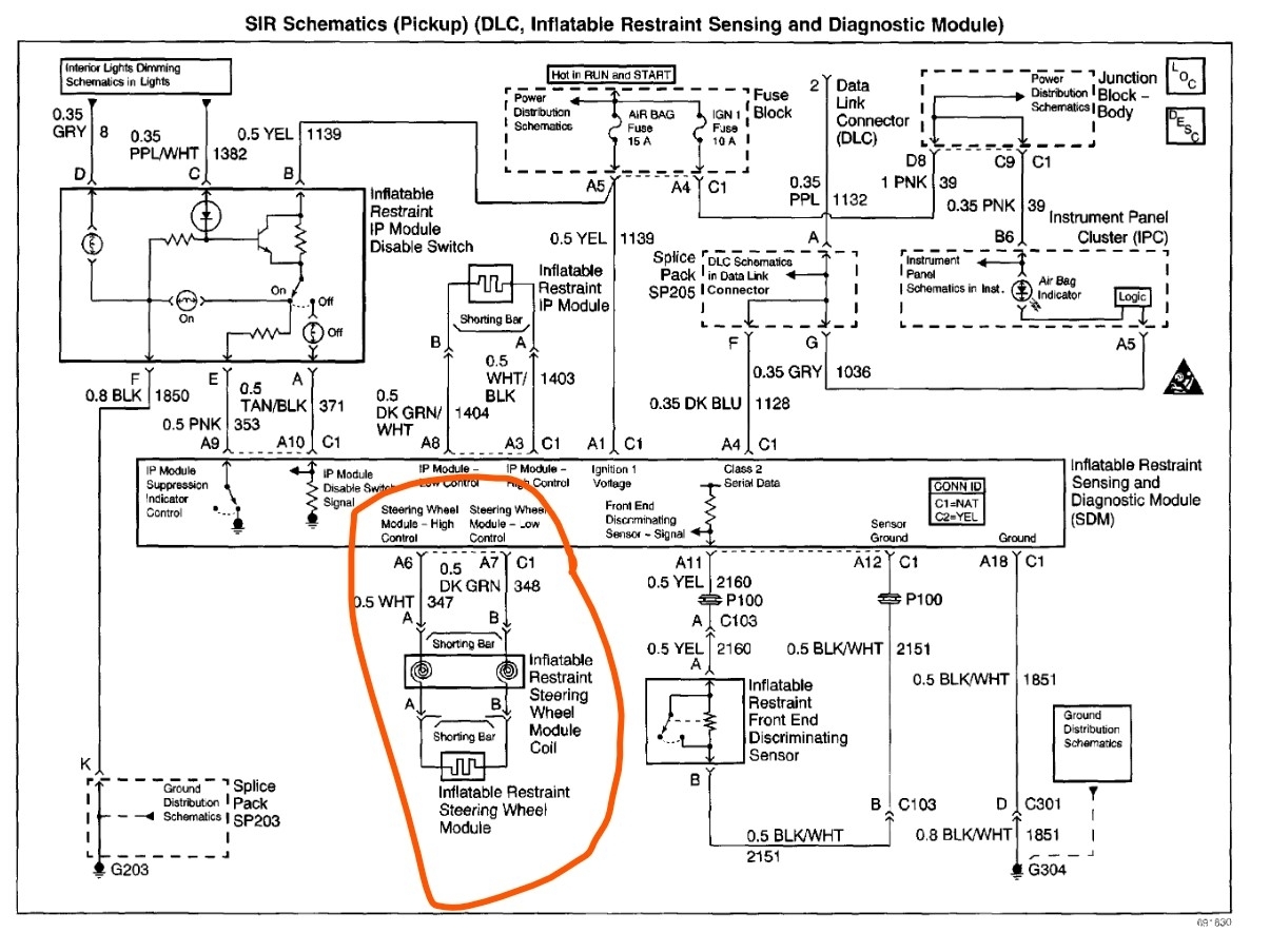
Can I ask if you had any steering components changed recently like a steering gear box/rack? If so, the clock spring can be wound up and break which sounds like what has happened. Here is how to change the clock spring out (spiral wire) which should fix the problem. Check out the images (below). Please upload pictures or videos in your response of any problems so we can see what to help you with.
Was this
answer
helpful?
Yes
No
Saturday, November 9th, 2024 AT 12:03 PM
Tiny
RLPETERSON78
  • MEMBER
  • 142 POSTS
No, nothing was done on the steering wheel. I did have to take the dash off to replace the AC evaporator. So I took the steering column out when I took the das off. It was placed in my garage when I was doing that.

Here are photos of my airbag and the steering column.
Was this
answer
helpful?
Yes
No
Saturday, November 9th, 2024 AT 12:14 PM
Tiny
KEN L
  • MASTER CERTIFIED MECHANIC
  • 55,428 POSTS
Yep, there you go, the steering wheel can not be moved when the system is apart. The steering wheel will need to be removed to change the part out. Let me know if you need help with that.
Was this
answer
helpful?
Yes
No
Saturday, November 9th, 2024 AT 12:22 PM
Tiny
RLPETERSON78
  • MEMBER
  • 142 POSTS
So I have to replace the clock spring or something else?
Was this
answer
helpful?
Yes
No
Saturday, November 9th, 2024 AT 12:39 PM
Tiny
STEVE W.
  • MECHANIC
  • 15,688 POSTS
Yes, the clock spring snapped. When you had the column off it must have turned and when it was reinstalled it was off enough that when you turned hard it snapped the internal ribbon. Before you take it apart be sure to rotate the wheel to the lock to the left and then to the right and then rotate it back to center. Now lock it in place at the steering shaft. Make sure the tires are straight and then make sure the wheel is straight. Now you can remove the wheel so you can get to the clock spring. Then be sure it is centered. The cable only has a small amount it can turn over the number of turns lock to lock.
Was this
answer
helpful?
Yes
No
Saturday, November 9th, 2024 AT 8:11 PM
Tiny
RLPETERSON78
  • MEMBER
  • 142 POSTS
Okay, I turned the steering wheel left and right and center it with the front wheel straight. I then took the steering wheel off and replaced the clock spring. After that I replaced the steering wheel and put the airbag back on. I turned on the truck and the airbag light is still on. What does this point to?
Was this
answer
helpful?
Yes
No
Friday, November 15th, 2024 AT 7:07 PM
Tiny
STEVE W.
  • MECHANIC
  • 15,688 POSTS
Grab a scan tool and see what code is in the SRS system. It is not really possible to say what the issue is without the testing.
Was this
answer
helpful?
Yes
No
Friday, November 15th, 2024 AT 8:41 PM
Tiny
RLPETERSON78
  • MEMBER
  • 142 POSTS
Hi Steve,

I had to purchase a new scan tool in order to get the codes. The airbag codes I got were B0022 and B0026. What do the these codes tell you?

Best regards,

Ron
Was this
answer
helpful?
Yes
No
Wednesday, December 4th, 2024 AT 3:06 PM
Tiny
STEVE W.
  • MECHANIC
  • 15,688 POSTS
The B0022 is a shorted steering wheel SRS cable. It sets if the resistance is under 1.3 ohms. The B0026 on the other hand is set if that same circuit shows a resistance higher than 4.8 ohms.
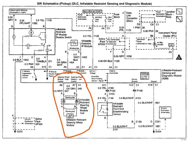
Does the tool state if those are current or history codes? I was asking because I can see the 0026 code setting after the original part failed as that would be an open circuit. The other code can set if the wiring is shorted. About the only way to test that though is to pull it apart and test for a short in the spiral assembly. I would verify that the connectors are fully seated first, they have a shorting bar inside them that is supposed to block stay voltage from setting off the bag, if it didn't release it would set the 0022 code. The short would be between the Dark Green and White wires coming out of the steering column.
Was this
answer
helpful?
Yes
No
Wednesday, December 4th, 2024 AT 7:11 PM
Tiny
RLPETERSON78
  • MEMBER
  • 142 POSTS
I noticed that there were some U codes related to me putting a new PCM in my truck. I was turning the steering wheel when I heard a "Snap". I didn't have a code reader that couldn't read airbag code and just received one. The airbag light came on when I heard that Snap. I replaced the clock spring and immediately the air bag light came on. The B0022 was at the top of the list. Does that mean it was the latest SRS code?
Was this
answer
helpful?
Yes
No
Wednesday, December 4th, 2024 AT 7:25 PM
Tiny
RLPETERSON78
  • MEMBER
  • 142 POSTS
Can you erase SRS codes like you can DTC?
Was this
answer
helpful?
Yes
No
Wednesday, December 4th, 2024 AT 7:28 PM
Tiny
STEVE W.
  • MECHANIC
  • 15,688 POSTS
You can erase them, but SRS codes are a full-time testing item. So, if the light is on there is still a problem. Which tool did you get?
Was this
answer
helpful?
Yes
No
Thursday, December 5th, 2024 AT 12:32 AM
Tiny
RLPETERSON78
  • MEMBER
  • 142 POSTS
I got an Innova 5610 OBD2 Bidirectional Scan Tool. I was thinking that if I could delete the codes, then after done only the current codes would be there. Researching the B0022 codes it seems to be related to the plugs in the airbag system.
Was this
answer
helpful?
Yes
No
Thursday, December 5th, 2024 AT 6:47 AM
Tiny
RLPETERSON78
  • MEMBER
  • 142 POSTS
I cleared the SRS codes and now have two codes of B0022. I see that the green and white wires are inside of the yellow sleeve. Do I need to take the clock spring off again to check them for a short?
Was this
answer
helpful?
Yes
No
Thursday, December 5th, 2024 AT 10:36 AM
Tiny
STEVE W.
  • MECHANIC
  • 15,688 POSTS
Those are likely a current and pending code. B0022 is a short in the system. You need to figure out if the short is in the spring, the harness or farther down. To do that you would unplug the airbag module and then test the two wires, if there is still a short remove the clock spring connector and test again.
Was this
answer
helpful?
Yes
No
Thursday, December 5th, 2024 AT 1:16 PM

Please login or register to post a reply.