Not getting any air at all out of aux vents?

Tiny
MINISPLITMIKE
  • MEMBER
  • 2007 CHEVROLET TAHOE
  • 5.3L
  • V8
  • 4WD
  • AUTOMATIC
  • 175,000 MILES
A/C is blowing cold from the dash but getting zero in the back. The rear blower motor was burnt up because of this, so replaced that and still nothing.
Wednesday, September 21st, 2022 AT 6:13 AM

1 Reply

Tiny
JACOBANDNICKOLAS
  • MECHANIC
  • 110,194 POSTS
Hi,

When you say you are getting nothing in the rear, are you referring to air temperature or airflow direction? Does the new blower motor work?

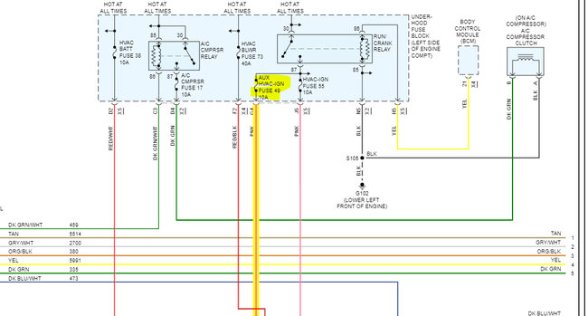
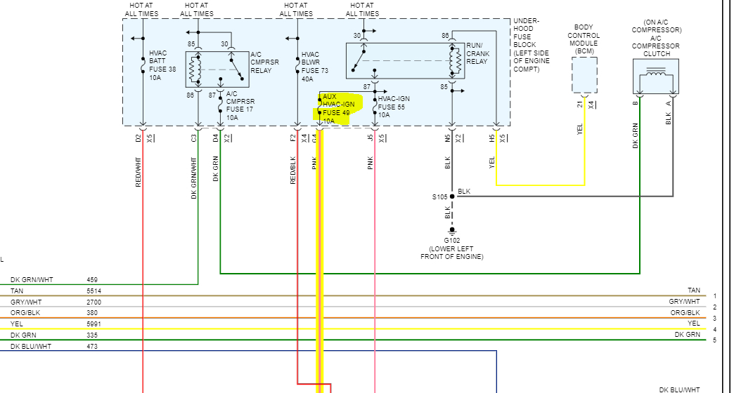
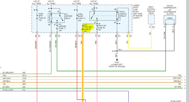
If you haven't already, check fuse 49 in the under-hood fuse box. make sure the fuse is good and confirm there is power to and from it.

Here is a link you may find helpful:

https://www.2carpros.com/articles/how-to-check-a-car-fuse

If you look below, I attached pics of the wiring schematic and the fuse location. Check that fuse and let me know what you find.

Take care,

Joe

See pics below.
Was this
answer
helpful?
Yes
No
Wednesday, September 21st, 2022 AT 6:03 PM

Please login or register to post a reply.