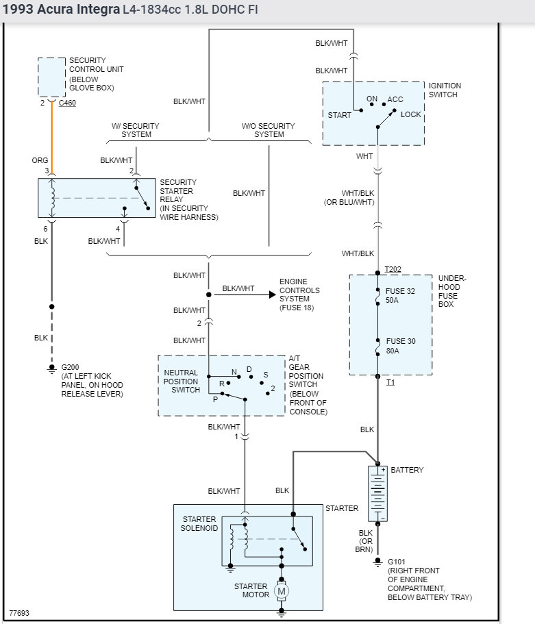
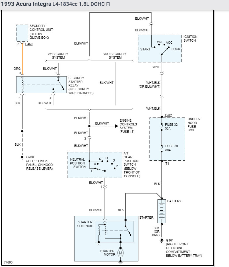
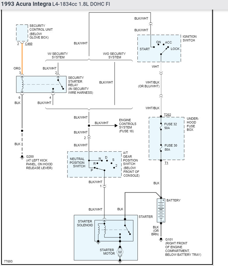
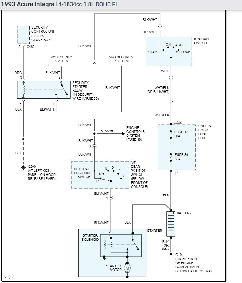
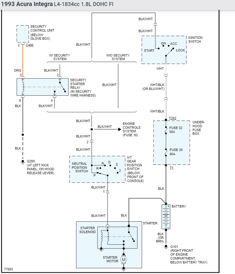
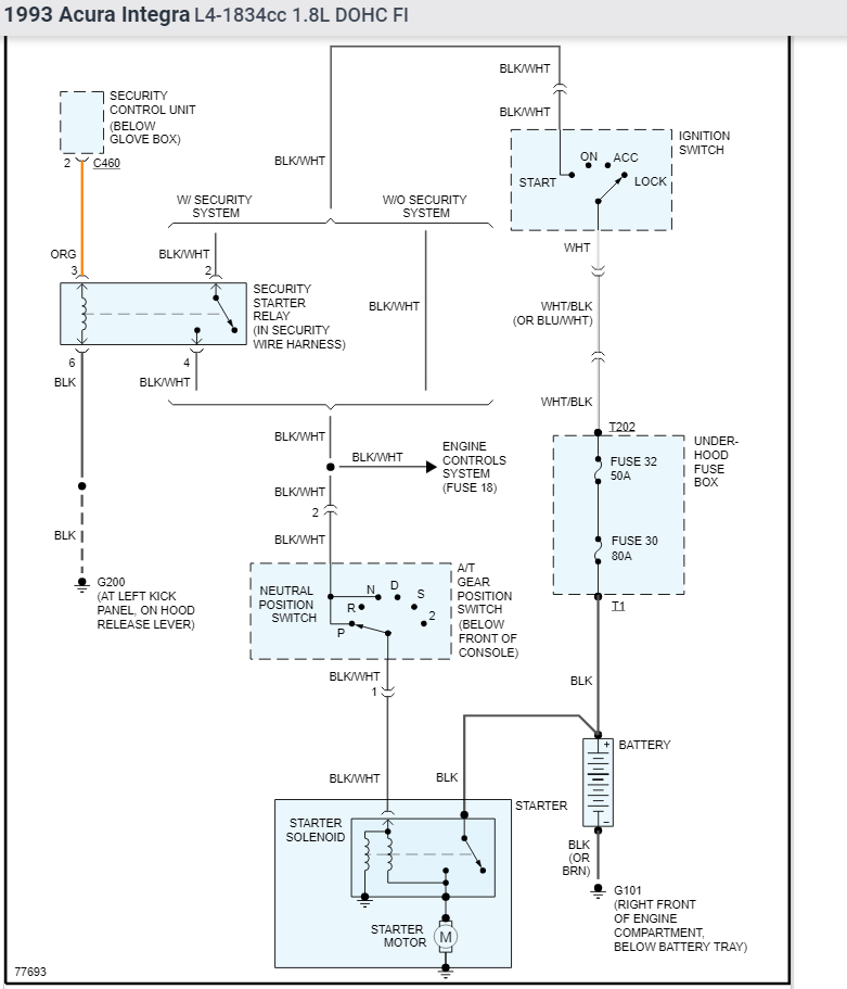
I try and start my car and it wont. I turn the key and I hear a click then nothing. So I try and try again and it starts. I thought it was the battery but I had it replaced. It only started doing this when it was really cold. When the car is warmed up it idles low and feels like it is going to die.
Monday, December 14th, 2009 AT 3:59 PM




