Car won't start makes a Rapid clicking noise

Tiny
TASHAMARIE
  • MEMBER
  • 1993 ACURA INTEGRA
I can't get my car to start. Every time I try to switch it on, it makes a rapid clicking noise. What part would that be coming from?
Tuesday, May 19th, 2009 AT 3:23 PM

1 Reply

Tiny
SQM
  • MECHANIC
  • 6,383 POSTS
Hello,

When a battery is weak, you will hear clicking noise for electrical components.
Just so cover the basics, have you tried to jump start the car?

https://www.2carpros.com/articles/how-to-jump-start-car-battery-using-jumper-cables

If you are able to jump start and the vehicle runs normal, then the battery is bad and needs replacing.

https://www.2carpros.com/articles/how-to-replace-a-car-battery

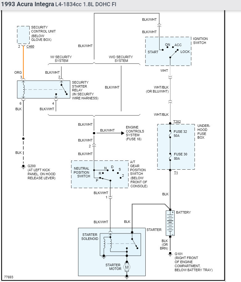
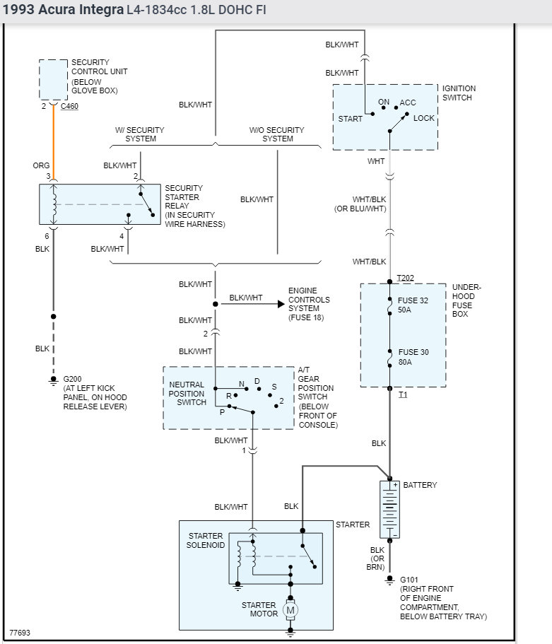
Another possibility is that the starter is faulty. The clicking noise is typically from the starter solenoid

https://www.2carpros.com/articles/how-a-starter-and-solenoid-works

I have attached diagrams for your reference.

Please let me know if you have any questions.
Thank you.
Was this
answer
helpful?
Yes
No
Tuesday, October 12th, 2021 AT 9:25 PM

Please login or register to post a reply.