Tuesday, July 7th, 2020 AT 6:34 PM
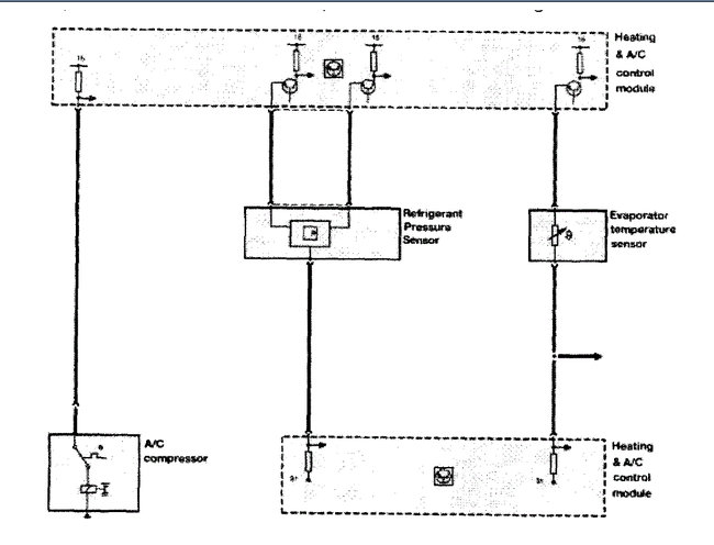
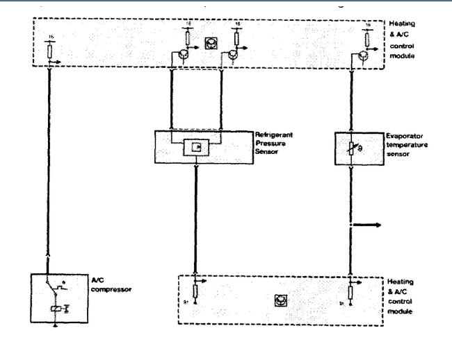
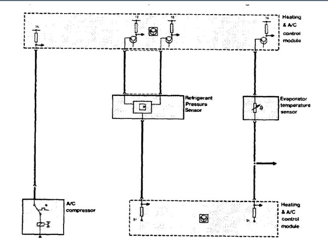
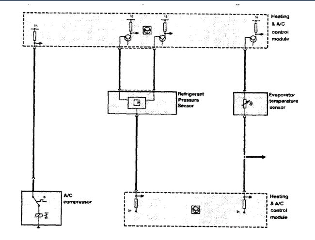
So this car was cooling great with no issues whatsoever, there was a thermostat code though, but anyways while I was on my way to pick up my my wife before I got there I lost the A/C for some reason it stopped cooling it wasn't overheating or anything like that. So when I get there I turn the car off waited a few minutes and then open the reservoir and it was full of water, checked the A/C compressor and it would turn with hands freely but was not running anymore when A/C was on. Drove it back after 2 hours and kept A/C on in case it started to cool and 5 minutes later it did, would be freezing few seconds and then flat for few seconds. Thermostat was between 1/4 and close to half, but not where it should at 50%. Got home left it running until the temperature needle reached half way where it shows and the A/C stayed cool, checked Freon level and was good but added a bit anyways. Fan clutch heard it lock around that temperature so I know it worked. Freon level around 40, and no overheating or noises. Would a stuck open/closed thermostat cause that?


