Monday, June 1st, 2020 AT 5:11 PM
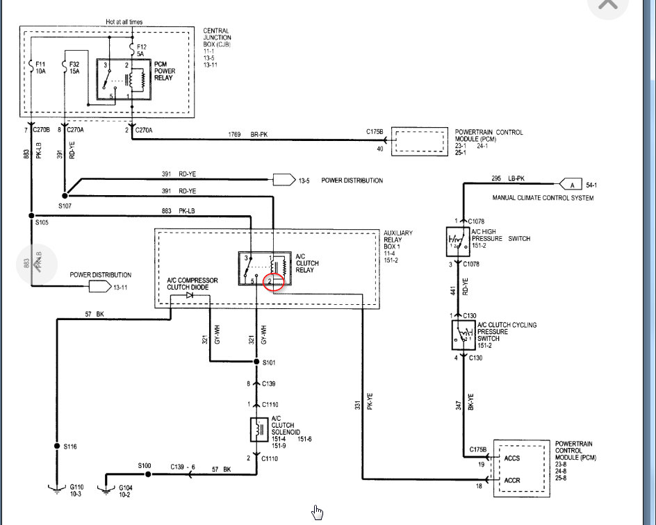
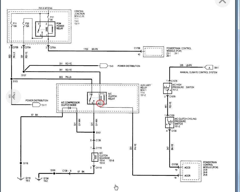
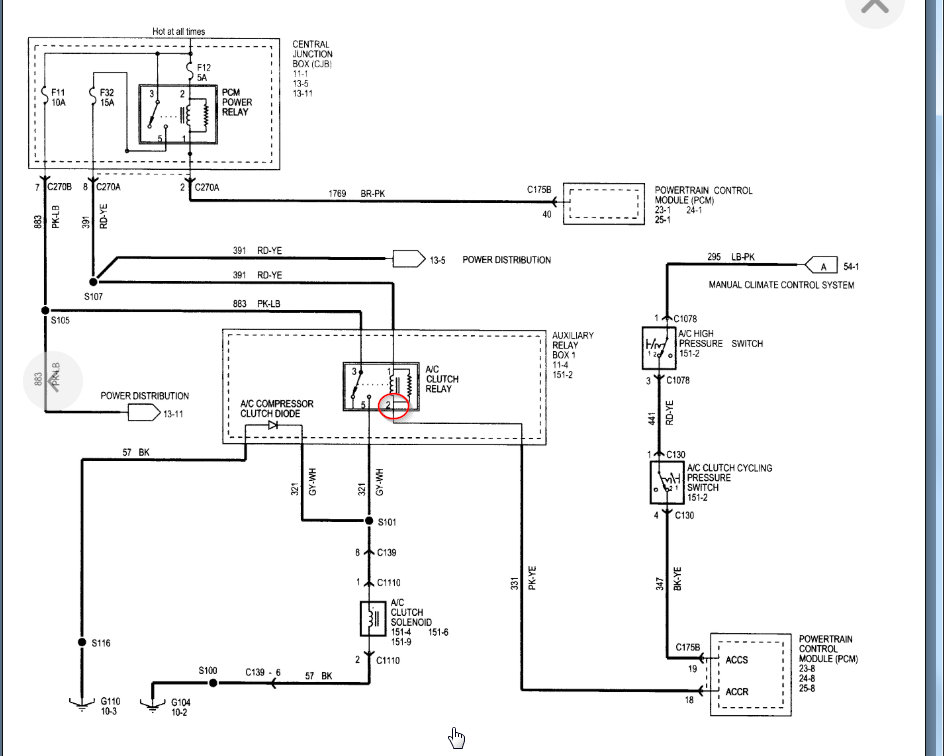
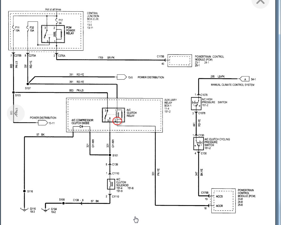
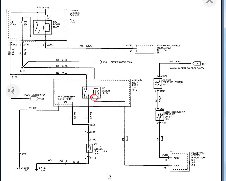
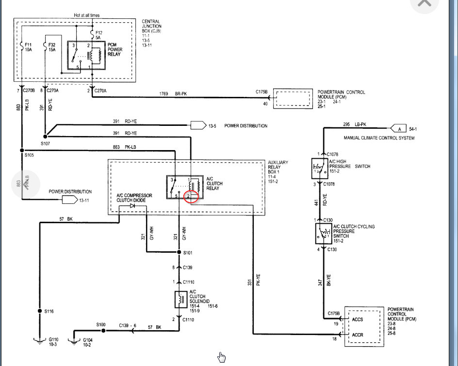
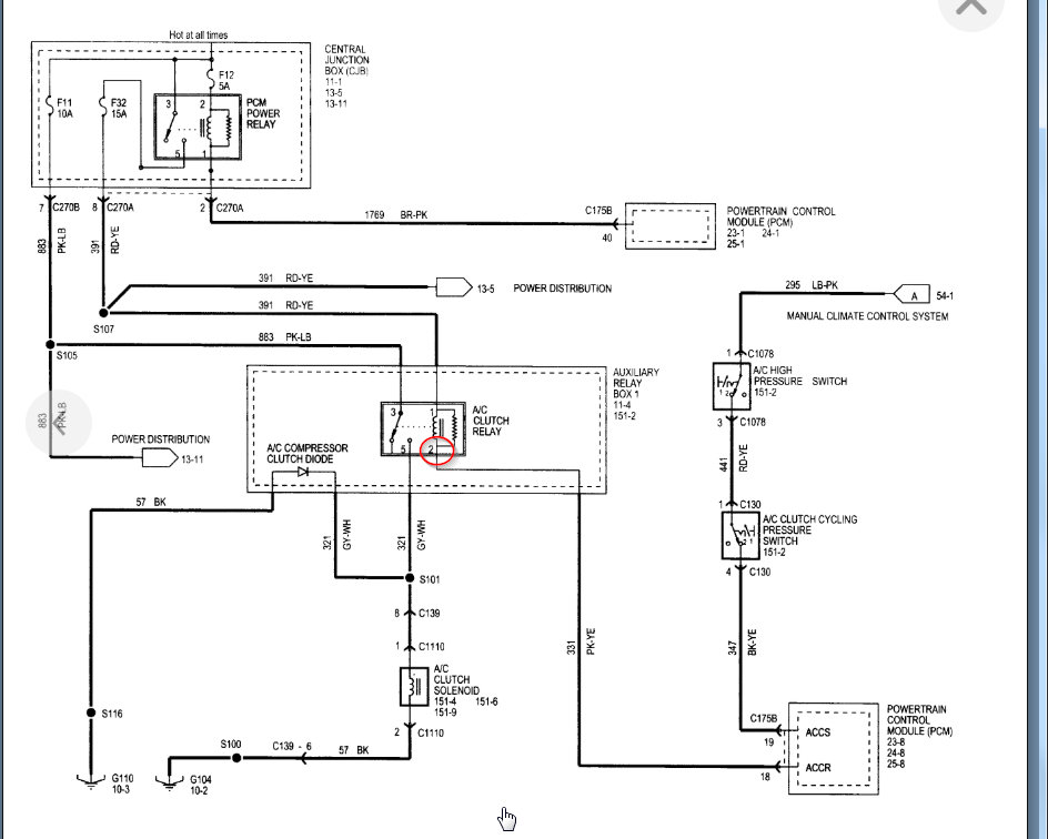
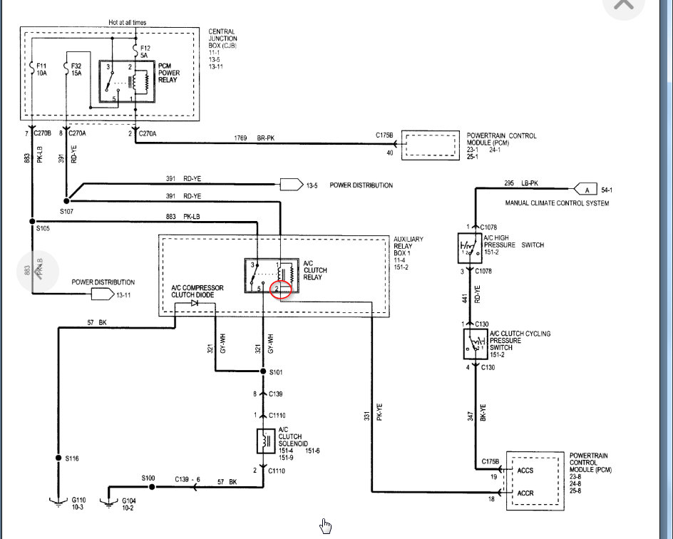
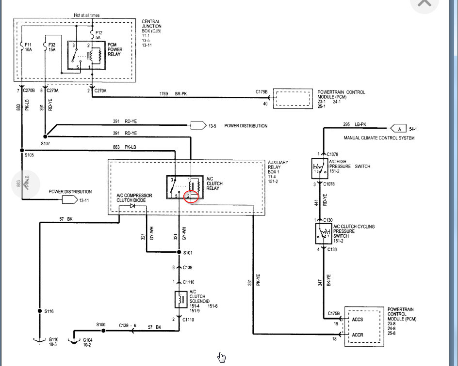
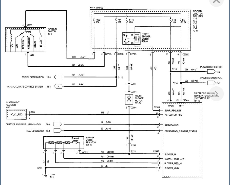
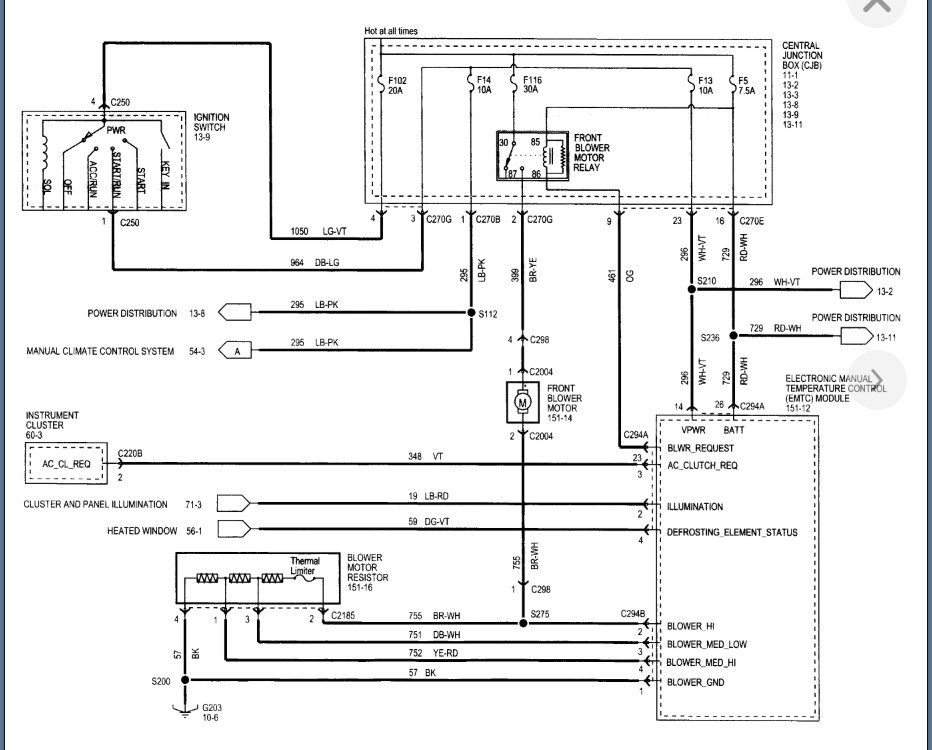
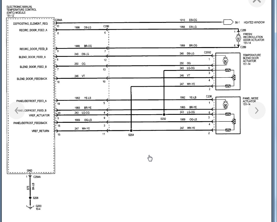
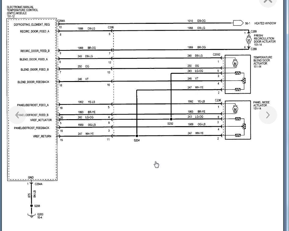
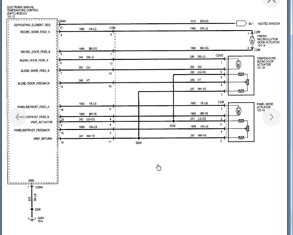
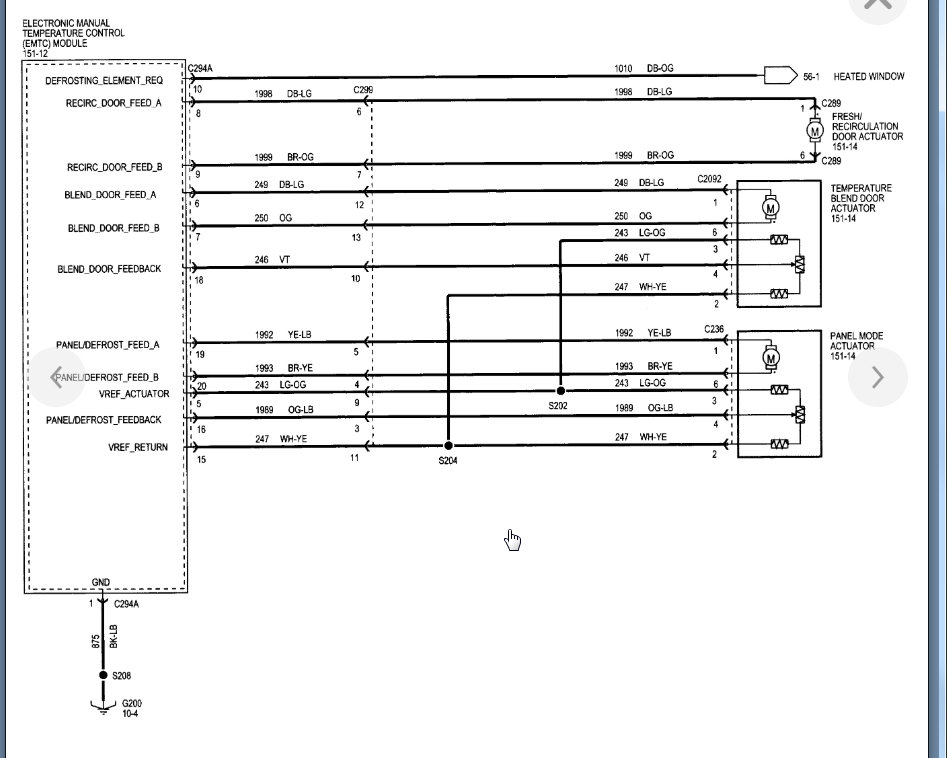
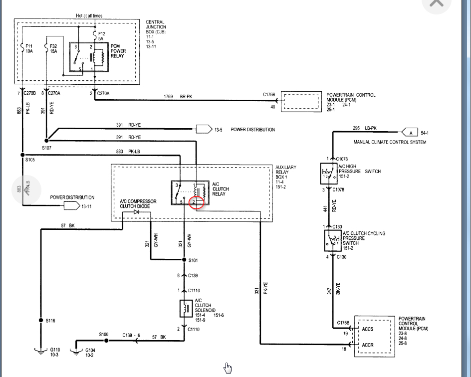
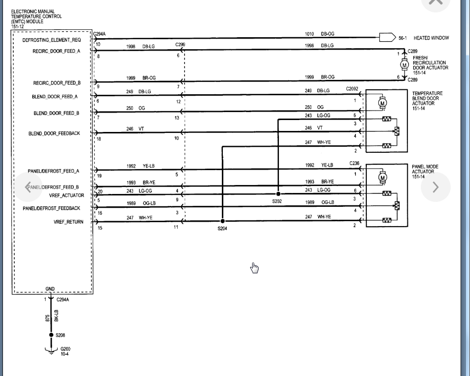
My A/C compressor will not come on. The compressor, condenser, orifice tube, dryer, and low pressure switch are all new. The system is newly charged with 34 ounces of r134. The compressor came pre-charged with 7 ounces of pag46 oil. The compressor will not come on when the A/C is on, even when the MAX AC is selected. I have checked the compressor relay and it is good. I have checked the associated fuses (#11, 12, 13, 14, and 32) and the PCM relay, they are all good. I have checked the A/C compressor diode and it shows good on my multi-meter. I can force the compressor to come on by jumping the relay prongs (1 and 2) (85 and 86)) but there is no power signal to the relay from the HVAC control module when MAX A/C is selected. I get a -12 reading on my multi-meter rather than the expected 5 volts. I have tried 3 used HVAC control modules to make sure my control module isn't bad and the same problem persists. I assume I need to check the power to the A/C switch circuitry and the wire from the A/C switch to the A/C compressor relay for continuity? I need a wiring diagram for the HVAC control module. The truck has manual controls, no automatic climate control.








