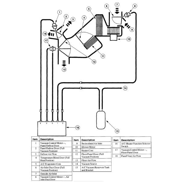
Friday, June 22nd, 2018 AT 6:36 PM
A/C will blow cool air for about ten minutes then the vent will close for about five minutes. I changed the vacuum pump and it still does it.



