A/C clutch not engaging properly

Tiny
MARK UNDERWOOD2
  • MEMBER
  • 1995 GMC C1500
  • 5.7L
  • V8
  • 250,000 MILES
A/C compressor clutch gets noisy under 1,000 rpm's and clutch will not engage unless you tap on it. Even though it's noisy it still cools.
Saturday, October 10th, 2020 AT 9:52 AM

17 Replies

Tiny
KASEKENNY
  • MECHANIC
  • 18,907 POSTS
This points the compressor clutch that is failing. Eventually it will not engage even if you tap on it.

https://www.2carpros.com/articles/car-air-conditioner-not-working-or-is-weak

You have the option on this compressor to replace the clutch assembly but this is a considerable amount of work. It is cheaper then the entire compressor but the compressor replacement is easier.

https://www.2carpros.com/articles/replace-air-conditioner-compressor

If it were me, I would just replace the compressor but if you want to do the clutch assembly, I attached the process below. There is some overlap for each of these processes as they explain how to do each separate but you would want to do them all at the same time (obviously).

Let me know if you have questions. Thanks
Was this
answer
helpful?
Yes
No
+2
Saturday, October 10th, 2020 AT 11:06 AM
Tiny
4DRTOM
  • MECHANIC
  • 467 POSTS
Hello Mark,

Sounds to me like you have a bad connection there at the clutch if you have to tap it to get it to turn on. Your sound most likely is the bearing for it. You are probably going to need to replace the clutch but the sound could also be it trying to engage but not fully because of the electrical connection. Before you get a clutch double check the wiring going to the clutch, both the wires and the condition of the plug. One wire is ground and the other is power 12v should be on it. Do you have a test light or volt meter? Check those connections and see if you can make it fail by touching one at a time. The black one will be the ground. Of you can follow it to where it connects to the block.
Let me know if those wires are good or not and we can go from there and
Tom
Was this
answer
helpful?
Yes
No
+1
Saturday, October 10th, 2020 AT 11:09 AM
Tiny
MARK UNDERWOOD2
  • MEMBER
  • 24 POSTS
Hello Tom, sorry about late reply but I am here until we figure this out!
I only have test light and it shows continues voltage to clutch so I presume the ground is good. Correct?
I have enclosed pic of my clutch switch. Good or bad?
Could it be the clutch shims?
Thanks
Was this
answer
helpful?
Yes
No
Monday, October 12th, 2020 AT 7:10 AM
Tiny
KASEKENNY
  • MECHANIC
  • 18,907 POSTS
Just to answer your question, if you have voltage and the clutch does not engage then it is most likely the clutch or compressor. You can try and clean the contacts with electrical cleaner and brillo pad. However, due to it making noise and the fact that you press on it and it engages points to a clutch issue.
Was this
answer
helpful?
Yes
No
Tuesday, October 13th, 2020 AT 12:58 PM
Tiny
4DRTOM
  • MECHANIC
  • 467 POSTS
Hello,

I don't know of I'm seeing this right but it looks like the plug is worn strangely. Those two round spots what are they? That's very suspect to me I would change the pigtail or at least verify that its making good connection when it's plugged in.
Tom
Was this
answer
helpful?
Yes
No
+2
Thursday, October 15th, 2020 AT 8:48 PM
Tiny
MARK UNDERWOOD2
  • MEMBER
  • 24 POSTS
Hello men, thanks so far!
I replaced the whole compressor assembly and now comp. Does not engage. I have 2 cans of Freon in it and have power (test light) at clutch cycling switch and high pressure cut out but not clutch!
Was this
answer
helpful?
Yes
No
Wednesday, October 21st, 2020 AT 9:58 AM
Tiny
MARK UNDERWOOD2
  • MEMBER
  • 24 POSTS
PS. I can bypass the clutch cycling switch and still no power to clutch.
Thanks
Was this
answer
helpful?
Yes
No
Wednesday, October 21st, 2020 AT 10:25 AM
Tiny
KASEKENNY
  • MECHANIC
  • 18,907 POSTS
Just to confirm what you are seeing, you have no power to the compressor on the green wire? When you are saying you have power at the high pressure switch, but do you have power at the low pressure switch? What happens if you jump this switch?

Also, if you jump power to the compressor, does it turn on?
Was this
answer
helpful?
Yes
No
+1
Wednesday, October 21st, 2020 AT 7:50 PM
Tiny
MARK UNDERWOOD2
  • MEMBER
  • 24 POSTS
Thanks! Okay, I have power at low pressure cut out switch and high pressure cut out switch but not the clutch. If I bypass low pressure cut out switch I still have no power to clutch.
Thanks
Was this
answer
helpful?
Yes
No
Thursday, October 22nd, 2020 AT 6:50 AM
Tiny
KASEKENNY
  • MECHANIC
  • 18,907 POSTS
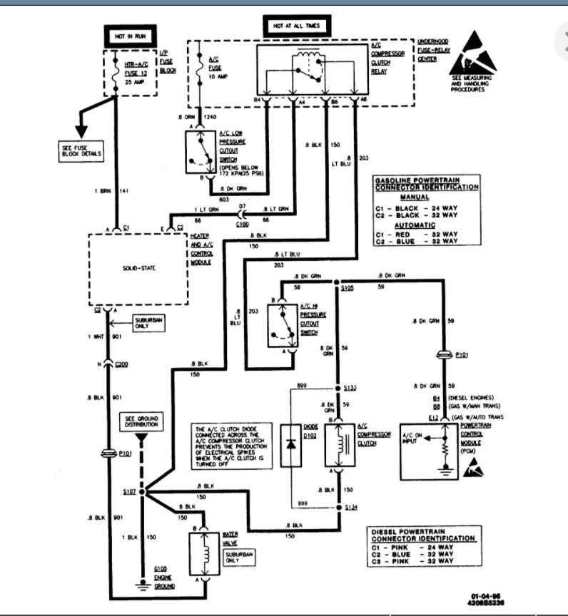
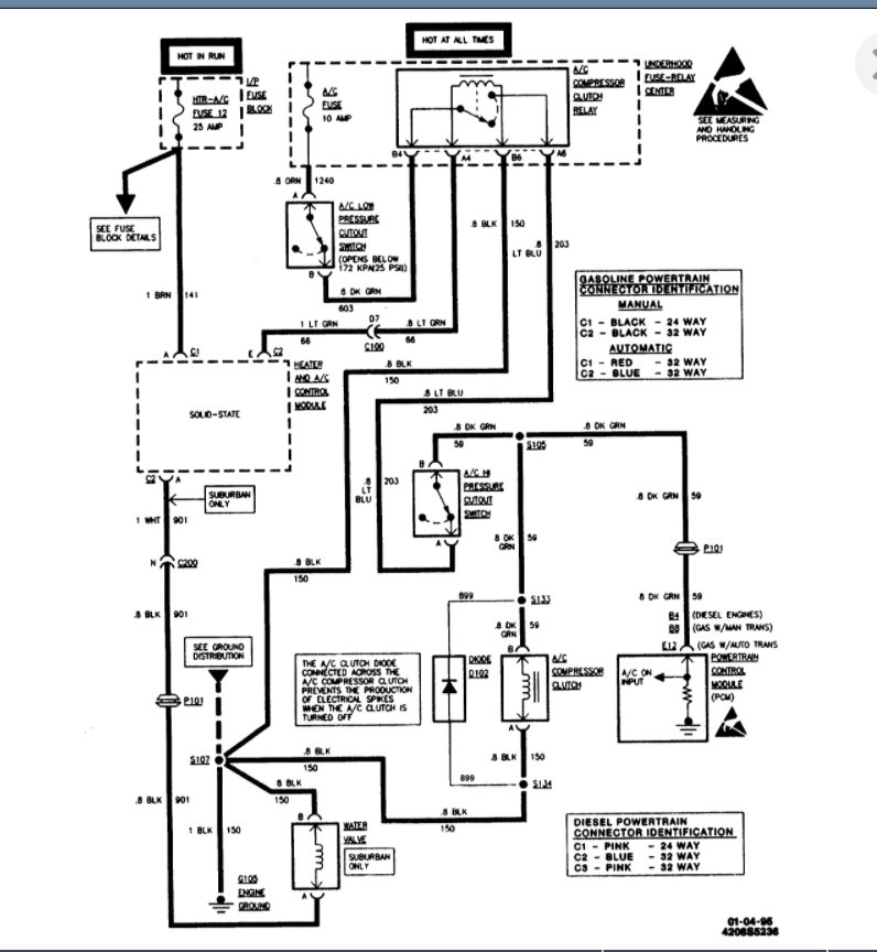
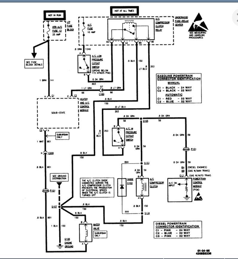
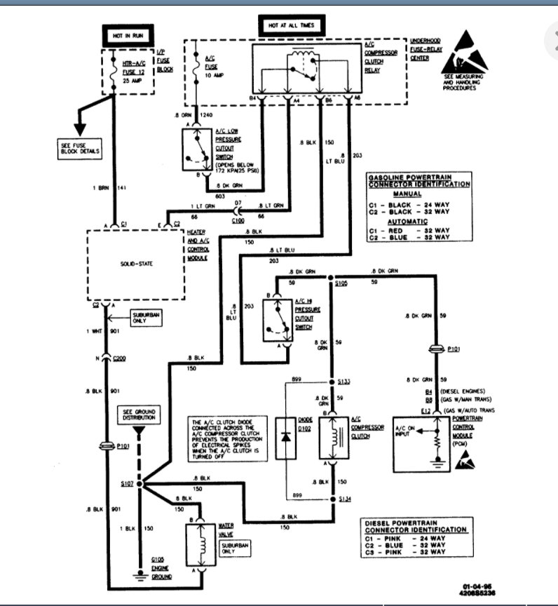
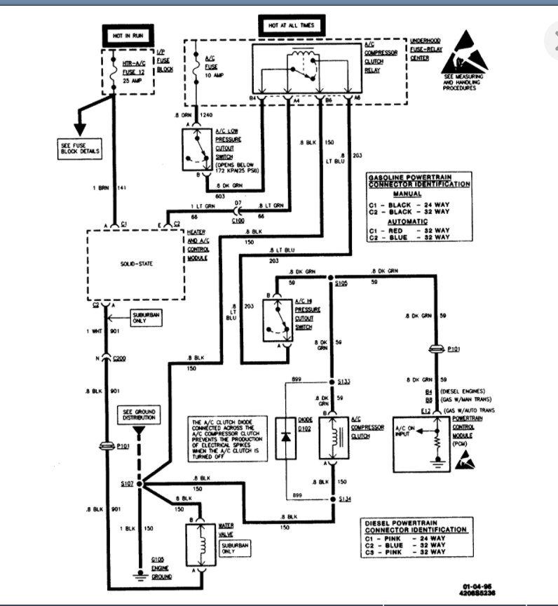
Okay. That is good. So just to run through the power flow for you to confirm this before we say to replace the PCM. I am switching to the OEM diagram because it is easier to follow this.

The AC fuse powers the system and the PCM controls it by grounding the entire circuit when it wants the compressor on. So when the power flows from the fuse, and the low pressure switch is closed, it closes the relay and sends power to the high pressure switch. If the high pressure switch is closed, it sends power to the compressor and at the same time through splice 105 to the PCM as the signal circuit. Clearly if the PCM is not grounding this then there is no power.

So you can test that the PCM is not grounding this by back pinning the PCM connector at E12 and connecting a wire to that pin and touching it to ground. Basically you are taking the place of the PCM and commanding this circuit on by grounding it. If the compressor comes on then the PCM is not grounding this and needs to be replaced.

Does that make sense?
Was this
answer
helpful?
Yes
No
Thursday, October 22nd, 2020 AT 3:21 PM
Tiny
MARK UNDERWOOD2
  • MEMBER
  • 24 POSTS
Hmm, is the PCM the silver box behind glove box?
And yes it makes sense, a lot of sense.
My dad had an A/C shop in the 1970-1980's and I picked up a lot there, but nothing like this! I have done compressor replacement on literally hundreds of r/4 compressor's and can't recall a single one that I couldn't bypass the cycling switch to engage clutch!
Thanks pal
Was this
answer
helpful?
Yes
No
Thursday, October 22nd, 2020 AT 4:41 PM
Tiny
KASEKENNY
  • MECHANIC
  • 18,907 POSTS
That is correct. I attached the process below for the PCM.

More then likely on all those systems they did not have what is called a low side driver. They were a high side driver. That means which side of the load is the control unit on? High side drivers are the control device is before the load. Low side is on the ground side of the load. So in this case, the control unit is the PCM and it is on the ground side of the load (the compressor) and so it is a low side driver.

If the control unit is on the high side then it sends the power and as long as the switches are closed, the power will get to the compressor as there is always a ground path.

On this system, you can jump the switch but that does not provide a path to ground because the PCM is not providing the ground. You need both the power and ground in order for a complete circuit.
Was this
answer
helpful?
Yes
No
+1
Thursday, October 22nd, 2020 AT 5:52 PM
Tiny
MARK UNDERWOOD2
  • MEMBER
  • 24 POSTS
Thanks! I think this might be a little over my head or is it a simple procedure? Sure I can swap parts but is there re-programing to be done?
Was this
answer
helpful?
Yes
No
Saturday, October 24th, 2020 AT 9:18 AM
Tiny
MARK UNDERWOOD2
  • MEMBER
  • 24 POSTS
The only reason I replaced my compressor was because it was noisy under low rpm's and clutch wouldn't engage unless you tapped on it. So instead of just replacing clutch I replaced compete compressor assembly and immediately lost ground. Coincidence or clue?
Thanks
Was this
answer
helpful?
Yes
No
Saturday, October 24th, 2020 AT 9:27 AM
Tiny
KASEKENNY
  • MECHANIC
  • 18,907 POSTS
Wait a minute. Can you clarify that for me just to make sure we are on the same page? I remember you had the noise and the clutch would engage when you tapped on it. So you did replace the compressor and not this one will not engage? Then you have no ground? Have you confirmed you have no ground by testing it like stated above?

It is not a hard procedure to test for ground. Either do it as above or if you have a test light just hook the clip end to battery positive, turn the AC on and use the probe to back probe in the ground wire of the compressor connector. The test light should come on if the PCM is grounding it.

Let's just make sure we are on the same page because I am not sure I knew you replaced the compressor and then this started. Clearly with the old compressor the PCM was grounding it because it would work when you tapped on it so that would be a pretty large coincidence.
Was this
answer
helpful?
Yes
No
+1
Saturday, October 24th, 2020 AT 7:06 PM
Tiny
MARK UNDERWOOD2
  • MEMBER
  • 24 POSTS
Okay Kenny, sorry about late reply.

Yes, I had clutch "growl" at less than 1,000 rpm's and that graduated to clutch only engaging when tapped on. Yes I replaced comp./Clutch assembly and it will not engage.
I hooked up test light to positive terminal and clutch ground wire and test light came on!

Thanks
Was this
answer
helpful?
Yes
No
Wednesday, October 28th, 2020 AT 1:04 PM
Tiny
KASEKENNY
  • MECHANIC
  • 18,907 POSTS
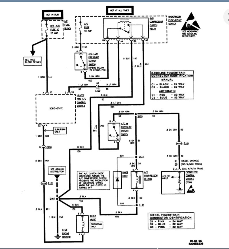
Okay. So that shows you have ground for the compressor. Have we confirmed the PCM is grounding the control circuit? Take a look at this attachment. You have confirmed ground at number 1. Number 2 is the PCM grounding the control circuit to turn the compressor on.

Let's do the same test with back probing the connector when you turn the A/C on.
Was this
answer
helpful?
Yes
No
Wednesday, October 28th, 2020 AT 5:43 PM

Please login or register to post a reply.