No spark, engine cranks but will not fire

Tiny
SEVEN7HSI9N
  • MEMBER
  • 1989 DODGE RAM
  • 5.2L
  • V8
  • 2WD
  • AUTOMATIC
  • 200,000 MILES
318 engine. I have replaced the ASD relay, engine control module (air cleaner area) the red wire to the ASD or fuel pump, relay has no power to it. 've read that it's supposed to be hot when the key is on? Truck sat for two months and had trouble charging the battery enough to get it started, finally did. Drove back home approximately one mile, shut it off, ten minutes later I started it up (no problem). Pulled out of my driveway and made it about fifteen to twenty feet then it shut down like the key was turned off. Cranks fine but will not start? Fuel pump wasn't coming on so I wired it directly, not the problem. Could the starter relay be the problem? I'm out of ideas.
Monday, April 8th, 2019 AT 8:57 AM

3 Replies

Tiny
CARADIODOC
  • MECHANIC
  • 34,485 POSTS
You're cranking the engine so you know the starter relay has to be working. Are you aware the fuel pump should run for only one second when you turn on the ignition switch, or are you expecting it to run continuously? Can you hear the hum of the pump for that one second?

When you ran a 12-volt wire to the fuel pump, did you splice into that wire or did you cut it and leave one end hanging? If you spliced into it, that should have powered up everything on that circuit, which would have bypassed the ASD relay.

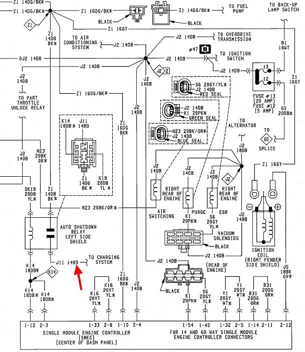
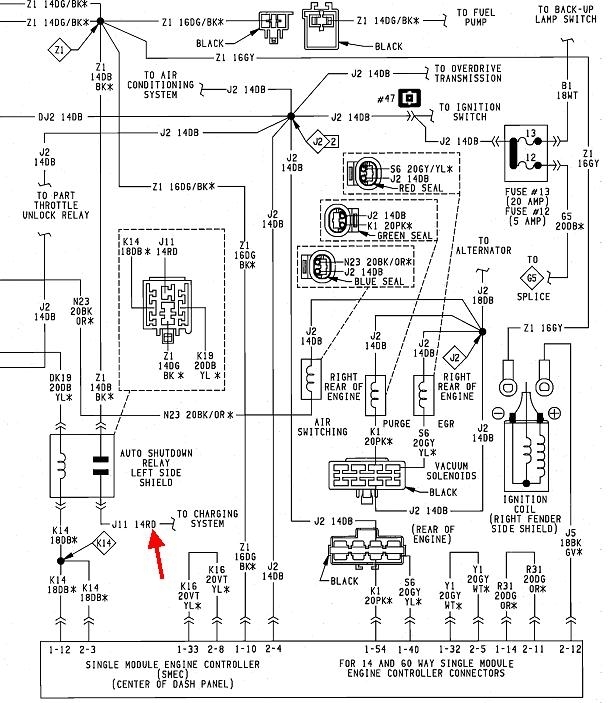
What caught my attention was the missing 12 volts on the red wire to the ASD relay. That has to be there all the tine, not just when the ignition switch is on. That wire is shown by my red arrow in this diagram. I don't know why, but my resource doesn't have a charging system diagram to show where that red wire comes from, but as I recall, there will be multiple fuse link wires near the left hood hinge area. Look for a fat wire feeding a black plastic triangle, about an inch across. That triangle will have about a half dozen wires coming out the other side. Those are the fuse link wires for various circuits. They'll be a dull color, and the color denotes their current rating. The manufacturer's procedure for replacing a blown fuse link is to cut it away, then splice a new one to the fat feed wire. That is a good place to find a corroded splice that wasn't soldered well or wasn't sealed against moisture. Don't use regular wire for a repair here. Those fuse link wires are a smaller gauge than the rest of the wires they protect, making them the weak link in the chain, and their insulation is designed to not burn or melt. Tug on one to tell if it's good. If it's burned open, it will act like a rubber band. If it's okay, it will act like a piece of wire.

Double-check the red wire at the ASD relay. Be careful to not stick the probe into the terminal and spread it. That can cause an intermittent connection. If the 12 volts is missing, check for 12 volts on the large output stud on the back of the alternator. If it's missing there, look behind the battery for a single bullet connector inline with the smaller wire that comes from the battery's positive cable clamp. That is commonly a black cable with a white connector. Be sure those terminals are tight and not corroded.
Was this
answer
helpful?
Yes
No
+1
Monday, April 8th, 2019 AT 7:24 PM
Tiny
SEVEN7HSI9N
  • MEMBER
  • 2 POSTS
I listened for the hum a few times but no sound, luckily for me someone had already cut an access panel into the bed making the fuel pump easily accessible but even after that I tested for a positive on the fuel pump with a test light with no avail, even had a friend watching the light as I turned the key a few times, no power. I actually cut the wire for both hot and ground just to be sure that it was getting connection all the way through. And before even thinking about the throttle body injection I tried to start it again by pumping the throttle but no gas returned into to the carburetor. My next step was actually replacing the ASD relay itself, and although I didn't reconnect the wires on the fuel pump it still did not power my coil and the fuel injectors would not spray. So after doing some research about the Halls pick up system I actually went down and got the single module engine controller that is located in the driver side fender and replace that, still no luck, so yesterday as a last resort, I pulled the pickup coil out of the distributor and ordered a new one which should be here today at 10:30 a.M. At first I thought maybe the timing chain had broke but the rotor is spinning in the distributor and even running a hot wire to the coil and hoping that it would feed the distributor I still had no spark at any of the spark plugs.
Even though I've been working on cars for about 20 years I'm still not clear on exactly what is fusible link is? Correct me if I'm wrong but isn't it a main wire feed from say, the battery or a voltage regulator, and just split into the interior compartment that powers the fuse block? Give me that's the case there are no fuses inside the truck hitting power anything it would cause this sort of none start situation? So worst case scenario even if all those wires were bad that feed the fuse block it still should have no effect on whether the car will start or not correct? Now just for ***** and giggles how about this. When I first tried to start the truck after it died, every time I will try to start it, the windshield wipers would turn backwards a notch each time, so after trying it three or four times the windshield wipers had actually moved past a cowl under the windshield and into the engine compartment. I had to physically pull the windshield wiper arms up back onto the windshield just to get the hood to close. Now other than a reverse charged battery, I can't see how that's even possible but it may not have anything to do with it? I'm usually pretty good about figuring out what's wrong with my vehicles and this being an 89 model really has me stumped for some reason and little things like that Just keep getting it a little more under my skin everyday. I still have a couple hours before my part arrives so I'll go out and try the fusible link suggestion but I guess my question would be. If that pickup isn't working, will that shut down that positive wire to the ASD relay or is it "no matter what" that should be hot just as the positive wire on the battery should be hot? Thanks so much for enduring this headache with me. I cant find the link but if you search for the pick up coil at AutoZones website it'll actually give you a description of what the Halls pickup system does and how not getting a pulse from the pickup will cause the engine controller to not send a signal thus not powering up the ASD so that's why I wonder about the power been hot to the ASD at all times?
Was this
answer
helpful?
Yes
No
Friday, April 12th, 2019 AT 7:25 AM
Tiny
CARADIODOC
  • MECHANIC
  • 34,485 POSTS
You're confusing two circuits. One is the 12 volts that feeds the ASD relay all the time. The other one gets that 12 volts switched onto it when the contacts close in the ASD relay. Think of a light switch in your house. One wire has voltage all the time. The other wire has voltage when you turn the switch on. From your previous observations, it's the first one that's missing, and as such, there is no voltage to get switched onto the second wire.

The ASD relay is what does the switching, but that is told to turn on by the Engine Computer. The computer turns that relay on for only one second when you turn on the ignition switch, then again during engine rotation, (cranking or running). It's the cranking and running when the distributor pick-up assembly develops the signal the computer looks at to know when to turn the ASD relay on again.

I wouldn't monkey with the distributor pick-up yet. That will introduce another variable that can potentially also cause a crank / no-start, then we might be looking for two different problems. The first thing we have to do is find that 12 volts on the red wire at the ASD relay's socket. For the type of problem we're working on, and the nature of the circuit, a test light is much more accurate than a digital voltmeter. You can use either, but the voltmeter can give misleading readings.

The test light's clip must be on ground, preferably right on the battery's negative cable clamp. While you're there, follow the smaller black negative battery wire to where it bolts to the body and be sure that connection is tight and not rusty. Touch the test light's probe to the red wire in the ASD relay's socket. If there is no 12 volts there, I'm going to have to find another diagram that shows better detail as to where the fuse link wires are.

The red arrow in the diagram is pointing to that red wire. It's listed as "J11 14RD" That's circuit J11, a 14 gauge red wire. If we could follow that wire further, the next thing we'd come to is likely to be a 16-gauge wire, about six inches long. Perhaps a better way to say that is that 14-gauge red wire is cut, then a six-inch piece of 16-gauge wire is spliced in by that cut. Since the 16-gauge wire is a smaller diameter, if something in that circuit becomes shorted, it is going to overheat and burn open first, thus saving the rest of the wire from damage. The fuse link wire itself is regular electrical wire, but since that is where it's going to burn open, the insulation is designed to not melt or burn as would happen to a regular wire. Part of the make-up of the insulation results in it having a dull color, not shiny like regular wire.

Technically you could reconnect the ends of a burned fuse link wire, solder them together, then seal it with heat-shrink tubing and it would continue to protect the circuit, but that is not an acceptable repair because if it burns open a second time, the heat-shrink tubing is what could start on fire. The same is true with electrical tape, but we never use that in cars as it will unravel into a gooey mess on a hot day. If you do find a fuse link wire burned open, I would strip the ends and twist them together for a very temporary repair to see if the engine starts and runs. That wire burned open for a reason, and if that occurs again, it's still going to burn the old, reconnected link open, thus sparing you from replacing the link over and over. Once we know no more problems exist, then it's proper to install the correct new fuse link.
Was this
answer
helpful?
Yes
No
+1
Friday, April 12th, 2019 AT 5:54 PM

Please login or register to post a reply.