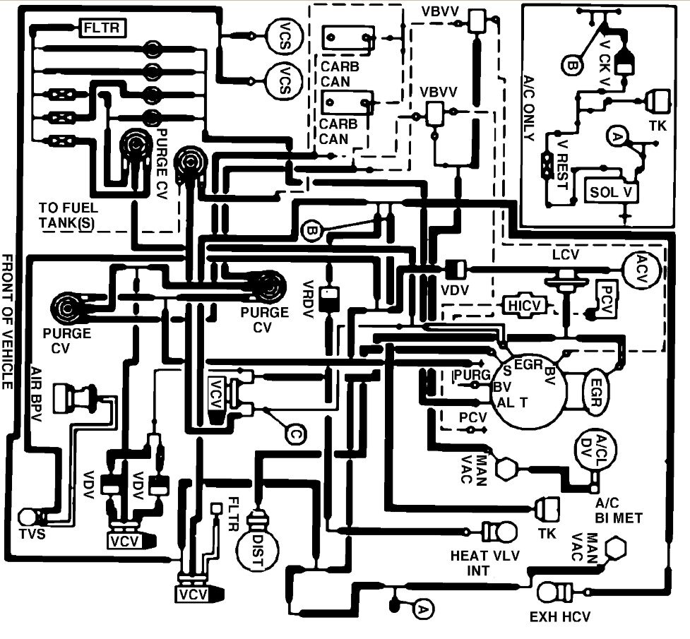
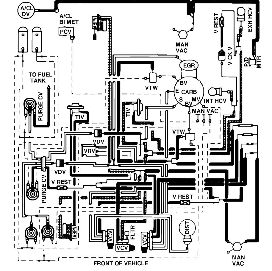
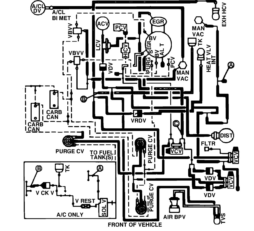
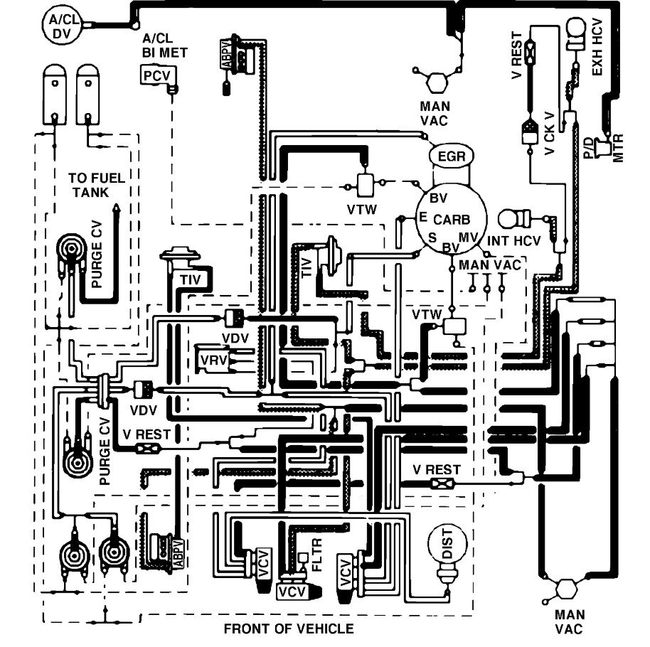
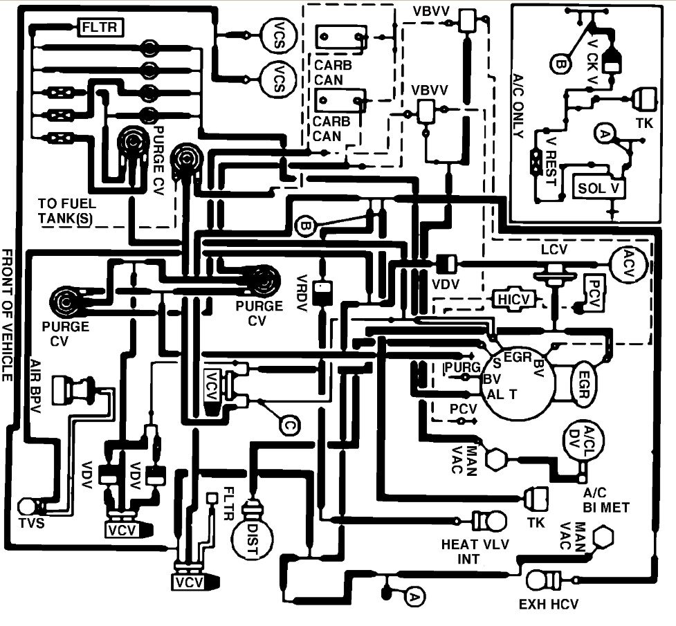
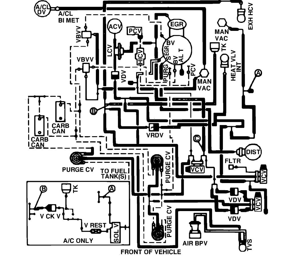
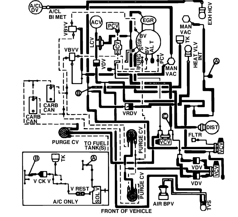
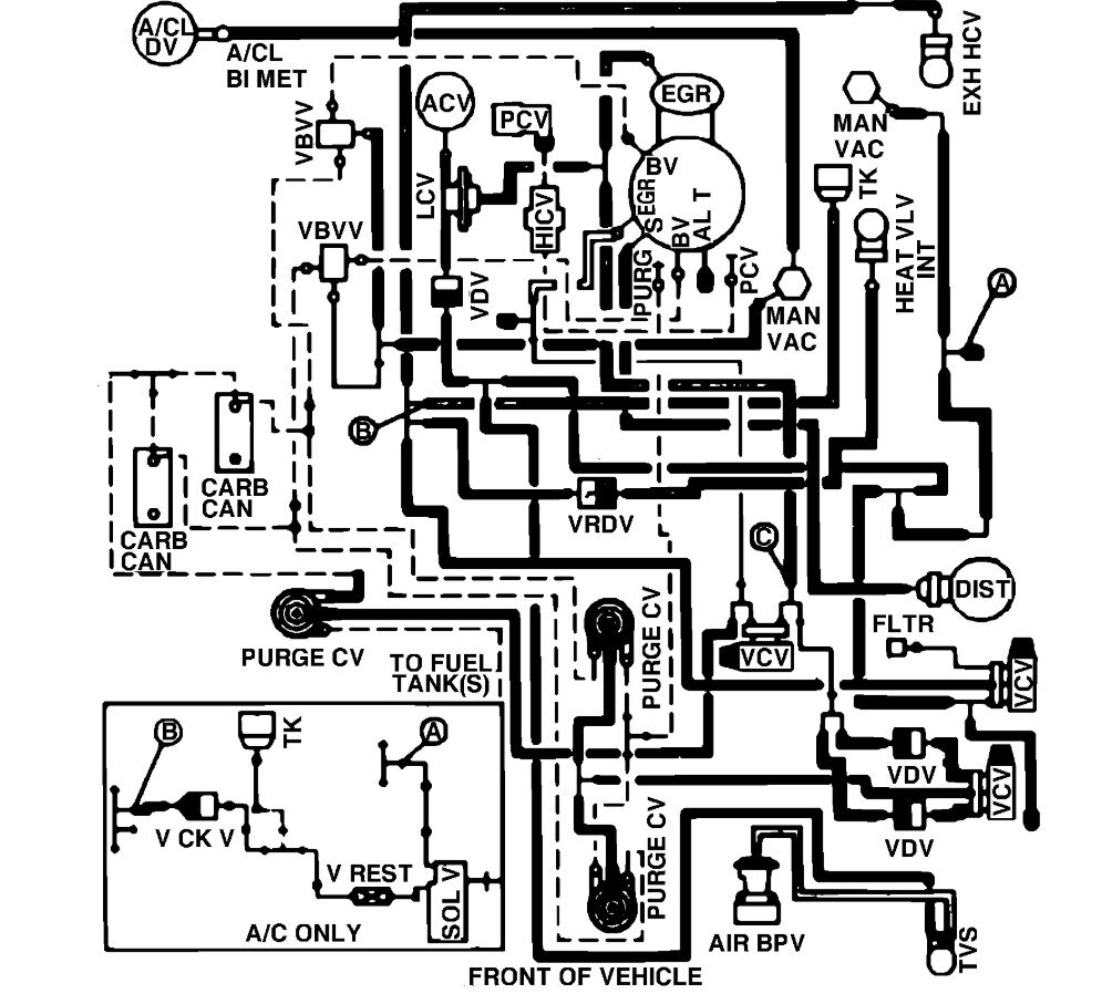
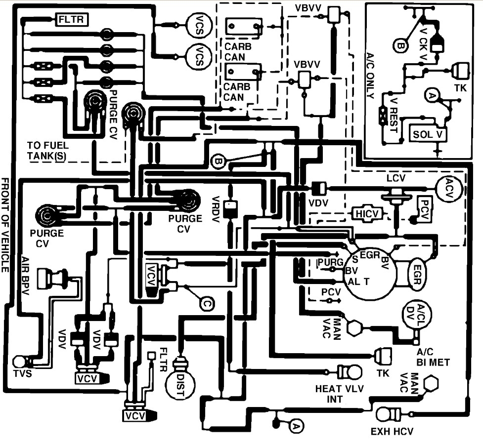
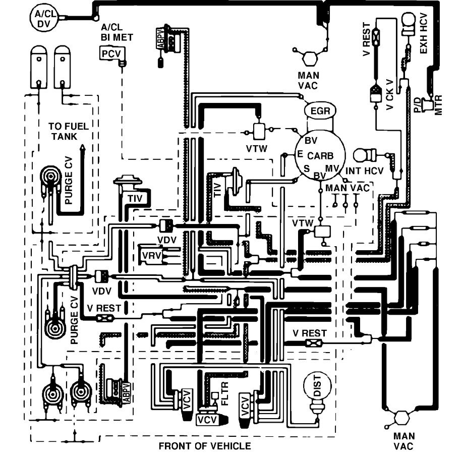
87 Ford F-250 5.8 L 351 Windsor engine with 4 barrel carburetor vacuum hose diagram

Tiny
BROTHERS89
  • MEMBER
  • 1987 FORD F-250
  • 5.8L
  • V8
  • 2WD
  • AUTOMATIC
  • 300,000 MILES
I am in need of the vacuum hose diagram for my truck to make sure everything is correct. Is there a way to get this for free?
Sunday, November 30th, 2025 AT 6:34 PM

1 Reply

Tiny
STEVE W.
  • MECHANIC
  • 15,700 POSTS
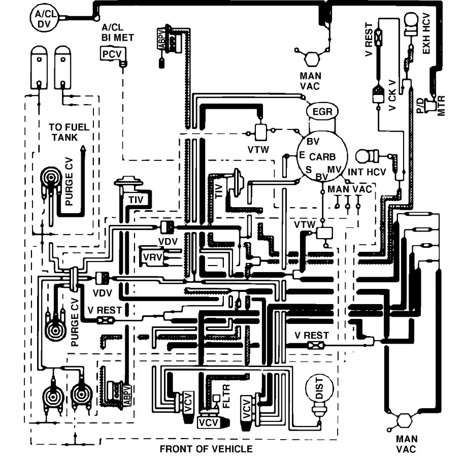
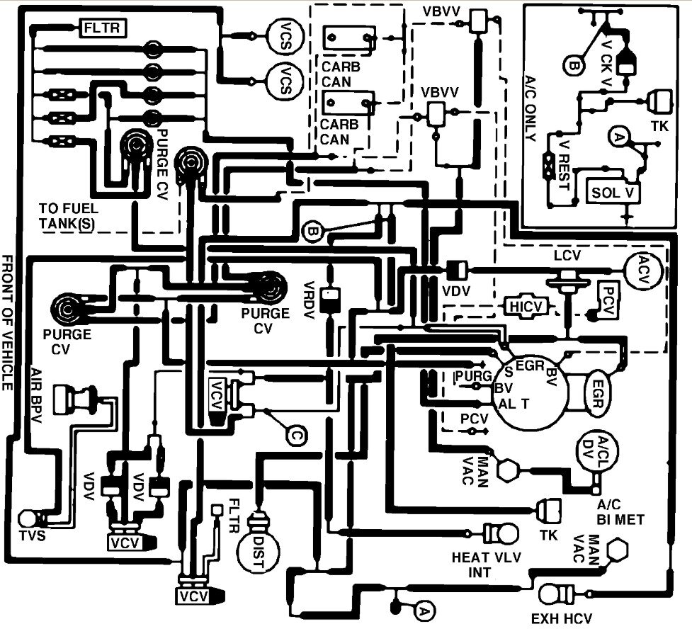
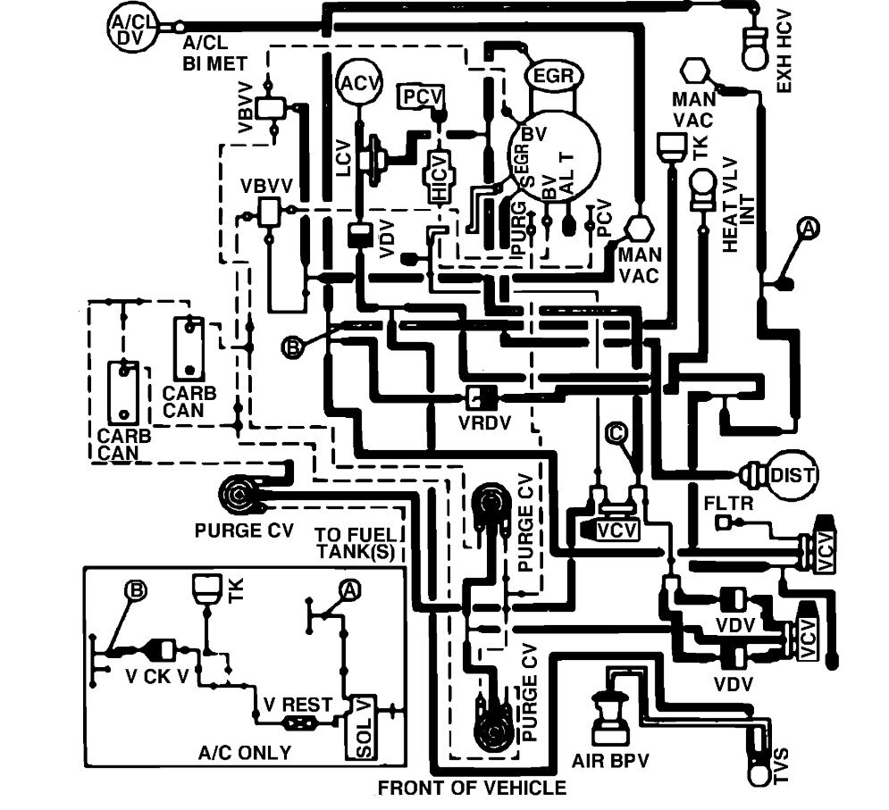
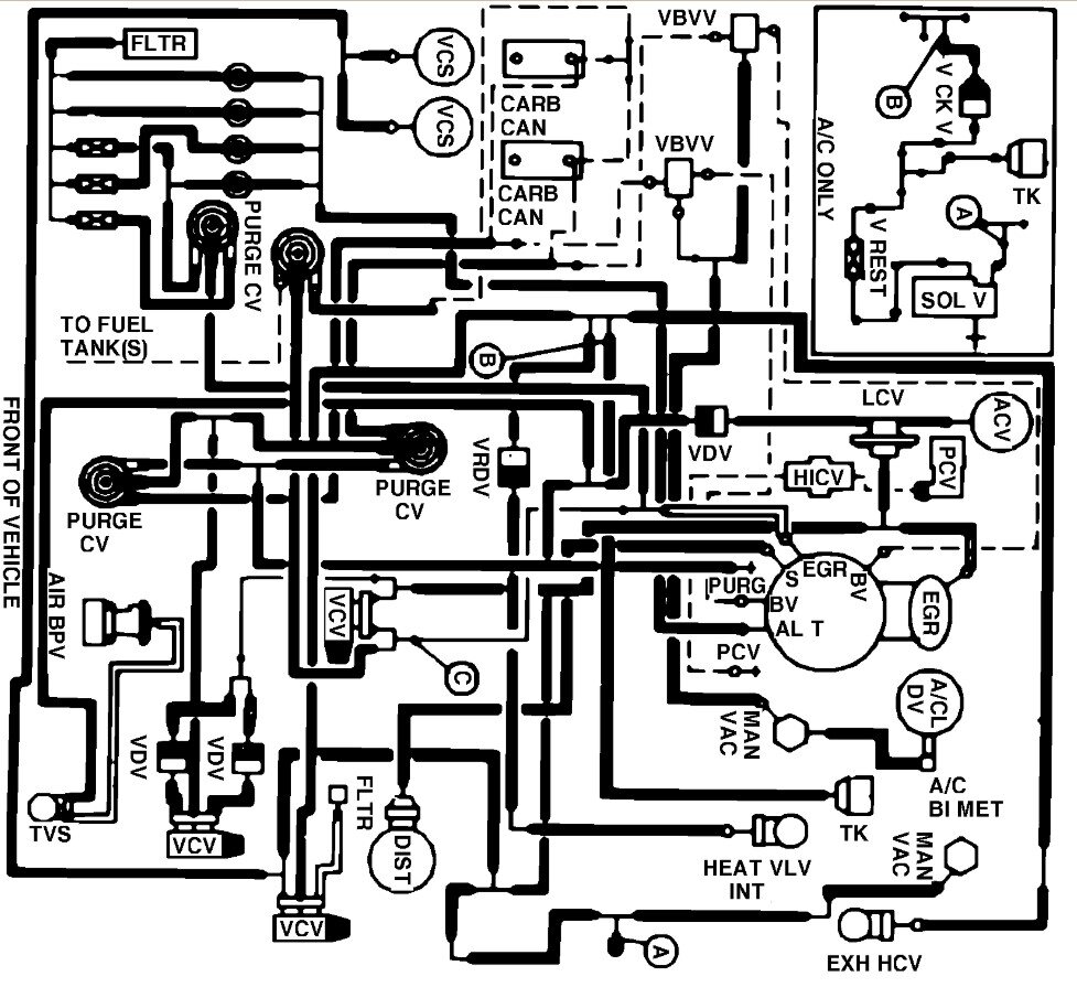
These diagrams should cover whichever variant you have. First image is the cruise, second image is the heater system, Then there are the four versions for the engine, First of those is the base 351 under 8500 GVW, then the 351 under 8500 GVW high altitude, next is the over 8500 GVW and last is the over 8500 GVW with special calibration for heavy duty. You should be able to determine which version you have if you look at the tag under the hood and the GVW tag on the door. You should also see the photo ID if you mouse over the images.
Was this
answer
helpful?
Yes
No
Sunday, November 30th, 2025 AT 10:54 PM

Please login or register to post a reply.