4WD light not working after TCA 19 actuator replacement?

Tiny
JAMCAR
  • MEMBER
  • 1988 GMC C1500
  • 6 CYL
  • 4WD
  • 178,000 MILES
4WD light not working after TCA 19 actuator replacement. The vehicle listed above is a GMC K1500.
Wednesday, August 21st, 2024 AT 9:17 PM

1 Reply

Tiny
KEN L
  • MASTER CERTIFIED MECHANIC
  • 55,481 POSTS
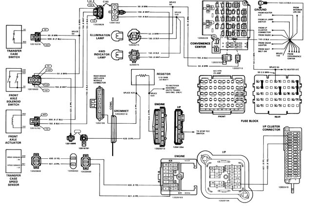
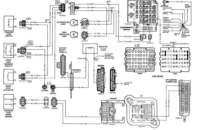
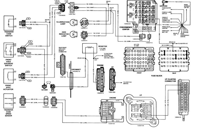
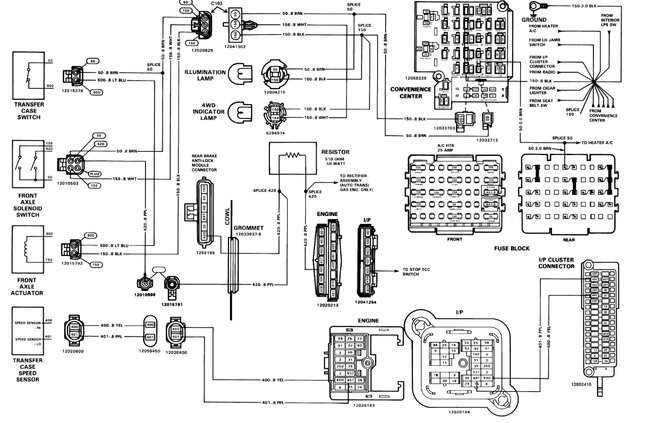
I would check the fuses in the fuse panel under the dash, here is a guide to help check the fuse and if the fuse has power. Also here are the wiring diagrams for the system which is pretty straightforward so you can see how it works.

https://www.2carpros.com/articles/how-to-check-a-car-fuse

Check out the images (below). Please let us know what happens.
Was this
answer
helpful?
Yes
No
Thursday, August 22nd, 2024 AT 10:31 AM

Please login or register to post a reply.