After a used car battery cable went bad?

Tiny
ZX_CODE
  • MEMBER
  • 2013 TOYOTA FJ-40
  • 2,000 MILES
After a used battery was installed the battery cable when bad, the engine will not crank over?
Wednesday, March 27th, 2013 AT 7:15 AM

1 Reply

Tiny
SQM
  • MECHANIC
  • 6,383 POSTS
Hello,

Is there corrosion on the battery cable? How did it go bad? Is it burnt/melted?

Keep in mind that if for some reason the battery was installed backwards (positive and negative wires crossed), it can damage the electrical system.

Make sure the battery is installed properly. Also try to jump start the vehicle.

https://www.2carpros.com/articles/how-to-jump-start-car-battery-using-jumper-cables

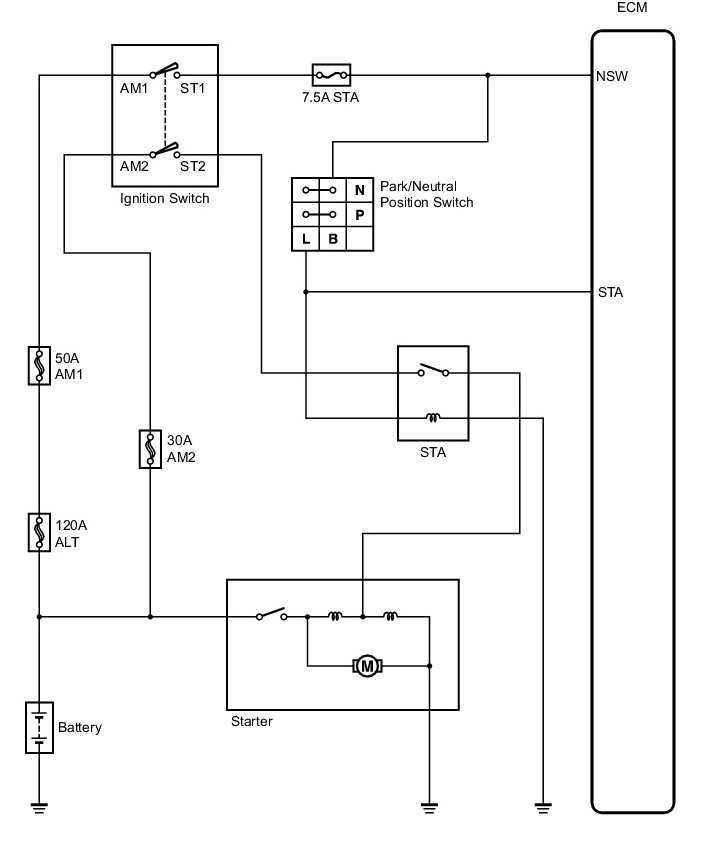
There is a 120A battery fuse located in the fuse box under the hood. Make sure that fuse is good.

https://www.2carpros.com/articles/how-to-check-a-car-fuse

Please let me know what you are experiencing.
Thank you.
Was this
answer
helpful?
Yes
No
Friday, October 8th, 2021 AT 3:57 PM

Please login or register to post a reply.