Friday, May 16th, 2014 AT 12:48 PM
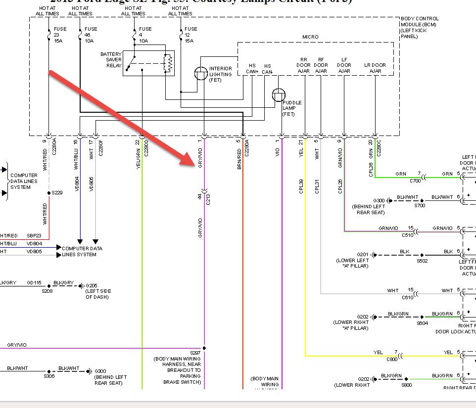
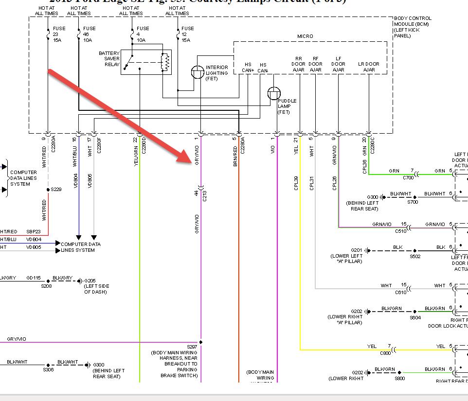
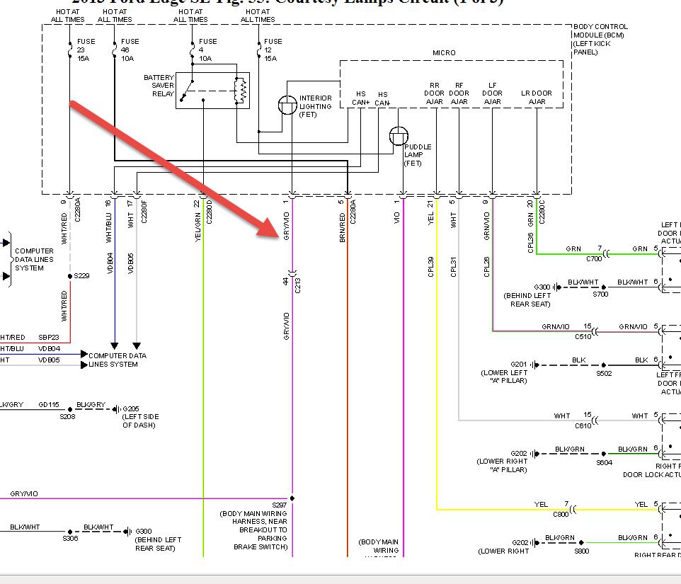
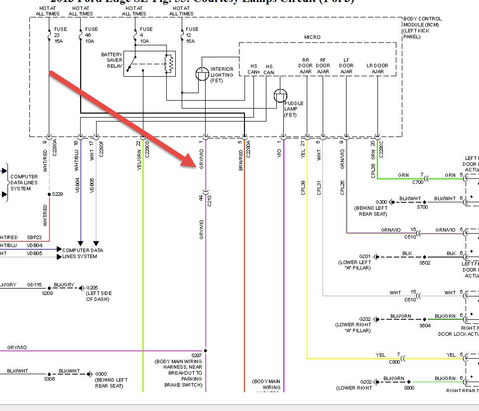
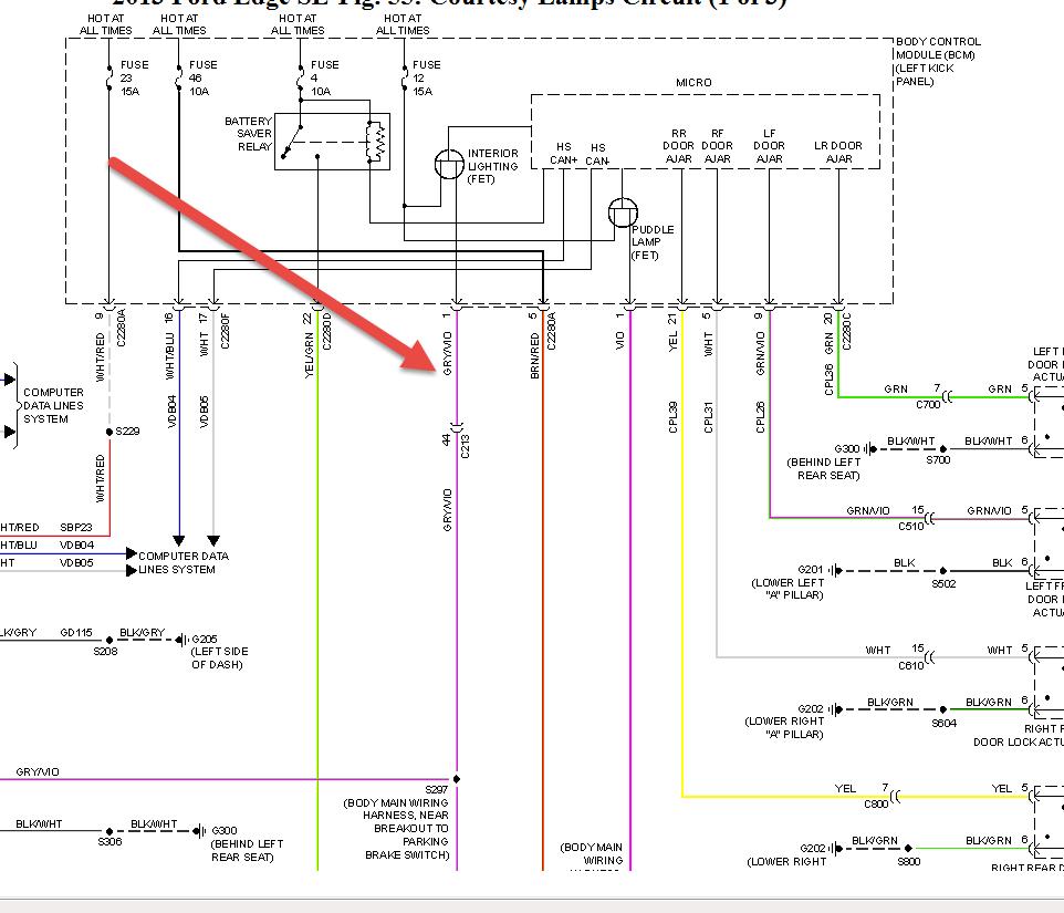
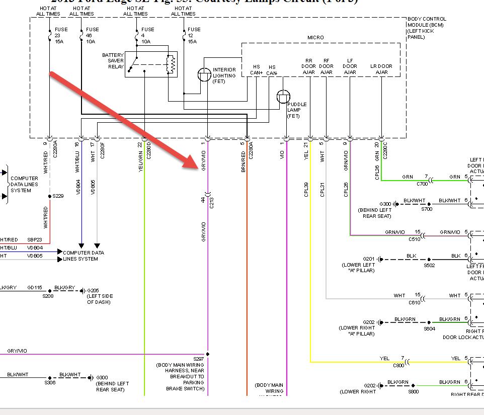
Trying to install illuminated door sill plates I bought from Ford the instructions said to tie into a gray/violet wire by the drive side windshield after removing the trim piece I couldn't find that color wire at the plug did Ford change the color code? Does anyone know the right color wire I'm looking for


