The battery light on?

Tiny
CANDICE BRANSFORD
  • MEMBER
  • 4 POSTS
Thank you both for the help! I did get it fixed though. Thankfully, it was the fusible link!
Was this
answer
helpful?
Yes
No
Wednesday, January 20th, 2021 AT 6:44 PM (Merged)
Tiny
KEN L
  • MASTER CERTIFIED MECHANIC
  • 55,266 POSTS
Good to hear, please use 2CarPros anytime we are here to help.
Was this
answer
helpful?
Yes
No
Wednesday, January 20th, 2021 AT 6:44 PM (Merged)
Tiny
TREVINO
  • MEMBER
  • 1 POST
  • 2001 FORD F-150
  • V8
  • 2WD
  • AUTOMATIC
  • 109,000 MILES
Hello,

I was hoping to get some help. Yesterday morning I started my truck and to my surprise the battery light was on. I had the battery checked and it was fine but the guy at the auto parts store said to check the wire to the alternator. It drove all day but died once I got home. The radio still turns on as well as the light in the truck. It only clicks when I try to start it. After sitting for some time it starts. What should I be looking at?

Help!

Melissa
Was this
answer
helpful?
Yes
No
Wednesday, January 20th, 2021 AT 6:45 PM (Merged)
Tiny
DLOBI
  • MEMBER
  • 125 POSTS
Sounds like the battery is not getting charged.
The clicking sound you heard when it wouldn't start was the starter motor trying but not getting enough power from the battery.

The radio, lights, etc will still work with a low battery because they require very little power compared to your starter motor.

You are going to want to look at the wires going to the alternator (charges your battery) or the alternator its self.
Was this
answer
helpful?
Yes
No
+1
Wednesday, January 20th, 2021 AT 6:45 PM (Merged)
Tiny
JVREPAIR
  • MEMBER
  • 27 POSTS
  • 2000 FORD F-150
  • 5.4L
  • V8
  • 4WD
  • AUTOMATIC
  • 270,000 MILES
The system is charged, but the battery light still does not want to shut off what can be the problem?
Was this
answer
helpful?
Yes
No
Wednesday, January 20th, 2021 AT 6:45 PM (Merged)
Tiny
HMAC300
  • MECHANIC
  • 48,601 POSTS
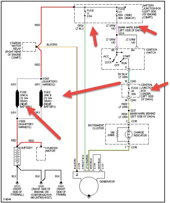
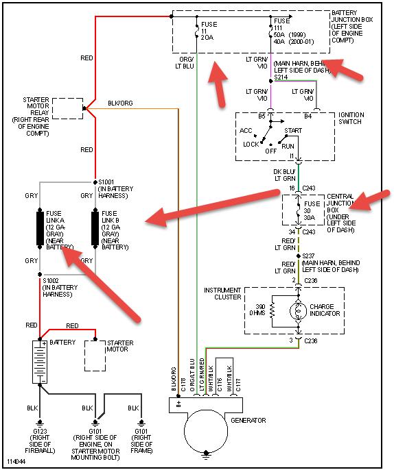
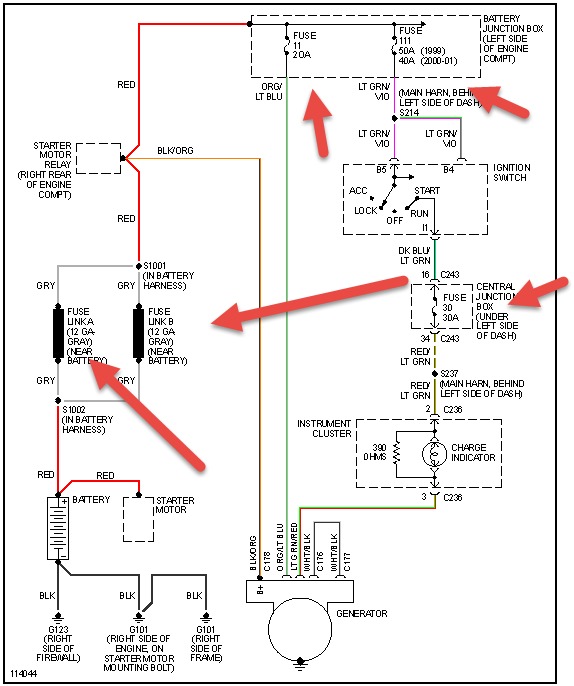
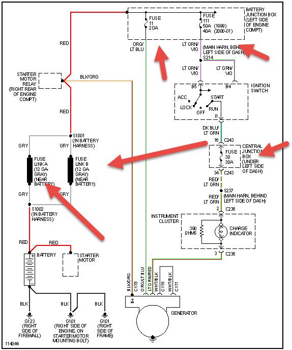
Check items pointed out in pic if not that then it may be a broken wire. Also check belt and tensioner recommended replacement is 60 k for both
Was this
answer
helpful?
Yes
No
Wednesday, January 20th, 2021 AT 6:45 PM (Merged)

Please login or register to post a reply.