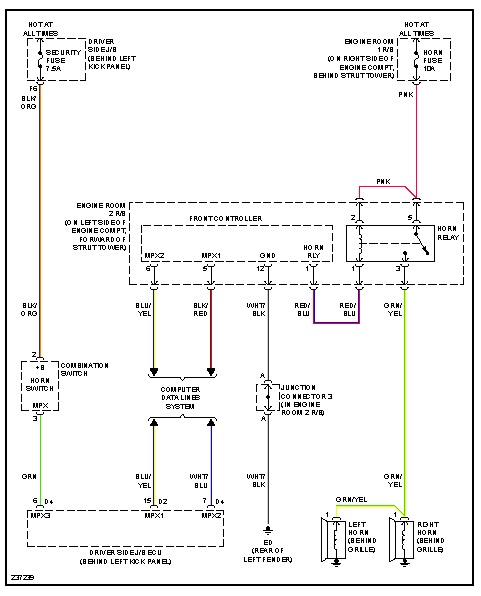
Horn not working

Tiny
RDPETRIK
  • MEMBER
  • 2006 LEXUS SC 430
  • 49,000 MILES
Horn not working. Checked fuse and it's okay. Other than a loose wire, what are other possible causes?
Friday, February 15th, 2013 AT 6:43 PM

3 Replies

Tiny
JDL
  • MECHANIC
  • 16,098 POSTS
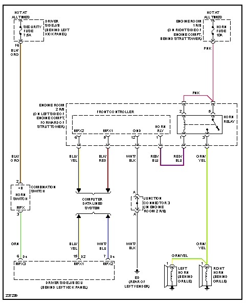
Did you check for voltage at the horn fuse? Even if the fuse is good, if no voltage on the circuit, the circuit is still dead. Next check the horn relay. You can use a jumper wire across the two terminals on the right horn relay, the horn should sound.
Was this
answer
helpful?
Yes
No
+1
Friday, February 15th, 2013 AT 7:04 PM
Tiny
RDPETRIK
  • MEMBER
  • 2 POSTS
JDL:

Thank you. I will try your suggestions when I return to home base next week.

RDP
Was this
answer
helpful?
Yes
No
Friday, February 15th, 2013 AT 7:17 PM
Tiny
JDL
  • MECHANIC
  • 16,098 POSTS
Let us know what you find.
Was this
answer
helpful?
Yes
No
Friday, February 15th, 2013 AT 9:18 PM

Please login or register to post a reply.