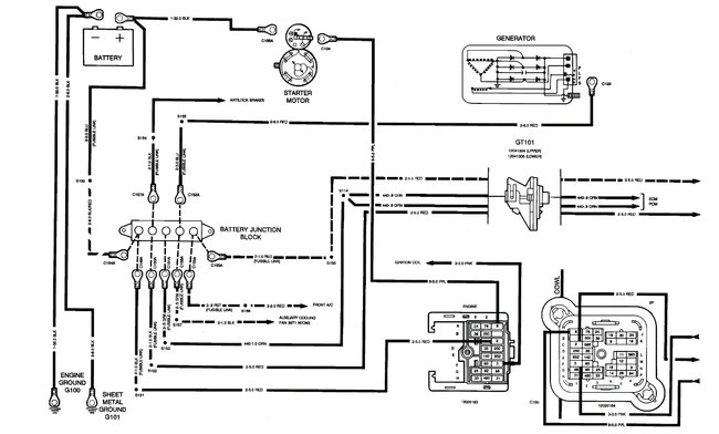
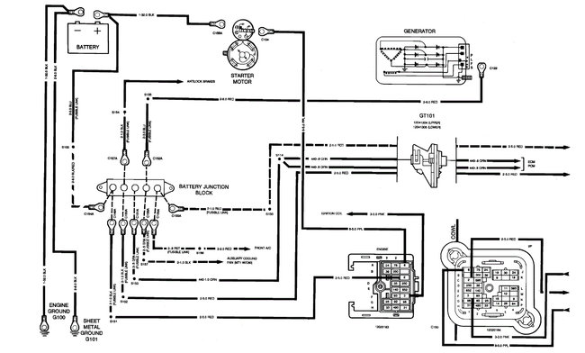
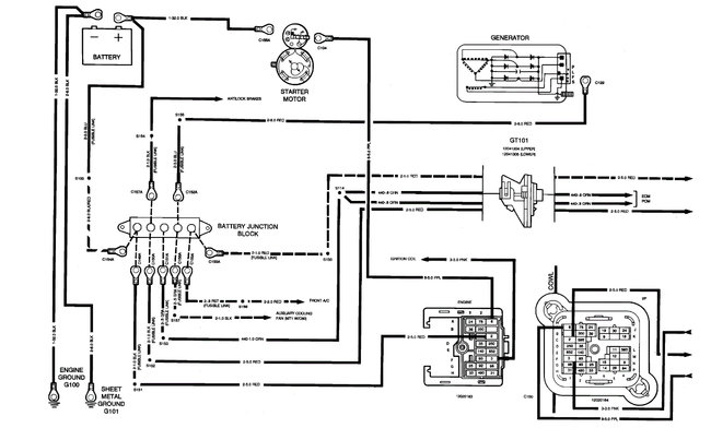
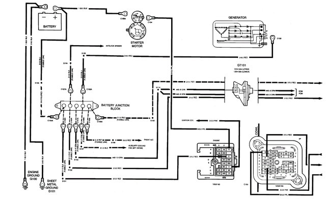
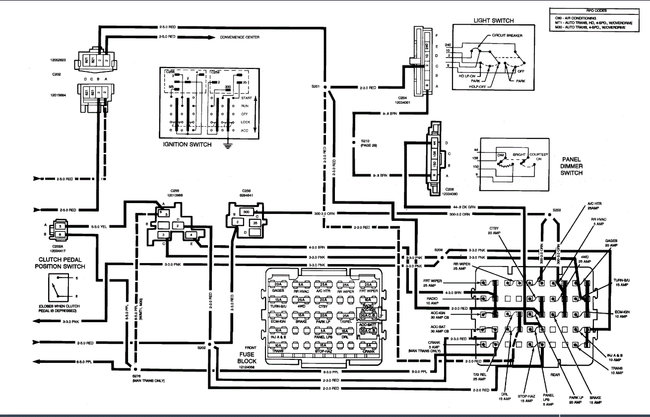
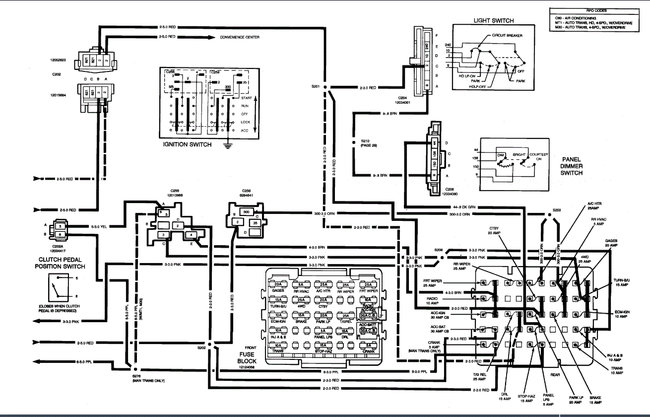
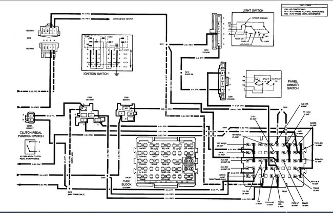
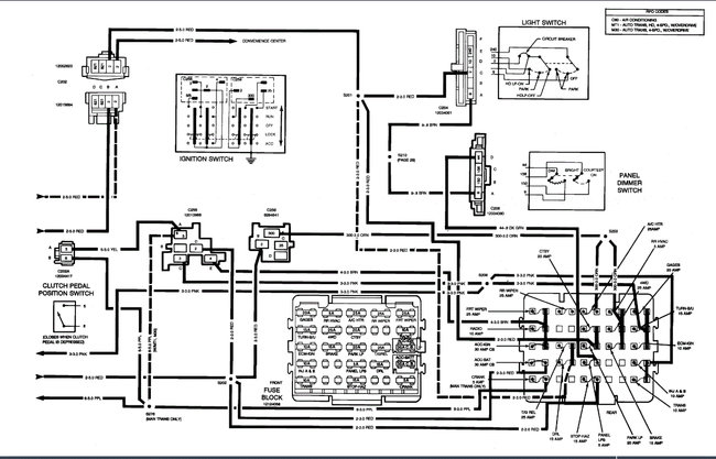
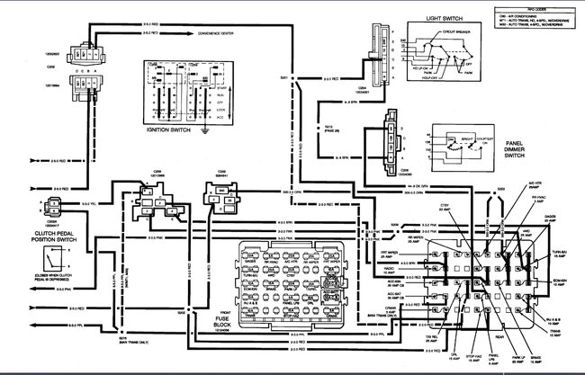
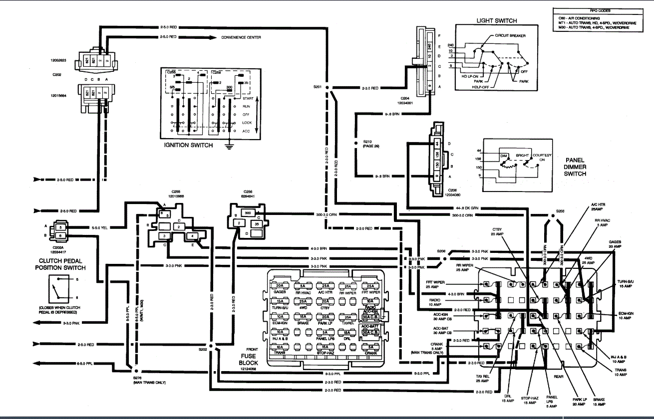
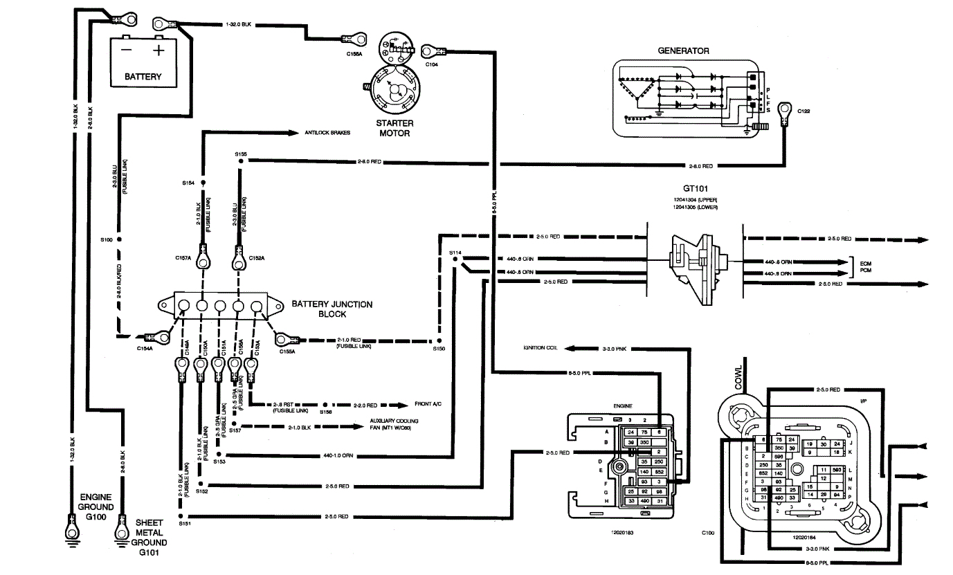
Tuesday, March 17th, 2015 AT 7:52 AM
The high speed on my fan switch went out. The next day I started my truck with the switch on high and it came on high speed only so I need to check some fuses can you help me please?




























