Safety Neutral Switch replacement schematic/diagram needed

Tiny
ARTIEB
  • MEMBER
  • 2006 CHEVROLET EQUINOX
  • 3.4L
  • V6
  • 2WD
  • AUTOMATIC
  • 117,000 MILES
Wanted to test for continuity if anyone had a schematic or info on replacement. Had no start/crank cond. After testing left with SNS, bypassed by jumping plug bat v and orange/black to computer, vehicle started. Left car in park but don’t know if I turned shaft going through SNS? Any info will be helpful. Thanks
Monday, November 23rd, 2020 AT 12:03 PM

11 Replies

Tiny
STEVE W.
  • MECHANIC
  • 15,676 POSTS
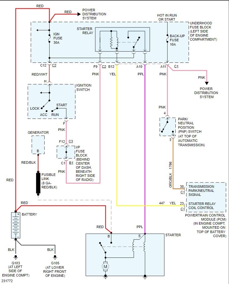
For the starting section of it power from the back-up fuse comes in on the pink wire on pin1 and in park or neutral it should come out on the orange/black on pin 3 to the PCM. PCM switches the yellow wire to the starter relay to ground to enable the starter. None of the rest of the switch effects starting.
Replacement isn't that hard, remove the battery tray, then put the transmission in neutral and remove the shift lever on the shaft. Bend the locking tab down and remove the nut and washers. Remove the two bolts and the stud and the switch lifts off. Reverse the process to install the new one, leave the bolts a bit loose for adjustment. To adjust it to position they want you to have a special tool but it isn't that hard to do it without the tool if you look at how the tool lines up.
Was this
answer
helpful?
Yes
No
+2
Monday, November 23rd, 2020 AT 1:41 PM
Tiny
ARTIEB
  • MEMBER
  • 7 POSTS
Thank you Steve. Very helpful. When I jumped and started from pin 1 to 3 that was a mistake.
Was this
answer
helpful?
Yes
No
Tuesday, November 24th, 2020 AT 1:24 AM
Tiny
STEVE W.
  • MECHANIC
  • 15,676 POSTS
Not a mistake but not the correct pin for testing. Both 1 and 4 get voltage from the same source It's just used for different things inside the switch. Shouldn't hurt anything either way. However it would be possible for pin 1 to have power and pin 4 to have a bad connection or pin fit issue that jumping voltage from pin 1 would have masked. I would probably test for voltage on both pins, if you don't have voltage on pin 4 in the connector that is likely the problem and not internal switch failure.
Was this
answer
helpful?
Yes
No
+1
Tuesday, November 24th, 2020 AT 3:29 AM
Tiny
ARTIEB
  • MEMBER
  • 7 POSTS
Yes, I checked pin 4 and was not getting any voltage. Pin 4 line could be causing my issue?
Was this
answer
helpful?
Yes
No
Tuesday, November 24th, 2020 AT 6:22 AM
Tiny
STEVE W.
  • MECHANIC
  • 15,676 POSTS
Yes. It should have the same voltage as pin one. They share the same circuit from the same fuse so if you have power on pin 1 but not pin 4 there is a problem in that feed wire. See the attached, both connect at the under hood fuse block in connector C1 terminal A11. Very possible the wire failed at that connection if you have no power at the other end. That voltage goes in to the switch on pin 4 and then should come out on pin 3 when the switch is in park or neutral. However if you don't have voltage on pin 4 of the connector on the harness then that won't function.
It could be right in the connector at the transmission, they get any moisture in them and the wires corrode off. There are a couple tests for that one is a simple tug test, take a grip on the connector and the wire a few inches up and give it a tug, if the wire pulls out and is green on the end you have the answer the other is to use a piercing probe or sharp pin you could poke it through the insulation of the pink wire on pin 4 and see if you find voltage above the connector. That would tell you if it's the connection there or up at the fuse block.
Then it's simple to trace the wire and repair it or just make a quick "temporary" repair by going a few inches up from the connection on the switch and splicing the pink wire that feeds pin 4 to the pink wire that feeds pin one. That is assuming the problem is farther up the wire and not in the connector itself.
Was this
answer
helpful?
Yes
No
+1
Tuesday, November 24th, 2020 AT 11:54 AM
Tiny
ARTIEB
  • MEMBER
  • 7 POSTS
Dave, I wish you and your family a healthy and happy holiday. I can’t thank you enough for seeing me through this issue. You guys are great. Thank you.
Was this
answer
helpful?
Yes
No
Wednesday, November 25th, 2020 AT 1:12 AM
Tiny
STEVE W.
  • MECHANIC
  • 15,676 POSTS
Another quick test just to be sure it isn't the switch itself. Take a meter set to ohms and connect it to pin 4 and pin 3 with the shifter in park, it should show a connection in park and neutral and open in other positions. If that is good then it's just the lack of power at pin 4 as covered above. That would pinpoint the problem even more.
Was this
answer
helpful?
Yes
No
Wednesday, November 25th, 2020 AT 1:34 PM
Tiny
ARTIEB
  • MEMBER
  • 7 POSTS
The schematic from pink wire from neutral switch to under fuse box C1 connector A11. The bolt on the top of transmission was rubbing against wiring and caused the cut in wire causing short. Picture 1 shows cut. Now find best way to wrap and mend wiring. Thanks for your expert help.
Was this
answer
helpful?
Yes
No
Friday, November 27th, 2020 AT 11:47 AM
Tiny
STEVE W.
  • MECHANIC
  • 15,676 POSTS
A cut wire would cause a problem for sure. Good job finding it. As it has been open a while I would suggest cutting out a section of the wire and replacing it because it will likely start to corrode inside the insulation and then you get the problem again. Or because you know where that wire is now you could seal it with some liquid tape and then a couple wraps of regular electrical tape and just keep it in mind if it acts up again.
Was this
answer
helpful?
Yes
No
Friday, November 27th, 2020 AT 9:47 PM
Tiny
ARTIEB
  • MEMBER
  • 7 POSTS
Much appreciated for all your help. Thanks again.
Was this
answer
helpful?
Yes
No
Saturday, November 28th, 2020 AT 1:53 AM
Tiny
STEVE W.
  • MECHANIC
  • 15,676 POSTS
You are welcome, thank you for using 2CarPros.
Was this
answer
helpful?
Yes
No
Saturday, November 28th, 2020 AT 4:01 AM

Please login or register to post a reply.