Turn signals not working?

Tiny
STEVEMPI
  • MEMBER
  • 2006 CHRYSLER PT CRUISER
  • 4 CYL
  • 2WD
  • AUTOMATIC
  • 155,000 MILES
When I unlock the car the exterior lights come on as normal. When I insert the key and start the car they turn off. When I use the knob on the turn signal to turn the lights on nothing happens. None of the exterior lights come on. I checked the fuses that are just behind the air cleaner. They all seem good.
Thanks
Steve
Wednesday, December 2nd, 2015 AT 9:23 AM

1 Reply

Tiny
KASEKENNY
  • MECHANIC
  • 18,907 POSTS
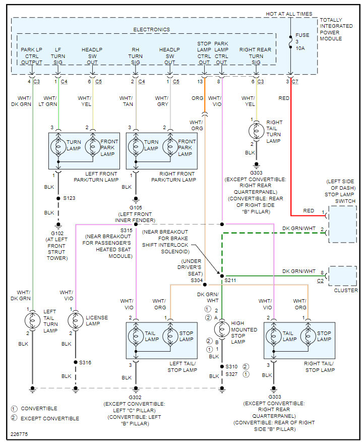
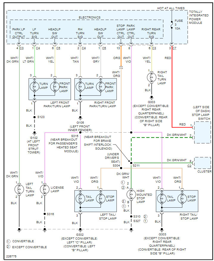
More than likely you have an issue with the TIPM but we need to prove this out by checking voltage on the circuits to the turn signals.

Here are a couple guides that will help with this:

https://www.2carpros.com/articles/how-to-check-wiring

https://www.2carpros.com/articles/turn-signals-not-working-blinker

The TIPM is what controls the lighting function and has a circuit board that fails commonly so I attached the wiring diagrams below and the process on how to replace it. It is the traditional fuse block but it has a control panel aspect to it which is the part of it that fails.

Please see this info below and we can go from there. Thanks
Was this
answer
helpful?
Yes
No
+1
Wednesday, July 28th, 2021 AT 7:10 PM

Please login or register to post a reply.