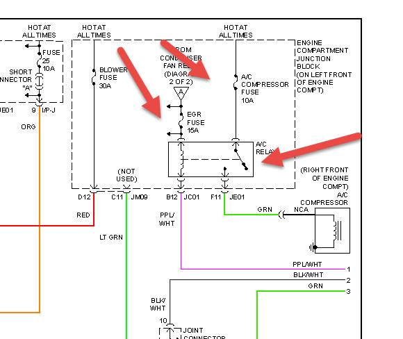
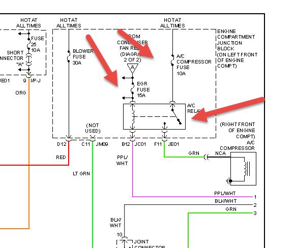
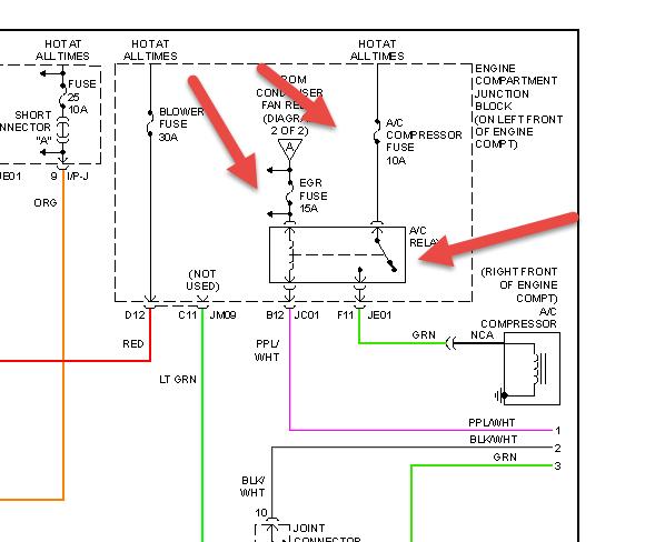
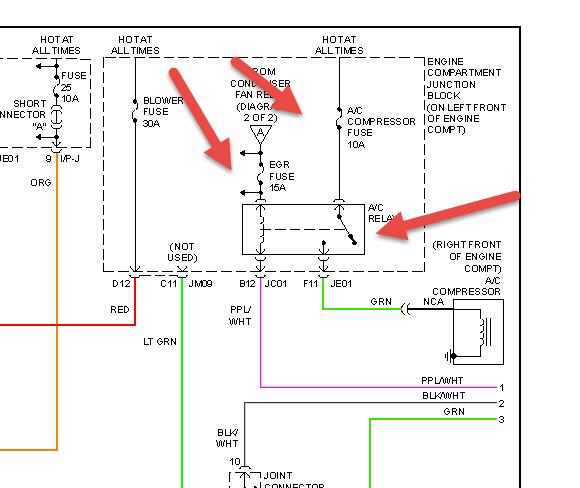
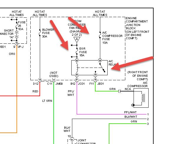
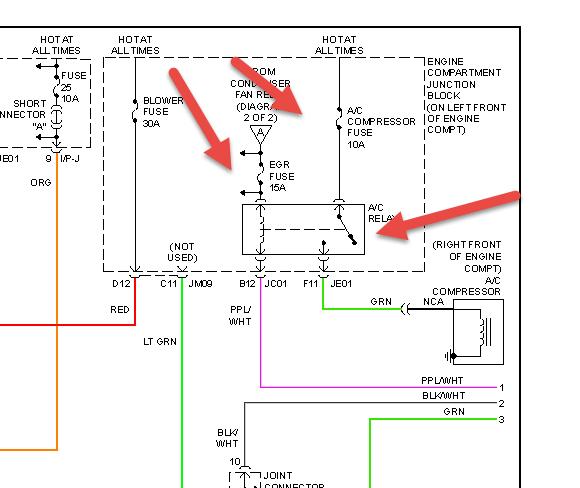
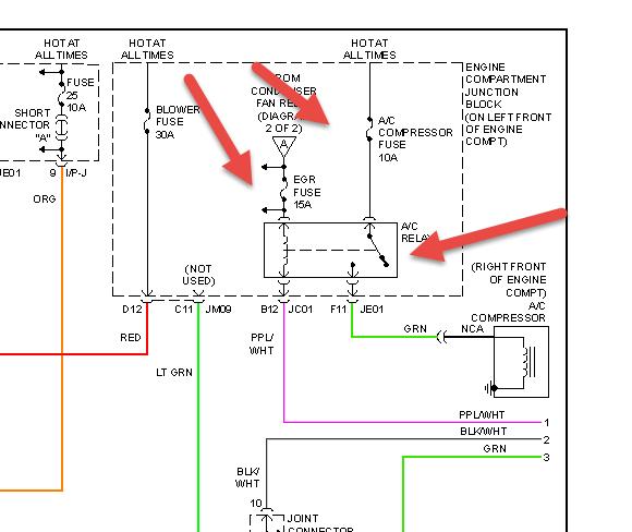
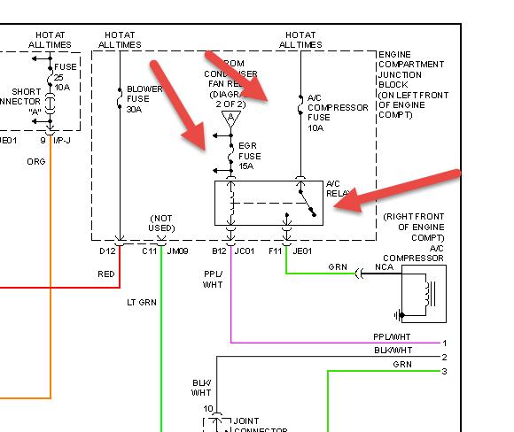
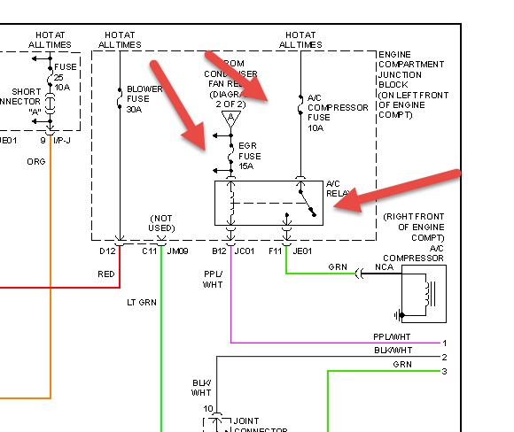
But the fuse box is in Chinese, I'm not sure which goes to the air. A advance auto employee put the wrong fuses in & I just am lost. I am a single women, & I'm afraid to take it anywhere, everyone is wanting to tell me a different problem over 1000 dollars, I just would like to check the fuses myself, can anyone help me?
Friday, May 23rd, 2014 AT 4:37 PM





