HOME
ASK A QUESTION
REPAIR GUIDES
BECOME A MEMBER
LOG IN
Login with Facebook
OR
Remember me
NOT A MEMBER?
FORGOT PASSWORD?
CONTACT US
PRIVACY POLICY
TERMS AND CONDITIONS
☰
Home
Saturn
L300
Engine
Symptoms
Low Power
Driver seat has no power at all
WILSRICAN
MEMBER
2004 SATURN L300
141,000 MILES
No power on driver seat
Sunday, April 22nd, 2012 AT 8:41 PM
2 Replies
RASMATAZ
MECHANIC
75,992 POSTS
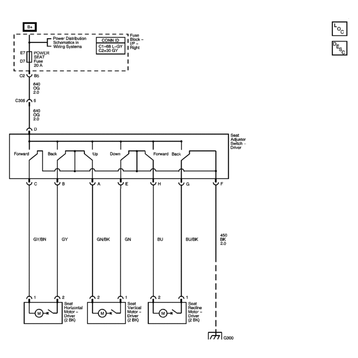
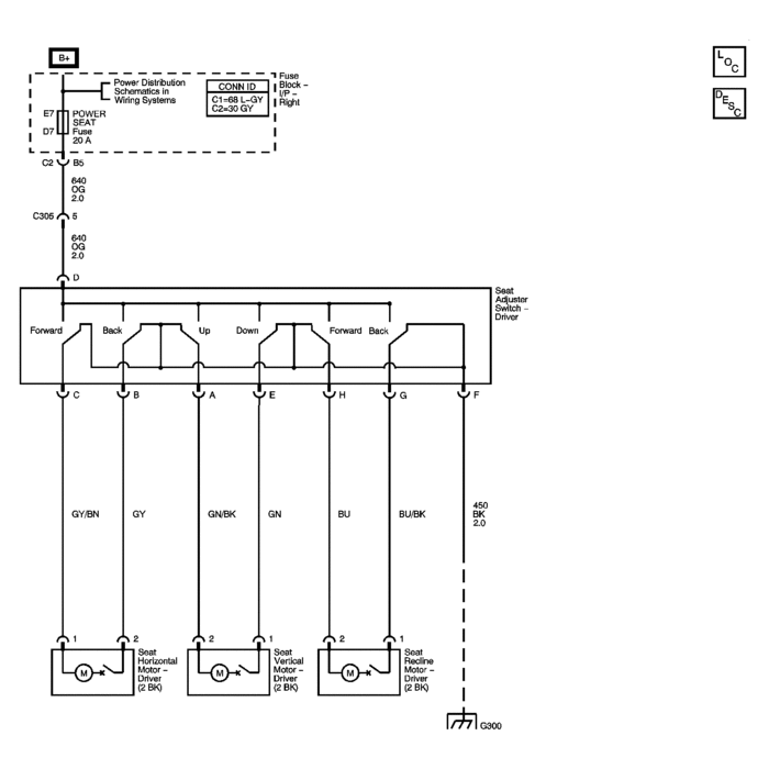
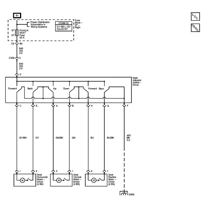
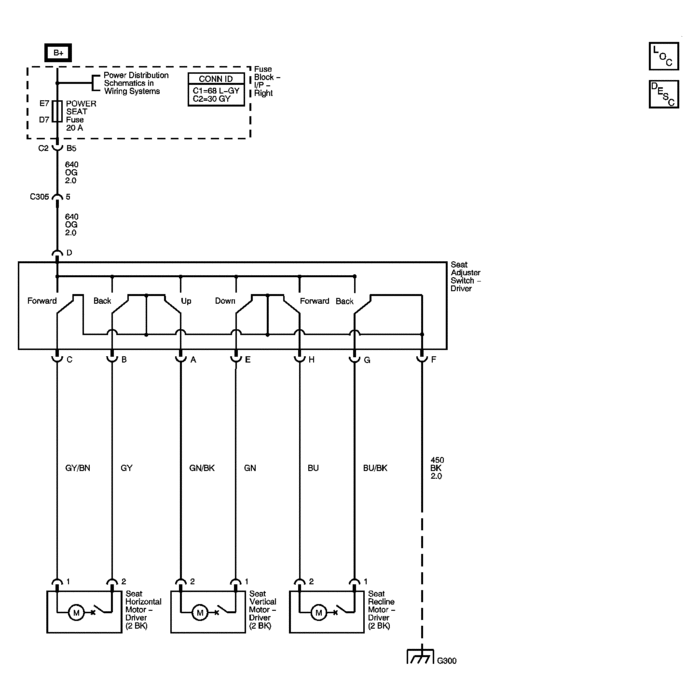
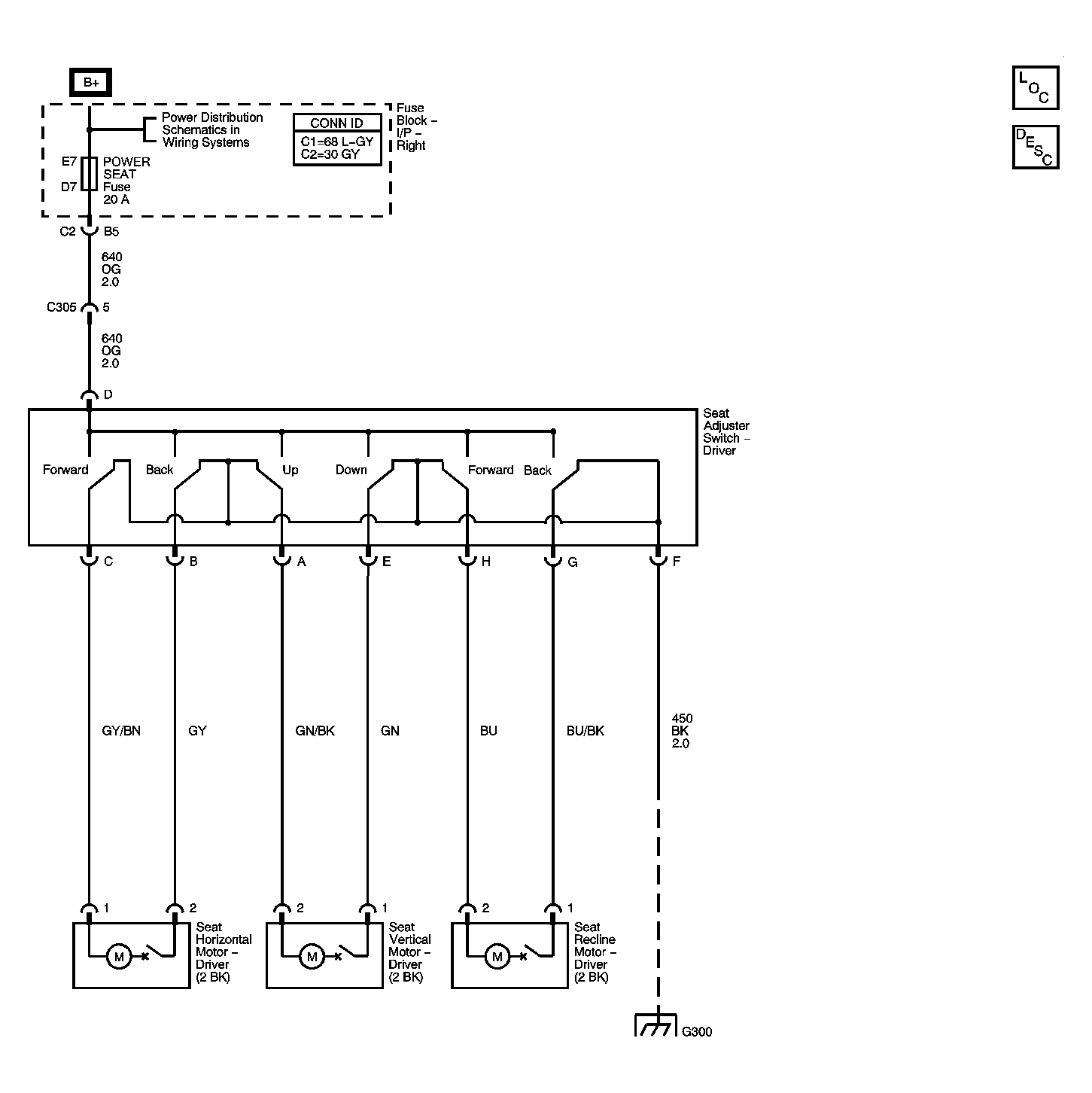
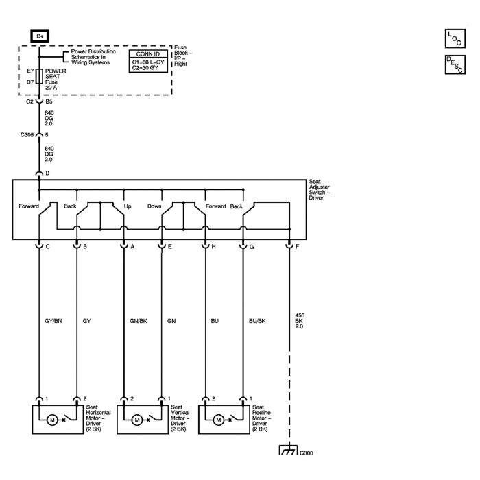
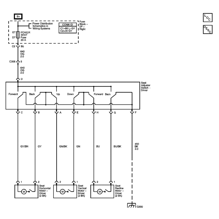
Check the power seat fuse 20amp
Image (Click to make bigger)
Was this
answer
helpful?
Yes
No
Sunday, April 22nd, 2012 AT 8:49 PM
SATURNTECH9
MECHANIC
30,869 POSTS
Just to add to this one the fuse is in the inside right hand side fuse box. If its blown the most likely cause is the power seat harness under the seat has chaffed againist the frame causing a short to ground.
Was this
answer
helpful?
Yes
No
Sunday, April 22nd, 2012 AT 10:04 PM
Please
login
or
register
to post a reply.
Related Engine Low Power Content
04 Saturn L300 No Throttle Response Only Goes 10mph...
Hi, I Have A 04 Saturn L300 With Some Problems That Im Trying To Figure Out And Fix. Well The Car Started Acting Like This Out Of Nowhere....
Asked by
jr05
·
25 ANSWERS
5 IMAGES
2004
SATURN L300
VIDEO
Fix an Engine with Low Power!
Instructional repair video
GUIDE
Symptoms of Low Engine Power
The power your car's engine is producing is important. When you step on the gas you need your car to accelerate, mainly to keep you out of trouble when getting onto the...
Car Would Not Accelerate
Today Was An Extremely Humid And Hot Day In Wi. After Seven Minutes Of My Car Running On My Way Home From Work, On The High Way My Car...
Asked by
heartlandbeauty
·
14 ANSWERS
2003
SATURN L300
2001 Saturn L300 Power
My Dad Just Switched The Engine In My Car Due To My Blowing The Heads. When He Switched The Engine My Car Starts Just Fine But It Runs Rough...
Asked by
nicolelink1986
·
1 ANSWER
2001
SATURN L300
2006 Saturn L300 Will Not Exceed 30mph
Engine Bogging, Loads Up & Hesitates When Accelerating, Followed By Engine Pinging Noises? Whats Wrong?
Asked by
andrewhoward
·
1 ANSWER
2006
SATURN L300
Not Starting
Turn Car On Will Not Start Unless Throttle Body Is Disconnected And Cannot Get Error Code Unless It's Disconnected When Throttle Body...
Asked by
Frank9657
·
33 ANSWERS
2004
SATURN L300
VIEW MORE
Ask a Car Question. It's Free!
Symptoms of Low Engine Power
Fix an Engine with Low Power!
Catalytic Converter Replacement