Monday, February 17th, 2014 AT 7:48 AM
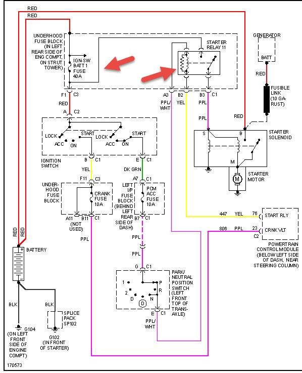
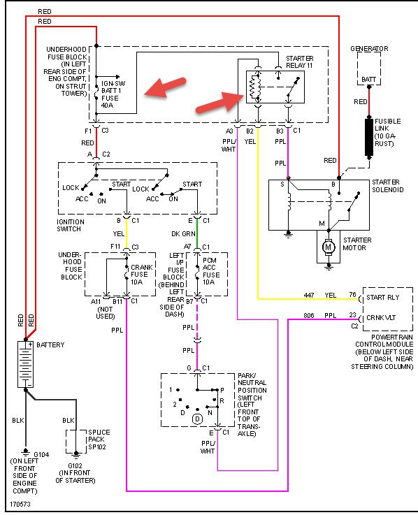
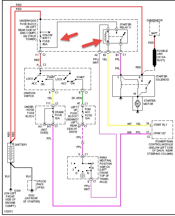
Wont start battery altanator and starter checked. They are all good. All lights come on in dashboard but no clicks at all when I turn the key. What can it be. Please help me.



