Will not start, codes P0122 and P0622

Tiny
LOREN STOVER
  • MEMBER
  • 130 POSTS
I've replaced the fuel rail and the O-rings there's no more gas smell, but now none of the coils are firing and from my experience I would not think all the coils would fail at once. So it has to be something keeping it from firing. I've check the crank sensor by looking at the RPM gauge I was told you could do that and RPM gauge is moving.
Was this
answer
helpful?
Yes
No
Saturday, April 3rd, 2021 AT 4:52 PM
Tiny
LOREN STOVER
  • MEMBER
  • 130 POSTS
I checked for ignition power and signal on the ignition coils and I got no power no signal. So I checked the coil injection fuse in the power block and it has no power. I do not know what to check next.
Was this
answer
helpful?
Yes
No
Saturday, April 3rd, 2021 AT 7:38 PM
Tiny
LOREN STOVER
  • MEMBER
  • 130 POSTS
I fixed the power to the coil and injector fuse and I still have no power to the coils.
Was this
answer
helpful?
Yes
No
Sunday, April 4th, 2021 AT 2:16 PM
Tiny
CARADIODOC
  • MECHANIC
  • 34,463 POSTS
Don't forget, there will only be 12 volts to the injectors and ignition coils for one second when you turn on the ignition switch. That 12 volts comes back during engine rotation, (cranking or running). That means you have to check it while cranking. That is done for safety on all fuel-injected engines. If a fuel line is ruptured in a crash, there will be no pressure. Without pressure, no fuel will spray from the injectors. The engine will stall, then there will no longer be signal pulses coming from the sensors. In response, the computer turns off the ASD relay. That removes the 12 volts to the fuel pump, so it stops dumping raw gas on the ground.
Was this
answer
helpful?
Yes
No
Sunday, April 4th, 2021 AT 2:59 PM
Tiny
LOREN STOVER
  • MEMBER
  • 130 POSTS
I have my multimeter hooked up to the coils and while cranking the motor over it show 0.38 volts and that is on all of them not just one and I set my multimeter dial on 20 volt.
Was this
answer
helpful?
Yes
No
Sunday, April 4th, 2021 AT 4:58 PM
Tiny
LOREN STOVER
  • MEMBER
  • 130 POSTS
Maybe I am doing the test wrong. I need to know how to test for 12 volts at the connector and how to test signal at the connector for the coils. I'm not sure how to connect the multimeter when testing.
Was this
answer
helpful?
Yes
No
Monday, April 5th, 2021 AT 7:50 AM
Tiny
CARADIODOC
  • MECHANIC
  • 34,463 POSTS
Meter's ground wire to the battery negative post or a paint-free point on the engine or body. Positive probe to the wire that is the same color at every injector or ignition coil.

Digital voltmeters usually don't respond fast enough to catch that first one-second pulse when you turn on the ignition switch. That's where test lights are better. If the 12 volts comes back during cranking, the voltmeter will see that just fine, then that one-second pulse is irrelevant. No need to use the test light at that point. It's only when you don't have 12 volts during cranking that the initial one-second pulse becomes valuable. Knowing if it is there will prove the ASD relay is switching on and the fuse feeding it is okay. Actually the ASD relay circuit is very trouble-free. If the fuse is blown, you'll have a crank / no-start condition. That is almost always caused by a wiring harness that fell down onto hot exhaust parts and a wire melted and is shorted to the exhaust pipe. The wire that feeds the oxygen sensor heaters is the same circuit that feeds the injectors and ignition coils.

When the ASD relay turns on for that initial one second but not during cranking, that is always due to the crankshaft or camshaft position sensor's signal is missing. About half of the time that's due to a failed sensor and about half of the time it's due to a cut wire or corroded connector terminal related to one of those sensors.

One problem I run into quite often is the meter's test probe doesn't make good contact with a terminal when I back-probe a connector. When you do that at an injector, for example, if you see 12 volts for that first one second, or if you see it during cranking, you obviously know the probe is touching the terminal. If I were to see 0.38 volts, that had to come from somewhere, and it wasn't through the ASD relay. I would call that "0.00 volts", and attribute the 0.38 volts to stray magnetic interference. You'll even see a very low reading like that when the meter's probes aren't even connected to anything, but are just laying near the engine. For a circuit of this type, you either have 12 volts or you don't have 12 volts. Assuming the battery is not near dead, anything less than battery voltage is not acceptable. I said it that way because the battery's voltage is going to be drawn down to less than 12 volts during cranking. If it gets pulled down to, say, ... 10.8 volts, you can't expect to see anything higher than that at any other place in the vehicle, at that time. This is another reason I like the test light better for this type of problem. It's not the exact voltage we care about. It's do you have something or nothing?

Don't worry about testing the control side of the injectors or ignition coils. Those are pulsed on and off by the Engine Computer in time with the signal pulses from the cam and crank sensor signals. It's true those circuits won't be switching on and off if a signal is missing, but the ASD relay won't be getting turned on either. You'll see 0 volts on both sides of every injector and coil. To say that a different way, if the 12 volts is showing up at the coils and injectors during cranking, we know the sensor signals are there, then it's up to the computer to switch the coils and injectors on and off.

You can't measure the switching side with a digital voltmeter. At times you'll have 12 volts there coming through that coil or injector from the ASD relay, and at times the computer's switching circuit, (driver circuit), will pull it down to near 0 volts. Digital meters take a reading, analyze it, then display it while they take the next reading. Some times it will see 0 volts and sometimes it will see 12 volts. Old analog meters with a pointer would average that out, but digital meters show exactly what they see at each reading they take. The display will be bouncing around and you won't be able to make sense out of it.
Was this
answer
helpful?
Yes
No
Monday, April 5th, 2021 AT 8:10 PM
Tiny
LOREN STOVER
  • MEMBER
  • 130 POSTS
I check all the same color wires which are the green and light green wires with the test light and it still didn't light up but I still have power to the injector coil fuse in the PDC. I also bought new crank and cam sensors and I was able to test the crank sensor by turning a crank with a breaker bar with the key on and the voltage fluctuated, so I took the new crank sensor back to the parts store. Can a bad ground anywhere in the engine compartment cause the injectors or coils to not work?
Was this
answer
helpful?
Yes
No
Tuesday, April 6th, 2021 AT 4:57 AM
Tiny
LOREN STOVER
  • MEMBER
  • 130 POSTS
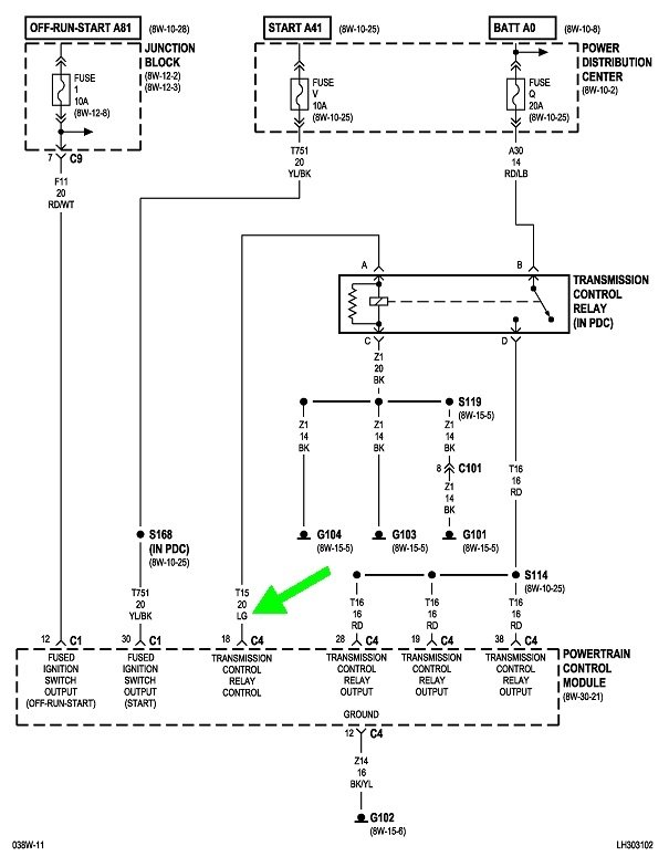
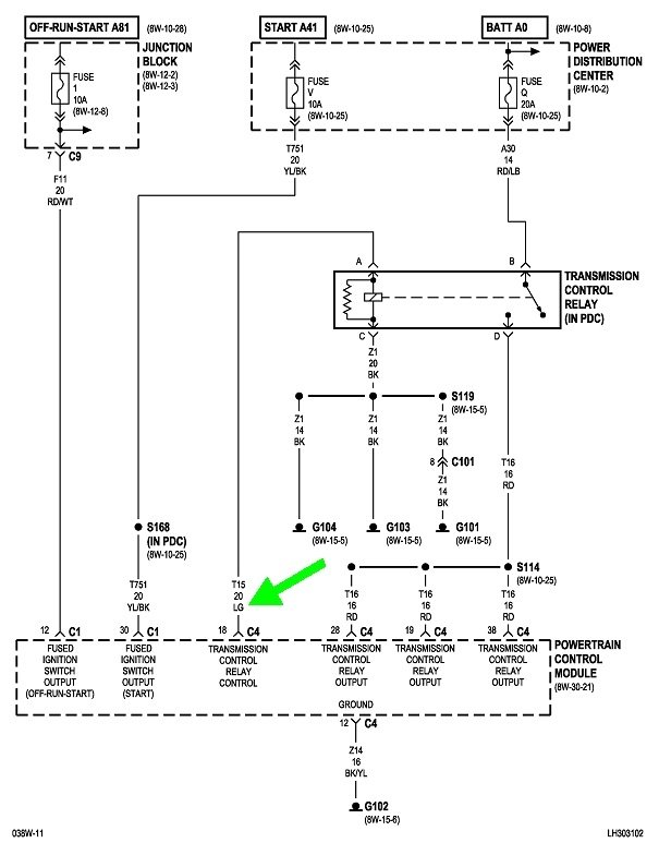
I took the power distribution center apart where all the relays and fuses are and I found a light green wire disconnected. So I hooked my light tester to it and turn the ignition on and it came on for 1 or 2 seconds then shut off. I found this wire over by the transmission shutdown relay. Could that maybe be the problem and if so where do I hook it back up at? Thank you for your help with this matter.
Was this
answer
helpful?
Yes
No
Tuesday, April 6th, 2021 AT 6:47 AM
Tiny
LOREN STOVER
  • MEMBER
  • 130 POSTS
I actually figured it out and hook the wire back where it goes, but there's still no power to the coils.
Was this
answer
helpful?
Yes
No
Tuesday, April 6th, 2021 AT 10:57 AM
Tiny
LOREN STOVER
  • MEMBER
  • 130 POSTS
I have power to the coils now there's a corroded pin inside of a connector. I also have power on the other wire that is supposed to be grounded from the computer. I just can't tell if it's pulsating or not on my test light.
Was this
answer
helpful?
Yes
No
Tuesday, April 6th, 2021 AT 4:18 PM
Tiny
CARADIODOC
  • MECHANIC
  • 34,463 POSTS
Ignition coils and injectors are supplied with 12 volts on one side through a common 12-volt feed from the ASD relay. Once that is there, the other side of each of them goes to ground through the driver circuits in the Engine Computer. Failure of even one of those driver circuits is extremely uncommon. Failure of two is unheard of. You have 12 of them.

So while there is no ground wire on the engine for the coils and injectors, there are four ground wires on the Engine Computer. One is called the "power" ground. It is for things that draw a lot of current, to include injectors and ignition cols, and it's for things that pulse their current on and off. Anytime you have current flow, if there is any resistance at all, you'll have a small drop in voltage across it. Those pulses or drops in voltage are completely irrelevant to those high-current circuits. They occur all over the vehicle and have been around since the first days of cars.

The second ground wire is called the "sensor" ground, or it may be called the "sensor return". It is for light-current stuff, like sensors. Some of the sensors, the MAP sensor in particular, are very sensitive, and.01 volts means a lot to the Engine Computer. Current in this circuit is very low, so small amounts of resistance don't have any real effect. Where the problem could arise is if the sensors used the same ground as the power ground. That power ground is going to see tiny pulses of increased voltage each time current flows through a coil, an injector, or a solenoid. That tiny voltage would cause corresponding pulses of increased voltage in the sensor signals. That can't be allowed to happen, That's why the sensors use their own dedicated ground circuit.

Each of these two ground wires has a duplicate, just in case one develops too much corrosion and resistance. That's why Chrysler Engine Computers have two ground wires.
Was this
answer
helpful?
Yes
No
Tuesday, April 6th, 2021 AT 6:35 PM
Tiny
LOREN STOVER
  • MEMBER
  • 130 POSTS
I tested each coil connector unplugged with a multimeter and the voltage fluctuated between 0 and 12 volts around 7.9 volts. Would that be a correct reading? Next I tested or rather I tried to test the coils with an inline spark tester and got nothing and I don't understand how all the coils have no spark at the same time. Is it normal for them to go out at the same time like that?
Was this
answer
helpful?
Yes
No
Tuesday, April 6th, 2021 AT 7:00 PM
Tiny
CARADIODOC
  • MECHANIC
  • 34,463 POSTS
I did find the light green wire for the transmission relay. That relay is most likely turned on at the same two times as the ASD relay. They often do that with a separate relay for the fuel pump too.
Was this
answer
helpful?
Yes
No
Tuesday, April 6th, 2021 AT 7:12 PM
Tiny
LOREN STOVER
  • MEMBER
  • 130 POSTS
I replaced the wire and got power but can a bad alternator cause a no spark condition? I'm not sure where to go next. I checked for spark with an inline spark tester and got nothing. I ordered new ignition coils cause it needed them anyways. Any other ideas? Thank you
Was this
answer
helpful?
Yes
No
Thursday, April 8th, 2021 AT 9:51 AM
Tiny
LOREN STOVER
  • MEMBER
  • 130 POSTS
I asked the alternator question because of the p0622 code I got a while back when I started having problems.
Was this
answer
helpful?
Yes
No
Thursday, April 8th, 2021 AT 9:58 AM
Tiny
CARADIODOC
  • MECHANIC
  • 34,463 POSTS
The alternator's field winding also gets 12 volts from the ASD relay. The only way it could cause no spark is if someone assembled it wrong and the 12-volt feed terminal is grounded. That would blow the fuse feeding the ASD relay, then you wouldn't have 12 volts at the injectors or ignition coils for the first one second when you turn on the ignition switch.

We need to know if the signals are showing up from the crankshaft position sensor and the camshaft position sensor.
Was this
answer
helpful?
Yes
No
Thursday, April 8th, 2021 AT 3:24 PM
Tiny
LOREN STOVER
  • MEMBER
  • 130 POSTS
I unhooked the crank sensor and left it plugged in and ran bar stock ahead of it and got voltage fluctuation just testing without turning the crank and my RPM tachometer is moving when I crank the engine. The coils are getting signal from the PCM and power on all the same color wires. Oh, and I will test the cam sensor the same way if that's efficient and let you know. Anyways I will have my coils soon and I will keep in touch about those too.
Was this
answer
helpful?
Yes
No
Thursday, April 8th, 2021 AT 5:38 PM
Tiny
LOREN STOVER
  • MEMBER
  • 130 POSTS
I'm getting signal from the computer for the cam sensor and power for the cam sensor, but what I don't know is if I'm checking for signal the wrong way on the coils. I put the new coils in today and it didn't change a thing and I don't know if the coils are firing I really need instructions on an easy way to check them for spark. I've been at this all day and feel like I haven't gotten anywhere. Thank you for your help.
Was this
answer
helpful?
Yes
No
Friday, April 9th, 2021 AT 1:34 PM
Tiny
LOREN STOVER
  • MEMBER
  • 130 POSTS
I sprayed ether inside the intake and it didn't even try to start. Signal ground and power good on the cam and crank sensors. So all I can think of is maybe the drivers inside the computer are bad that ground the coils because the timing chain on this car is brand new. It was changed before I bought it.
Was this
answer
helpful?
Yes
No
Friday, April 9th, 2021 AT 1:48 PM

Please login or register to post a reply.