2003 318i auto

Tiny
KALLIE00
  • MEMBER
  • 2003 BMW 318I
  • 120,000 MILES
Hi My car wont start.I used it in the morning no problems. When I wanted to use it in the afternoon the engine just turns over but does not start.I can only see half of the answer by drcranknwrench. The link posted does not take me anywhere only back to my question
Monday, August 27th, 2012 AT 1:10 PM

12 Replies

Tiny
DRCRANKNWRENCH
  • MECHANIC
  • 3,380 POSTS
Sorry for mistake. I do not know how only hald of post got to you.
The basis of it is that I am giving you the link for a walk through diagnostic on, engine cranks but won't start".
Advance Auto or Auto Zone will pull trouble codes for free and loan you tools for fuel pressure tests, etc.
Here is the link for the diagnostic walk through;

https://www.2carpros.com/articles/car-cranks-but-wont-start
Was this
answer
helpful?
Yes
No
Monday, August 27th, 2012 AT 1:16 PM
Tiny
DRCRANKNWRENCH
  • MECHANIC
  • 3,380 POSTS
Okay, I double checked this one to get you to the right walk through.
Sorry about the mistake and I am not sure what happened with post but the quick synopsis above is all you need unless you have any other questions. I will keep an eye out for any replies from you.
Was this
answer
helpful?
Yes
No
Monday, August 27th, 2012 AT 1:18 PM
Tiny
KALLIE00
  • MEMBER
  • 7 POSTS
Thank you Sir. The link worked I will follow the steps and hope to find the problem fast.
Was this
answer
helpful?
Yes
No
Monday, August 27th, 2012 AT 1:32 PM
Tiny
DRCRANKNWRENCH
  • MECHANIC
  • 3,380 POSTS
Godd, sorry about the first post. I am not sure what happened. The link was my fault but the rest I am not sure.
Glad you have what you need now.
Was this
answer
helpful?
Yes
No
Monday, August 27th, 2012 AT 3:36 PM
Tiny
KALLIE00
  • MEMBER
  • 7 POSTS
Hi,
My fuel pump does nor run when I switch on the car. It only runs when I turn the ignition to activate the starter. As soon as I release the key the pump stops. Iknow the pump should run when the car is on in key pos 2(all the indicator lights are on)Could this be the fuel relay?Wich one is it the green or purple?Or is my ignition worn?The pump should not run only when starting it should run when switching on the ignition as far as I know.
Was this
answer
helpful?
Yes
No
Tuesday, August 28th, 2012 AT 8:26 AM
Tiny
DRCRANKNWRENCH
  • MECHANIC
  • 3,380 POSTS
The pump should run in both the, "ON" and, "START" positions as you say. So, you are on the mark as I too think the starter switch is worn somehow, but it is odd that the rest of the circuit works and not the pump. The relay will either work or not as long as it is getting power.
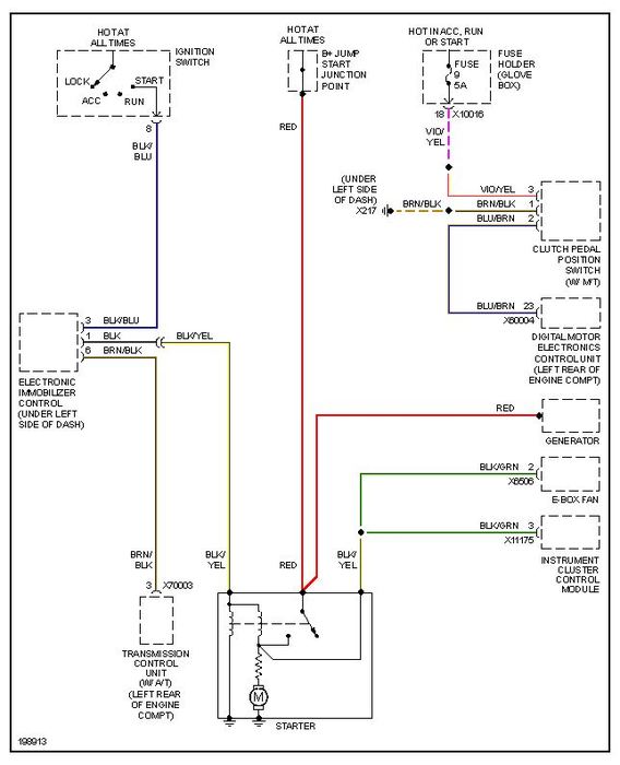
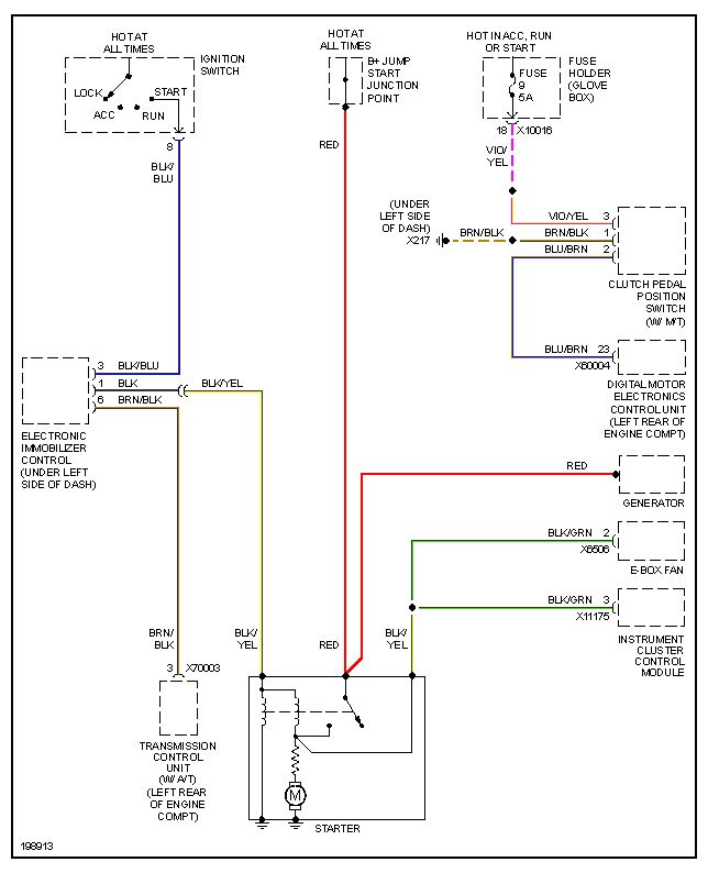
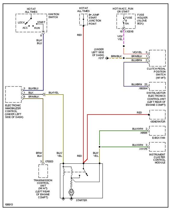
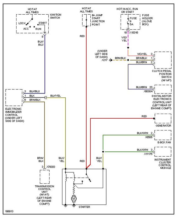
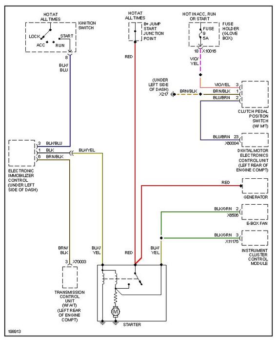
So, I believe something has gone wrong with the Immobilizer unit which is part of the anti-theft system. The starter signal actuates it, I beleive it is in diagram 3of3 where you will see starter signal and Immobilizer unit interface. Then again in the Sart Circuit diagram you can see that the starter signal goes into the Immobilizer in hte, "Start" position before going anywhere else. The fuel pump pis controlled by a compuer control unit so it is possible that it gets primed and does not run in the, "Sart" position, see wiring diagram for fuel pump control unit, and that will have to be assumed since I don't have circuit level board breakdown descriptions of the immobilizer or fuel pump control module.
I believe you need to have the Immobilizer unit re-coded and I have seen this happen before. There are many reasons why it can happen and it is all in the control units so again I can't explain to you a fault at the circuit board level. I can only tell you the re-code procedure, attached, and then tell you to have the trouble codes pulled when re-coded to see if something comes up.
I have seen this happen and the re-code has taken care of it and I have seen cases where control units get replaced. This is just the next step you have to take.
I don't think you have to go to a BMW dealer for re-code. Just ask shop if they have MoDec, you will see the name of the coder I am talking about so if I am mis-spelling it. Forgive, and if they have one it can be done as long as they know the procedure. It should not cost a lot and then you can have the codes pulled at the same time. The cost is in getting it to a shop, I wish there were a quick fix I could giove you.
I provided all pertinant wiring diagrams and the re-code procedure.
Was this
answer
helpful?
Yes
No
Tuesday, August 28th, 2012 AT 12:39 PM
Tiny
KALLIE00
  • MEMBER
  • 7 POSTS
Thank You Sir.I will take power direct to the pump from the battery and see if it run and pumps.I then will try to start the car and drive it to the Auto elect to see if they can assist with the re-code. You have been of great help. Much appreciated.
Was this
answer
helpful?
Yes
No
Tuesday, August 28th, 2012 AT 1:08 PM
Tiny
DRCRANKNWRENCH
  • MECHANIC
  • 3,380 POSTS
You are very welcome. I hope it works out for you and all goes well.
If you ever need anything else we are always here to help.

Dr. C
Was this
answer
helpful?
Yes
No
Tuesday, August 28th, 2012 AT 5:54 PM
Tiny
KALLIE00
  • MEMBER
  • 7 POSTS
My Car is running again. The only thing that I found wrong was an oil leak into the nr 1 sparkplug chamber flooding it. It seems as if this caused the computer system to stop working due to the resistance cause in the coil. Lucky it did not blow the coil or computer system.
Was this
answer
helpful?
Yes
No
Wednesday, August 29th, 2012 AT 8:12 AM
Tiny
DRCRANKNWRENCH
  • MECHANIC
  • 3,380 POSTS
It may have been a safety fallback of the engine. If your engine oil pressure gets low I believe it limits the RPMs. I am not sure how it works on a BMW but Honda has a similar system on the V-Tec engine where the V-Tec won't engage without sufficient pressure. So it is possible it may have been something that either did was from the coil or other wise to get the computer to keep the engine from running so it would not be damamged. It may have look ed at the faulty coil as a danger of detonation and kept the engine from running.
Either way if the computer is allowing it to run your okay. However I would still go to an Advance Auto or Auto Zone and have them pull codes and see if anything comes up as you don't have to have a, Check Engine" light come on to have a trouble code present.
Was this
answer
helpful?
Yes
No
Wednesday, August 29th, 2012 AT 6:17 PM
Tiny
KALLIE00
  • MEMBER
  • 7 POSTS
Thanks will do so. Unfortunately we dont have any advance auto or auto zone here is SA. And the bmw people charge US $100 to check the codes.I will try to find someone or buy one I thimk they are around US $700
Was this
answer
helpful?
Yes
No
Thursday, August 30th, 2012 AT 6:25 AM
Tiny
DRCRANKNWRENCH
  • MECHANIC
  • 3,380 POSTS
That is a lot of money to check codes. That is expensive for a code checker too but I know that specific one is expensive. It will probably pay for itself within a few years though.
Was this
answer
helpful?
Yes
No
Friday, August 31st, 2012 AT 1:27 PM

Please login or register to post a reply.